GM Service Manual Online
For 1990-2009 cars only
Makes
🢒
Chevrolet
🢒
2007
🢒
Silverado - 2WD
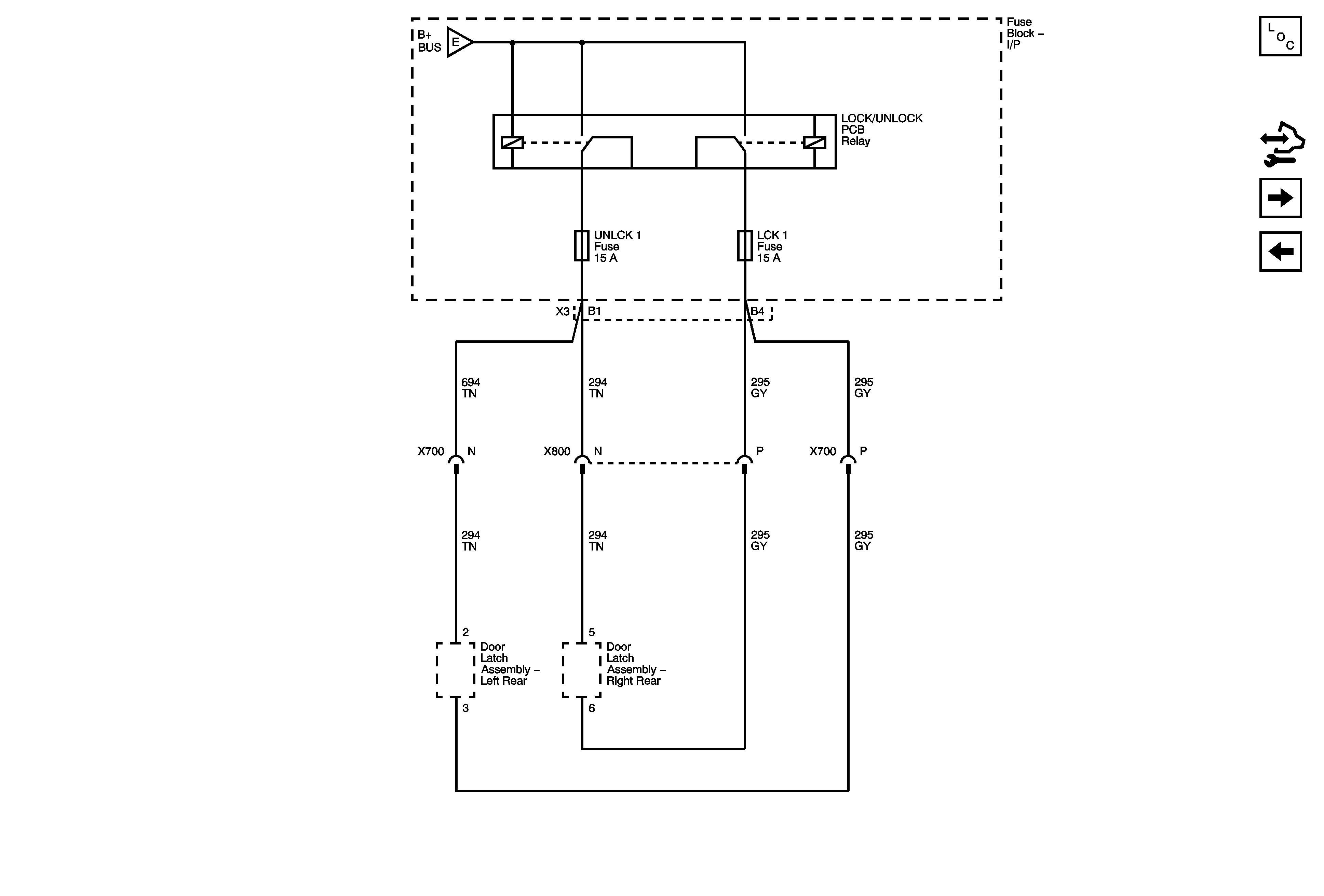
🢒 LCK 1 and UNLCK 1 Fuses Crew Cab +AN3
LCK 1 and UNLCK 1 Fuses Crew Cab +AN3
LCK 1 and UNLCK 1 Fuses (Crew Cab +AN3)
Master Electrical Component List
Control Module References
DVR UNLCK, LCK 1, LCK 2, UNLCK 1 and UNLCK 2 Fuses AU3 -AN3/DL3
IS LPS, LT STOP TRN, OBS DET, REAR SEAT and STOP LAMPS Fuses, LT DR Circuit Breaker
IS LPS, LT STOP TRN, OBS DET, REAR SEAT and STOP LAMPS Fuses, LT DR Circuit Breaker