GM Service Manual Online
For 1990-2009 cars only
Makes
🢒
Chevrolet
🢒
1999
🢒
Tahoe 4WD - RHD
🢒 Cell 44: Diesel
Cell 44: Diesel
Cell 44: Diesel
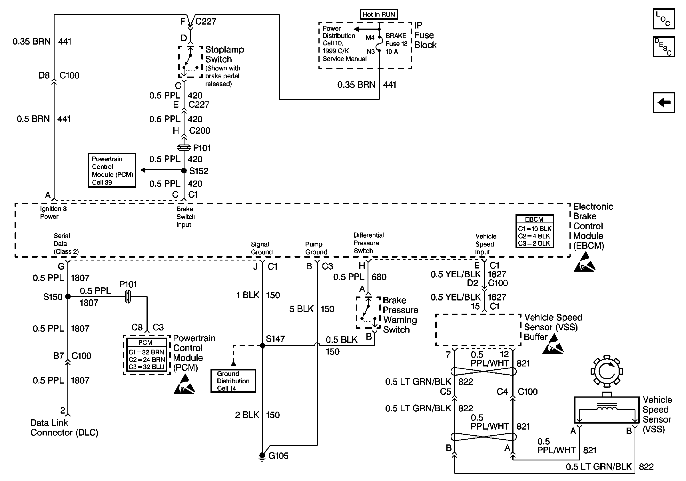
ABS Components
Cell 44: Gas
Cell 10: CRUISE, 4WD, BRAKE & HTR-A/C Fuses
Cell 21: Transmission and TCC Controls
Powertrain Control Module Connector End Views
Cell 14: G105, Diesel
Handling ESD Sensitive Parts Notice
Handling ESD Sensitive Parts Notice
Handling ESD Sensitive Parts Notice