GM Service Manual Online
For 1990-2009 cars only
Makes
🢒
Chevrolet
🢒
2006
🢒
Tahoe - 2WD
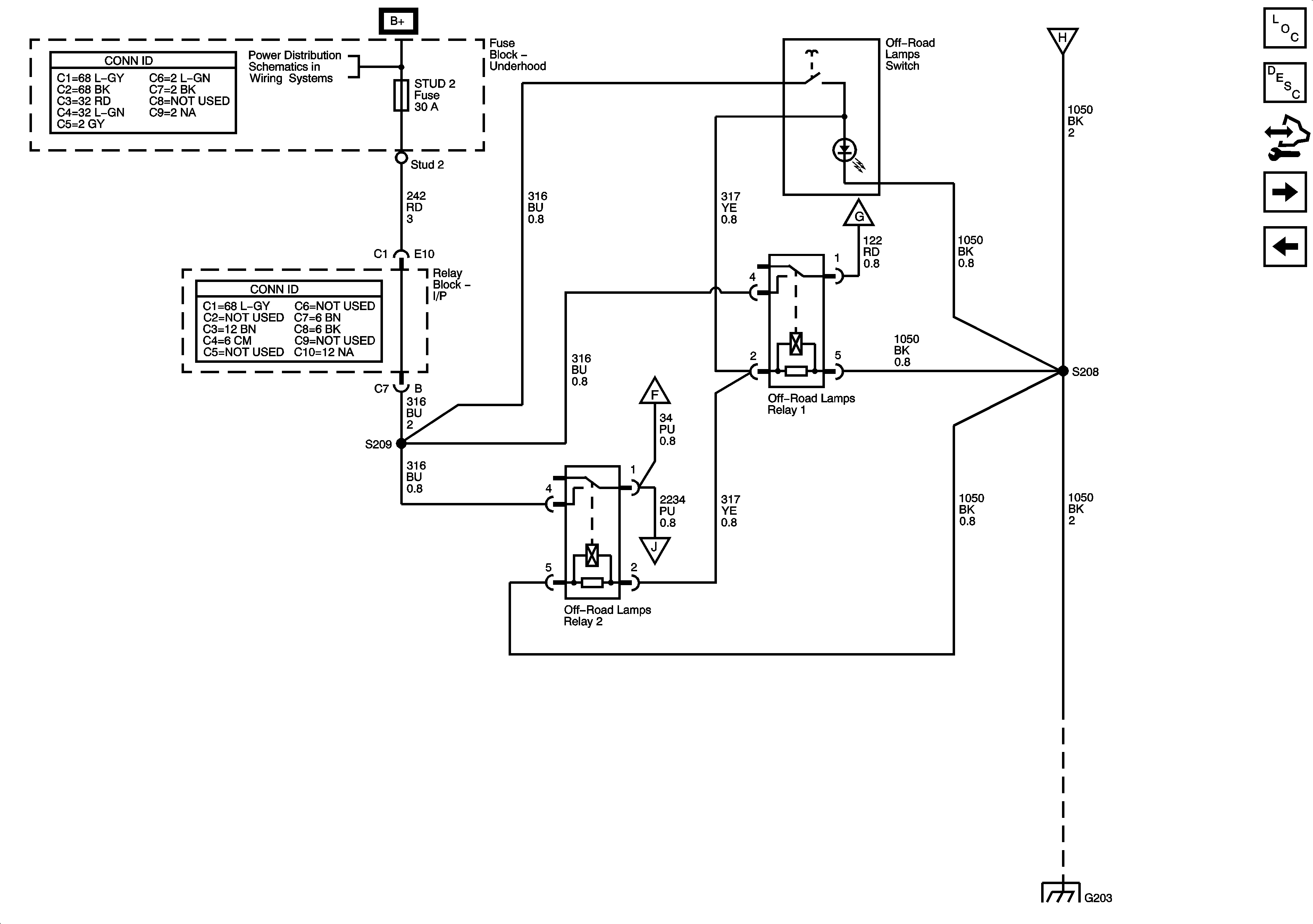
🢒 Off-Road Lighting Control
Off-Road Lighting Control
Off-Road Lighting Control
Master Electrical Component List
Exterior Lighting Systems Description and Operation
Control Module References
Off-Road Lights
Stop Lamps
B+ Bus
ABS, BLOWER, MBEC, STUD 1, STUD 2, and VSES/ECAS Fuses and RT DOORS and SEATS Circuit Breakers
Off-Road Lights
Off-Road Lights
Off-Road Lights
G203 - 1 of 3