GM Service Manual Online
For 1990-2009 cars only

Object Number: 72381  Size: LF
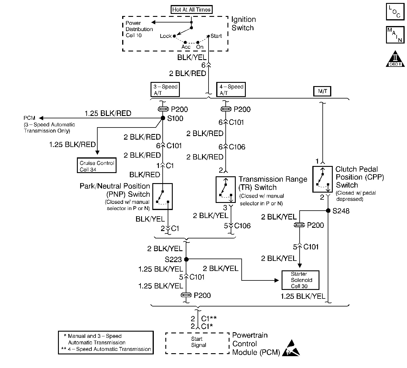
Cell 20: CKP Sensor and Starter Signal
OBD II Symbol Description Notice
Handling ESD Sensitive Parts Notice

Circuit Description

While the engine is being cranked, the battery voltage is applied to the powertrain control module (PCM). The starter signal is mainly used to increase the fuel injection volume for the starting injection control. This signal is sent from the transmission range switch (automatic transmission) or the clutch pedal position (CPP) switch. If this signal is not detected during ignition, the PCM will still allow the engine to start.

Conditions for Setting the DTC

    • No signal to the PCM with the starter engaged.
    • Low voltage at the PCM while cranking the engine.
    • High voltage at the PCM after starting the engine.

Action Taken When the DTC Sets

    • The malfunction indicator lamp (MIL) will illuminate after two consecutive ignition cycles in which the diagnostic runs with the fault active.
    • The PCM will record operating conditions at the time the diagnostic fails. This information will be stored in the Freeze Frame buffer.

Conditions for Clearing the MIL/DTC

    • The MIL will turn off after three consecutive drive cycles without a fault present.
    • A DTC will clear after 40 consecutive warm-up cycles without a fault.
    • The DTCs can be cleared by using a scan tool or by disconnecting the PCM battery feed.

Diagnostic Aids

An intermittent malfunction may be caused by a fault in the starter signal sensor circuit. Inspect the wiring harness and components for any of the following conditions:

    • Backed out terminals.
    • Improper mating of terminals.
    • Broken electrical connector locks.
    • Improperly formed or damaged terminals.
    • Faulty terminal to wire connections.
    • Physical damage to the wiring harness.
    • A broken wire inside the insulation.
    • Corrosion of electrical connections, splices, or terminals.
    • An incorrectly adjusted TP sensor could cause a DTC P0510 to set. Refer to Throttle Position Sensor Adjustment

If a DTC P1500 cannot be duplicated, the information included in the Freeze Frame data can be useful in determining vehicle operating conditions when the DTC was first set.

Test Description

The numbers below refer to the step numbers in the Diagnostic Table.

  1. The Powertrain (OBD) System Check prompts the technician to complete some basic checks and store the Freeze Frame data on the scan tool if applicable. This creates an electronic copy of the data taken when the fault occurred. The information is then stored in the scan tool for later reference.

  2. This step determines if a fault is present.

  3. This step checks for the correct voltage on the crank signal circuit. While the engine is cranking, the PCM crank signal terminal should have a voltage reading of 6 to 12 volts and after the engine is started, the PCM crank signal terminal should have a voltage reading of 0 volts.

Step

Action

Value(s)

Yes

No

1

Did you perform the Powertrain On-Board Diagnostic (OBD) System Check?

--

Go to Step 2

Go to Powertrain On Board Diagnostic (OBD) System Check

2

  1. Turn ON the ignition, leaving the engine OFF.
  2. Clear the scan tool information.
  3. Start the engine twice. Repeat if necessary.

Is DTC P1500 set?

--

Go to Step 3

Go to Diagnostic Aids

3

  1. Turn ON the ignition, leaving the engine OFF.
  2. Disconnect the PCM connectors.
  3. Place the gear selector in P or N (A/T), or depress the clutch pedal fully (M/T).
  4. Measure the voltage from the crank signal circuit while cranking the engine, using a DMM.

Is the voltage near the specified value?

6 to 12 volts

Go to Step 5

Go to Step 4

4

Repair the open or the short in the crank signal circuit between the PCM and the transmission range switch (A/T) or the clutch pedal position (CPP) switch (M/T). Refer to Wiring Repairs in Wiring Systems.

Is the action complete?

--

Go to Step 7

--

5

  1. Check for faulty electrical terminal connections at the PCM.
  2. Repair as necessary. Refer to Wiring Repairs in Wiring Systems.

Was a repair necessary?

--

Go to Step 7

Go to Step 6

6

Replace the PCM. Refer to Powertrain Control Module Replacement .

Is the action complete?

--

Go to Step 7

--

7

  1. Perform the scan tool Clear DTC Information function and road test the vehicle within the Freeze Frame conditions that set the DTC.
  2. Review the scan tool data and check for DTCs. The repair is complete if no DTCs are stored.

Are any DTCs displayed on the scan tool?

--

Go to the Applicable DTC Table

System OK