GM Service Manual Online
For 1990-2009 cars only
Makes
🢒
Chevrolet
🢒
2007
🢒
TrailBlazer - 2WD
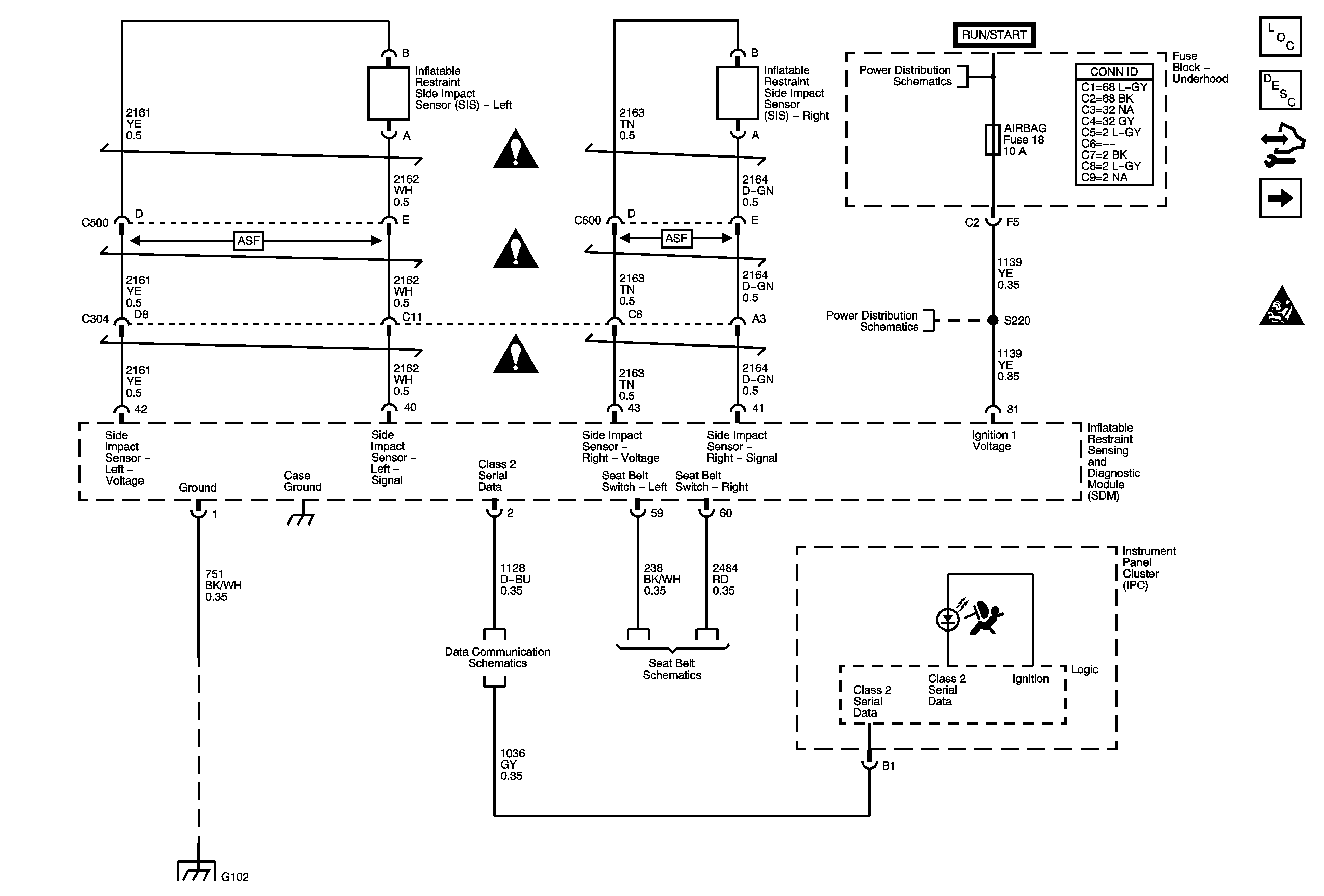
🢒 Power, Ground, Serial Data, Indicator, and Side Impact Sensor
Power, Ground, Serial Data, Indicator, and Side Impact Sensor
Power, Ground, Serial Data, Indicator, and Side Impact Sensor
Master Electrical Component List
SIR System Description and Operation
Control Module References
Front Sensors and Modules
SIR Schematic Icons
SIR Schematic Icons
SIR Schematic Icons
SIR Schematic Icons
Ignition Switch - ACCY/RUN, RUN/START Bus Bars and IGN B Fuse
4WD, AIRBAG, ECMI, HVAC, and TRANS Fuses