GM Service Manual Online
For 1990-2009 cars only
Makes
🢒
Chevrolet
🢒
2006
🢒
Uplander Ext.
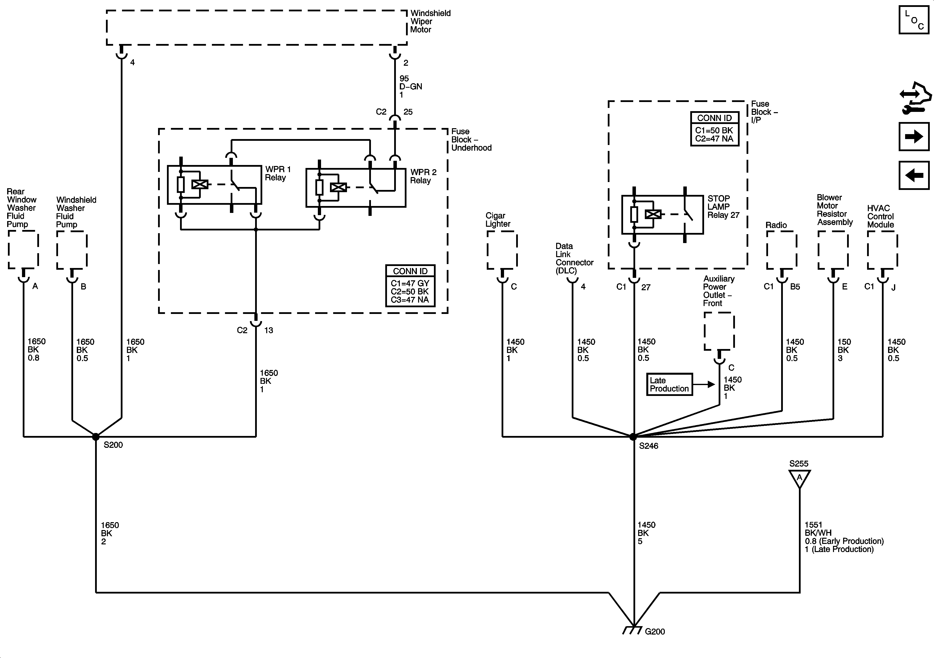
🢒 G200 - 1 of 2
G200 - 1 of 2
G200 1 of 2
Master Electrical Component List
Control Module References
G200 - 2 of 2
G102, G113 and G115
G200 - 2 of 2