GM Service Manual Online
For 1990-2009 cars only
Makes
🢒
Chevrolet
🢒
2001
🢒
Venture
🢒 Power and Ground
Power and Ground
Power and Ground
Master Electrical Component List
Battery Voltage to the Rear Fuse Block
ELC, RRFOG, ALDL Fuses and the ELC, REAR DEFOG, F/TNKDR REL, and F/TNKDRLOCK Relays (Fuse Block - Rear)
G201 (2 of 2)
G201 (2 of 2)
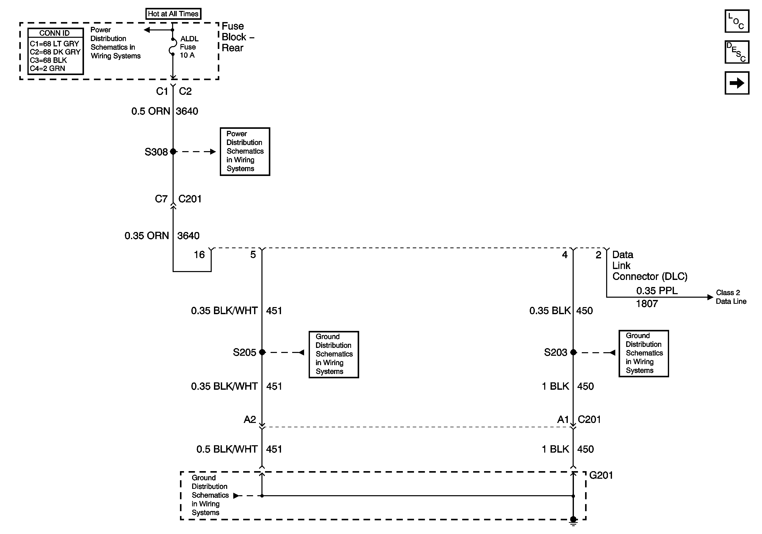
Class 2 Serial Data
G201 (1 of 2)