GM Service Manual Online
For 1990-2009 cars only
Makes
🢒
Chevrolet
🢒
1999
🢒
Venture Ext.
🢒 Cell 150: G201
Cell 150: G201
Cell 150: G201
Entertainment Components
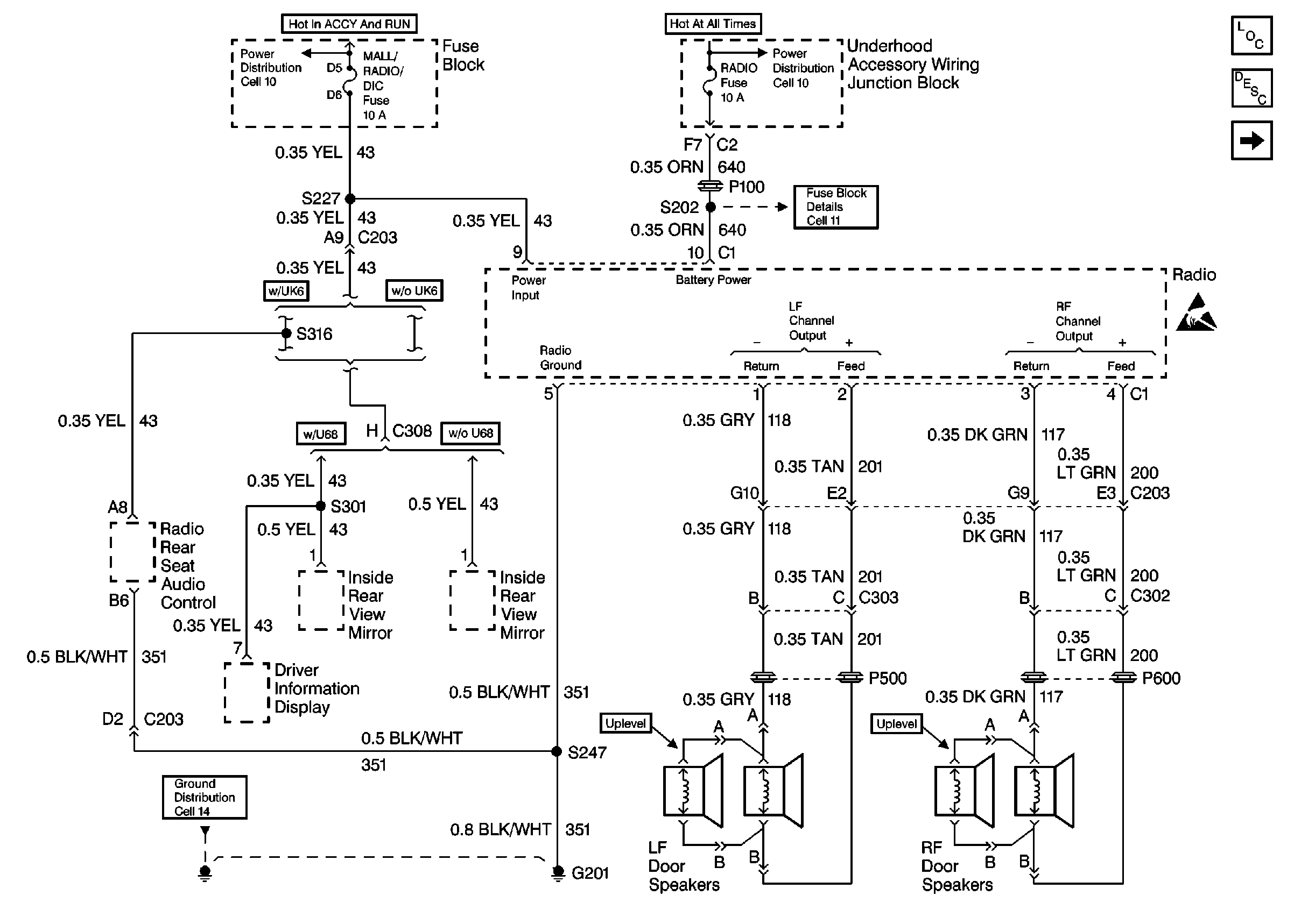
Radio/Audio System Description
Cell 150: Windshield Antenna, PCM
Cell 11: UH: Radio Fuse
Handling ESD Sensitive Parts Notice
Cell 14: G200 and G201