GM Service Manual Online
For 1990-2009 cars only
Makes
🢒
GMC_Truck
🢒
2007
🢒
Acadia - 2WD
🢒
Diagnostic Navigation
🢒
Vehicle Diagnostic Information
🢒 Cigar Lighter/Power Outlet Schematics
Figure
1:
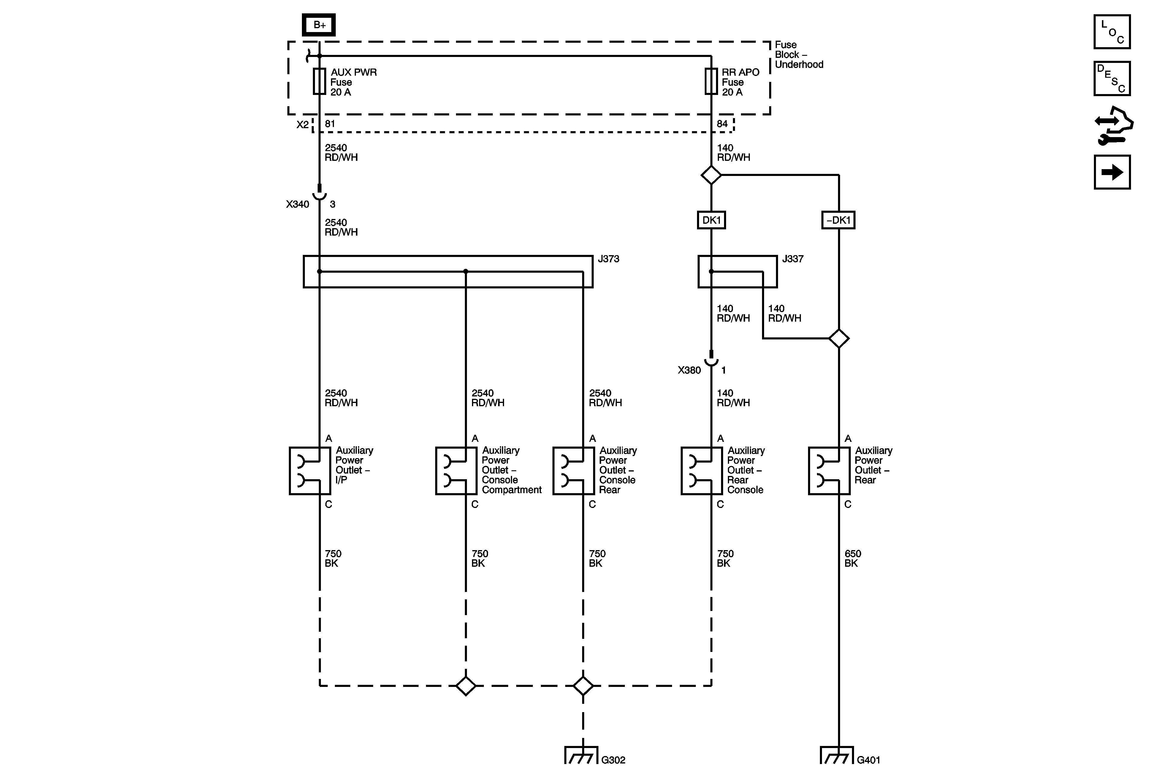
DC Power
Master Electrical Component List
Power Outlets Description and Operation (115 Volts AC)
Control Module References
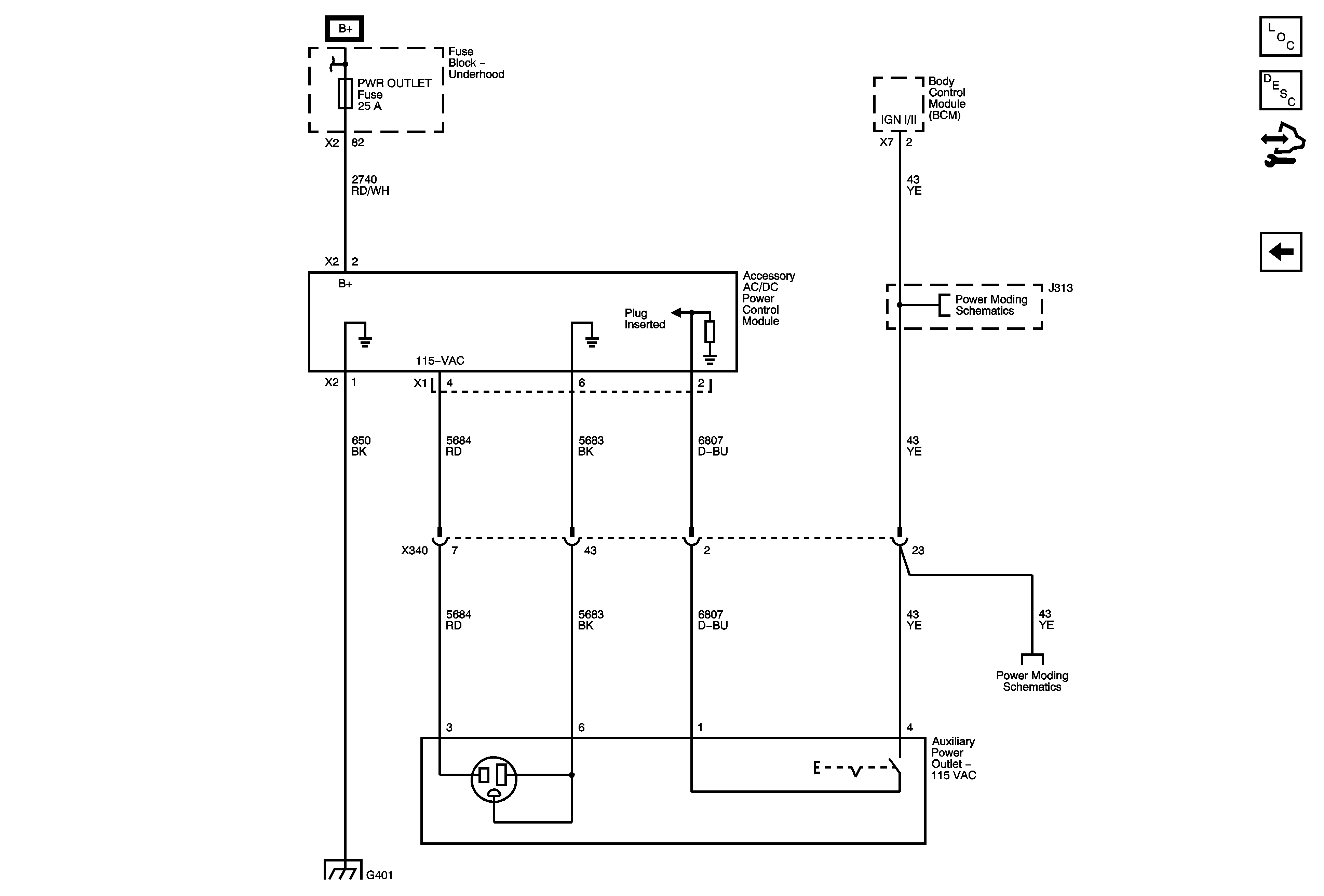
AC Power (KV1)
Figure
2:
AC Power (KV1)
Master Electrical Component List
Power Outlets Description and Operation (115 Volts AC)
Control Module References
DC Power
B+ Bus 1 of 2
IGN I/II
IGN I/II
G401 1 of 2