GM Service Manual Online
For 1990-2009 cars only
Makes
🢒
GMC_Truck
🢒
2007
🢒
Acadia - 2WD
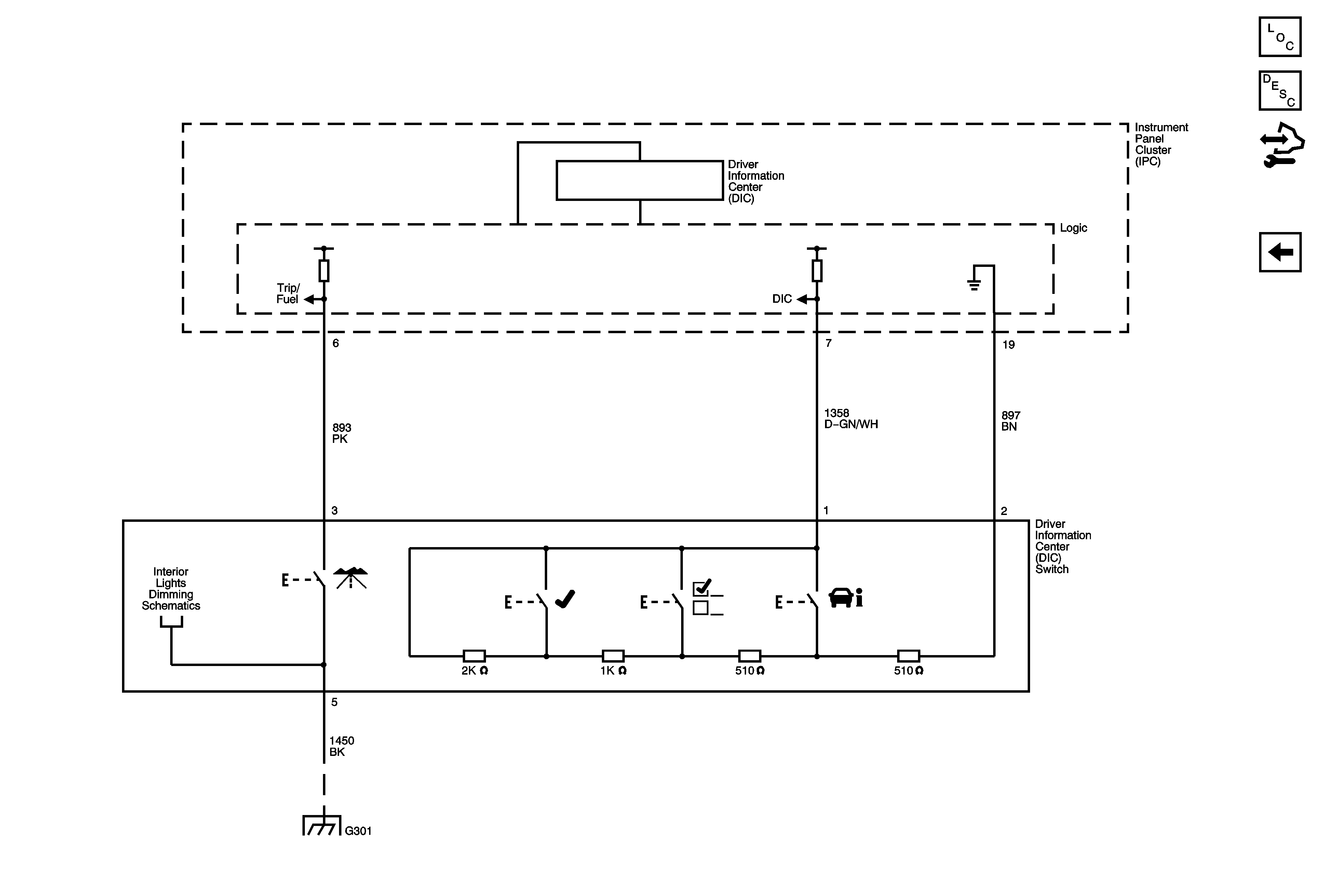
🢒 DIC - UH9
DIC - UH9
DIC - UH9
Master Electrical Component List
Driver Information Center (DIC) Description and Operation
Control Module References
Indicators and Lighting
Controls, I/P, and Steering Wheel LEDs
G301 1 of 2