GM Service Manual Online
For 1990-2009 cars only
Makes
🢒
GMC_Truck
🢒
2007
🢒
Acadia - 2WD
🢒 Roof
Roof
Roof
Master Electrical Component List
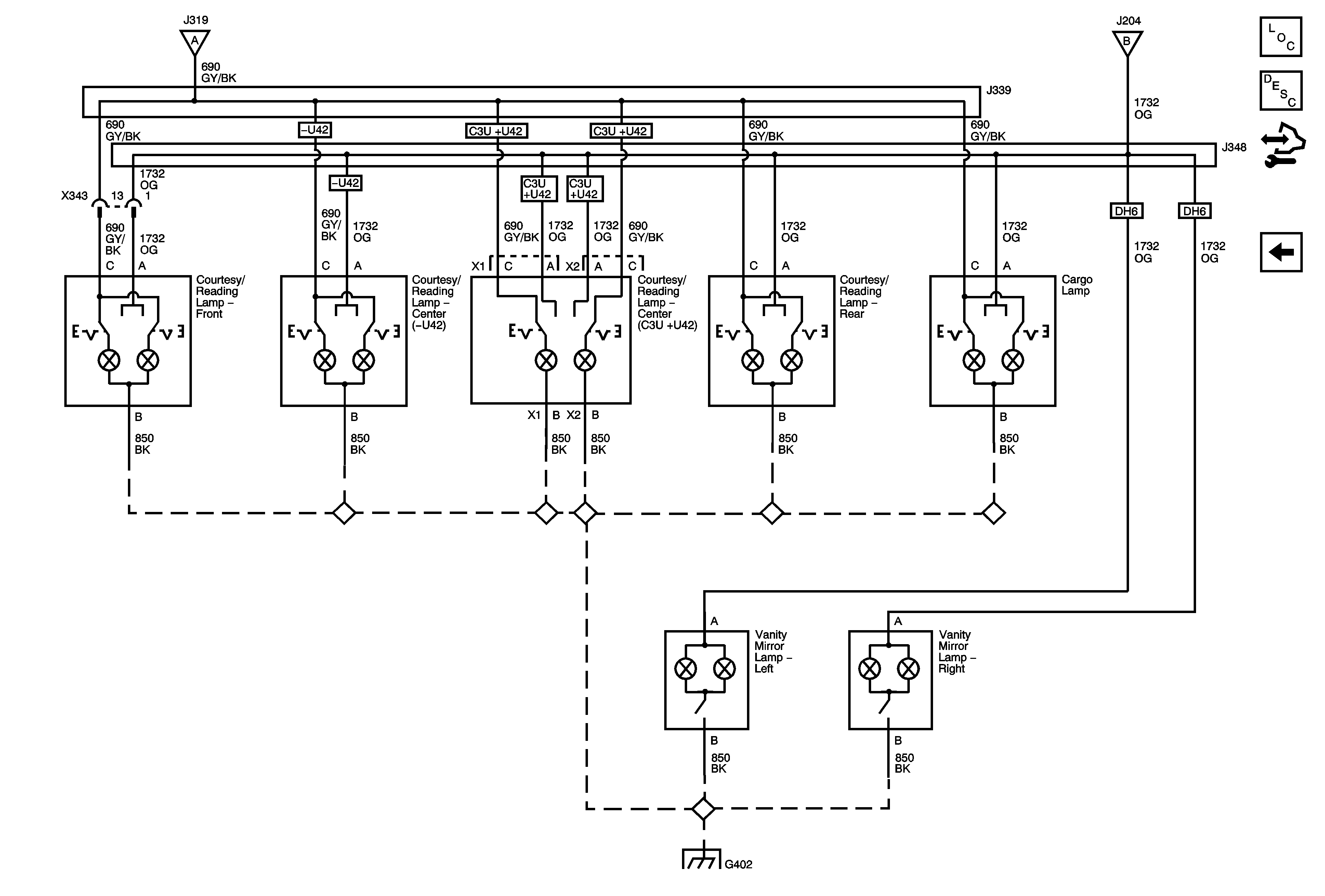
Interior Lighting Systems Description and Operation
Control Module References
Headlamp Switch and Power, I/P, Footwell, and Liftgate Lamps
Headlamp Switch and Power, I/P, Footwell, and Liftgate Lamps
Headlamp Switch and Power, I/P, Footwell, and Liftgate Lamps
G402 1 of 2