GM Service Manual Online
For 1990-2009 cars only
Makes
🢒
GMC_Truck
🢒
1997
🢒
GMC C Pickup - 2WD (CNG)
🢒 PWR, GND and DLC - 1998
PWR, GND and DLC - 1998
PWR, GND and DLC - 1998
Handling Electrostatic Discharge Sensitive Parts Notice
Handling Electrostatic Discharge Sensitive Parts Notice
Handling Electrostatic Discharge Sensitive Parts Notice
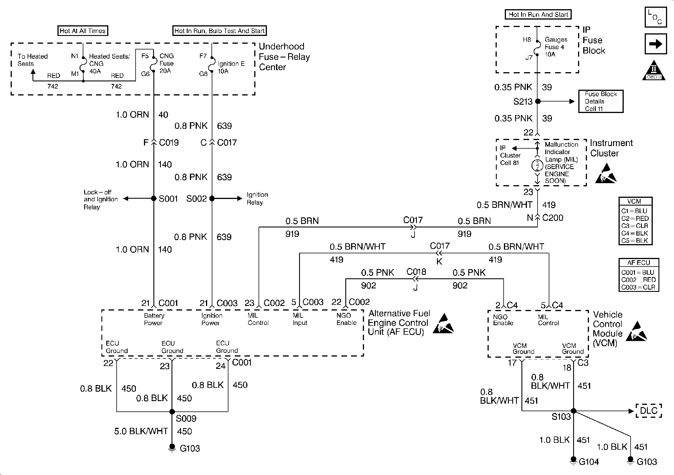
Engine Controls Schematics (PWR, GND and DLC - 1998)
OBDII Symbol Description Notice
Engine Controls Components