GM Service Manual Online
For 1990-2009 cars only
Makes
🢒
GMC_Truck
🢒
1997
🢒
GMC C Pickup - 2WD (CNG)
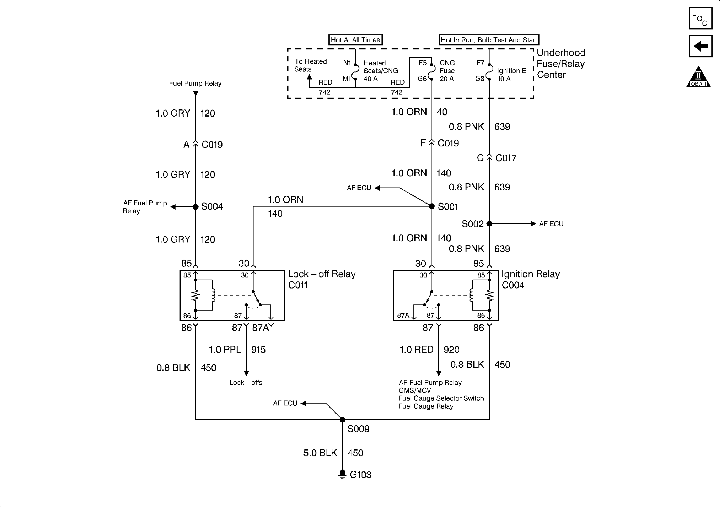
🢒 Engine Controls Schematics (PWR, GND and DLC - 1998)
Engine Controls Schematics (PWR, GND and DLC - 1998)
Engine Controls Schematics (PWR, GND and DLC - 1998)
Engine Controls Components
PWR, GND and DLC - 1998
OBDII Symbol Description Notice