GM Service Manual Online
For 1990-2009 cars only

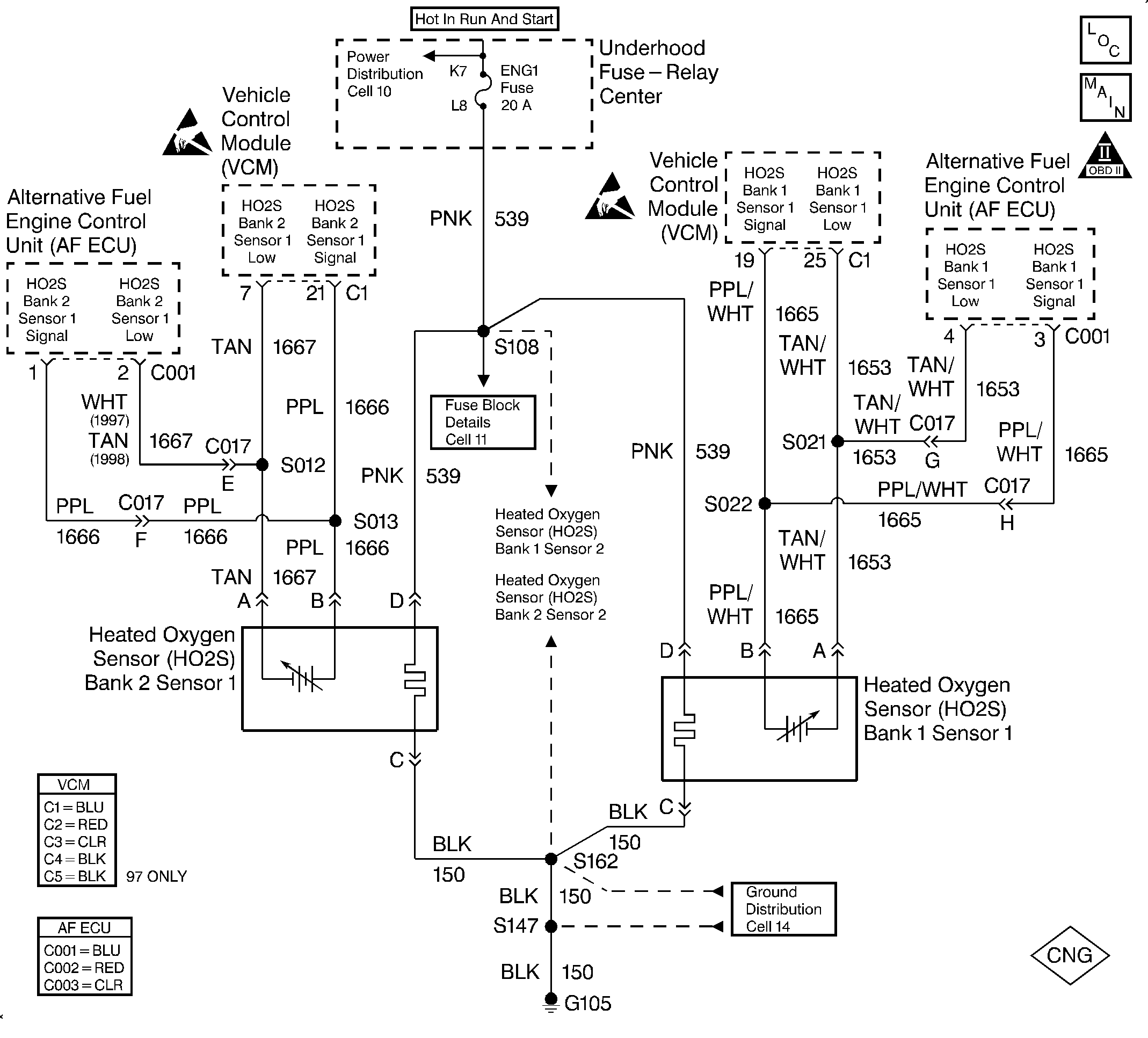
Object Number: 322573  Size: LF
Handling Electrostatic Discharge Sensitive Parts Notice
Handling Electrostatic Discharge Sensitive Parts Notice
Engine Controls Components
HO2S Sensors 5.7L
OBDII Symbol Description Notice

Circuit Description

In order to provide the best possible combination of driveability, fuel economy and emission control, the vehicle uses a Closed Loop fuel metering system. The ECU monitors the oxygen sensor signal voltage while in Closed Loop. The ECU adjusts the fuel delivery based on a signal voltage. The long and short term fuel values indicate a change made to the fuel delivery. The ECU sets this DTC if an excessively lean condition is detected with the fuel trim at the limit.

This is a type B DTC.

Conditions for Setting the DTC

The following conditions will set the DTC:

    • The vehicle is in the CNG operation mode.
    • The CNG fuel level sender voltage is greater than 1.95 volts (fuel level above 1/8 tank).
    • The ECT is greater than 85°C (185°F).
    • A lean condition exists.

Action Taken When the DTC Sets

The ECU will set DTC 55 and turn ON the MIL after 2 consecutive driving trips with the fault active.

Conditions for Clearing the MIL/DTC

The ECU turns the MIL OFF after 3 consecutive trips without a fault condition present. A DTC will clear if no fault conditions have been detected for 40 warm-up cycles (coolant temperature has risen 40°C (72°F) from the start-up coolant temperature and the engine coolant temperature exceeds 70°C (160°F) during that same ignition cycle) or the code clearing procedure has been used.

Diagnostic Aids

Always diagnose ANY VCM codes that are present before beginning this diagnostic procedure.

Diagnose and correct any ECU DTCs that are present pertaining to the O2 sensors, the MAF sensor and the Gas Mass Sensor (GMS) before attempting to diagnose DTC 55.

Any condition that results in lean fueling can cause DTC 55 to set. Check for the following conditions:

    • MAF sensor DTCs and wiring problems
    • O2 sensor DTCs and wiring problems
    • Vacuum leaks and air leaks in the induction system
    • Air leaks in the exhaust system
    • Malfunctioning EVAP system
    • Inspect the harness for the following conditions:
       - Backed out terminals
       - Improper mating
       - Broken locks
       - Improperly formed or damaged terminals
       - Poor terminal to wire connection
       - Damaged harness

Test Description

The number(s) below refer to the step number(s) on the diagnostic table.

  1. This step visually and physically checks the items that can cause a lean condition in order to determine the cause of the lean condition being set.

  2. This step checks for a fault in the EVAP system which can cause DTC 55 to set.

  3. This step checks for MAF sensor and O2 sensor faults by operating the vehicle on gasoline and interrogating the VCM for DTCs.

  4. This step checks for O2 sensor wiring problems.

Step

Action

Value(s)

Yes

No

1

Was the Alternative Fuels (AF) Powertrain On-Board Diagnostic (OBD) System Check performed?

--

Go to Step 2

Go to Alternative Fuels (AF) Powertrain On Board (OBD) System Check

2

Visually and physically inspect the following items:

    • The HO2 sensor. It must be installed securely. The pigtail harness must not contact the exhaust manifold or the ignition wires.
    • The vacuum hoses for splits, kinks and the proper connections.
    • The throttle body, the intake manifold, the induction hoses and the EGR valve for vacuum leaks.
    • The crankcase ventilation valve, the spring and the O-ring for proper installation.
    • The ECU and the sensor grounds. They should be clean, tight and in the proper location.
    • The VCM and the sensor grounds. They should be clean, tight and in the proper location.
    • The exhaust system for loose connections and leaks.

Was a repair made?

--

Go to Step 10

Go to Step 3

3

Perform the AF Fuel System Diagnosis. Refer to Fuel System Diagnosis .

Was a problem found and repaired?

--

Go to Step 10

Go to Step 4

4

Perform the canister purge solenoid check. Refer to EVAP Control System Diagnosis. Refer to EVAP Control System Diagnosis in Engine Controls - 5.0, 5.7L in the the C/K Truck Service Manual.

Was a problem found and repaired?

--

Go to Step 10

Go to Step 5

5

  1. Remove the AF Fuse F1.
  2. Start the vehicle.
  3. Perform the AF OBD Trip.
  4. The fuel indicator light will remain OFF due to the removal of the CNG system fuse.

  5. Turn OFF the ignition. Wait 10 seconds.
  6. Restart the vehicle.
  7. Perform a second diagnostic drive trip procedure.
  8. Check for VCM DTCs using the scan tool.
  9. Replace the CNG system fuse.

Were any VCM DTCs set?

--

Go to the applicable VCM DTC table in Engine Controls - 5.0, 5.7L in the C/K Truck Service Manual

Go to Step 6

6

  1. Disconnect the HO2S (Bank 1, Sensor 1) connector.
  2. Disconnect ECU connector C001.
  3. Check the HO2S (Bank 1, Sensor 1) signal circuit using a DVOM for resistance greater than the specified value.
  4. Check the HO2S (Bank 1, Sensor 1) signal circuit using a DVOM for continuity to ground.

Was a problem found?

0.5 ohms

Go to Step 8

Go to Step 7

7

  1. Disconnect the HO2S (Bank 2, Sensor 1) connector.
  2. Disconnect ECU connector C001.
  3. Check the HO2S (Bank 2, Sensor 1) signal circuit using a DVOM for resistance greater than the specified value.
  4. Check the HO2S (Bank 2, Sensor 1) signal using a DVOM for continuity to ground.

Was a problem found?

0.5 ohms

Go to Step 8

Go to Step 9

8

Repair the harness as necessary. Refer to Repair Procedures in Electrical Diagnosis in the C/K Truck Service Manual.

Is the action complete?

--

Go to Step 10

--

9

Replace the GMS/MCV module. Refer to Gas Mass Sensor/Mixture Control Valve and Mounting Bracket Replacement .

Is the action complete?

--

Go to Step 10

--

10

  1. Clear the DTC.
  2. Check to see if the MIL lamp still illuminates after two driving cycles.

Did the MIL illuminate and the DTC set?

--

Go to Step 2

Go to Step 11

11

Are any DTCs displayed that have not been diagnosed?

--

Go to the applicable DTC table

System OK