GM Service Manual Online
For 1990-2009 cars only
Makes
🢒
GMC_Truck
🢒
2003
🢒
GMC C Sierra - 2WD
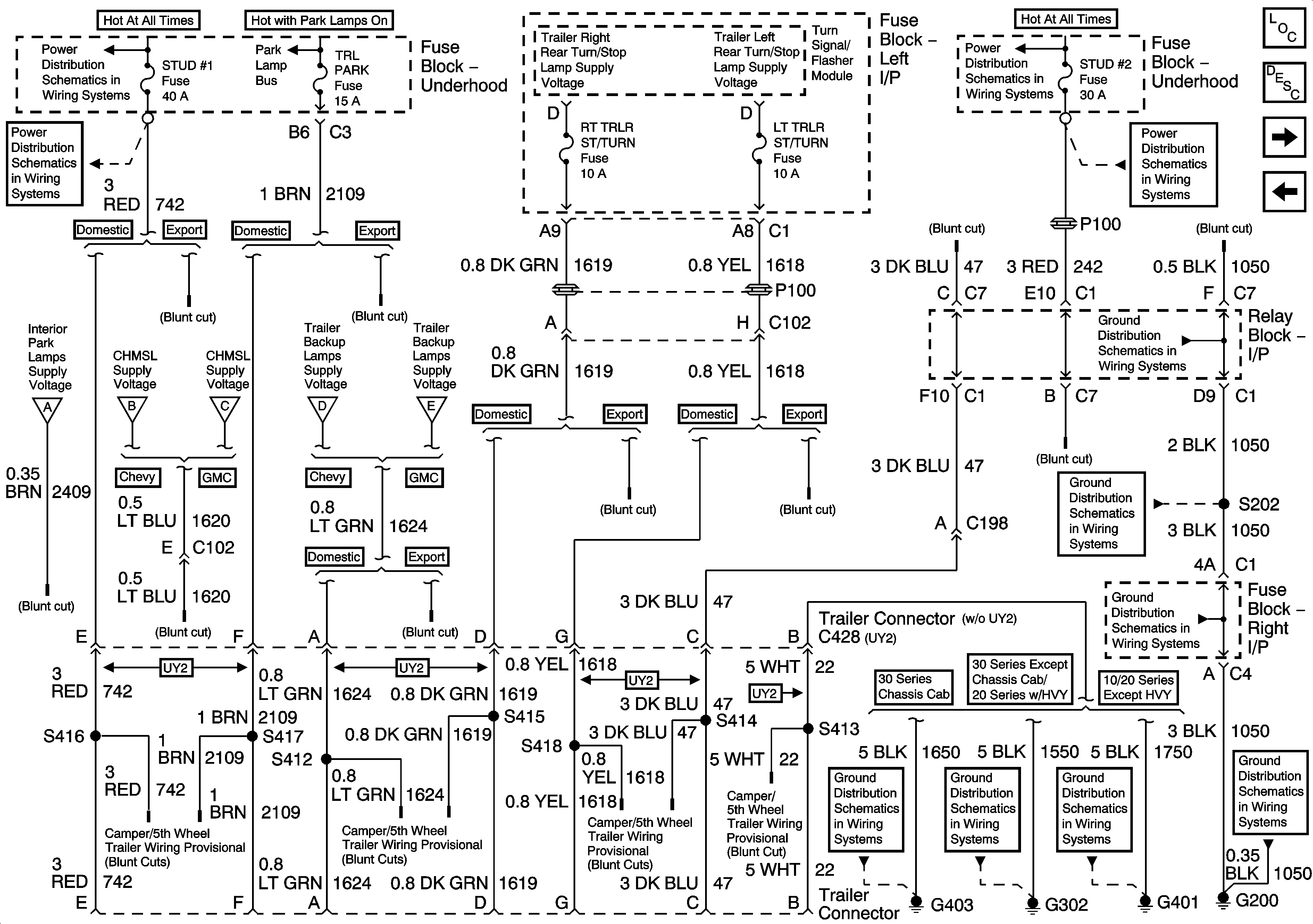
🢒 Trailer Wiring/Connector
Trailer Wiring/Connector
Trailer Wiring/Connector
Master Electrical Component List
Exterior Lighting Systems Description and Operation
Roof Beacon
Backup Lamps - Chevrolet
B+ Bus Bar (Gas) - 1 of 3
B+ Bus Bar (Gas) - 1 of 3
B+ Bus Bar (Gas) - 1 of 3
B+ Bus Bar (Gas) - 1 of 3
Interior Park
Stoplamps - Chevrolet
Stop Lamps - GMC
Backup Lamps - Chevrolet
Backup Lamps - GMC
G200-3 of 3
G200-1 of 3
G200-1 of 3
G403
G302
G401, G402
G200-1 of 3