GM Service Manual Online
For 1990-2009 cars only
Makes
🢒
GMC_Truck
🢒
2003
🢒
GMC C Sierra - 2WD
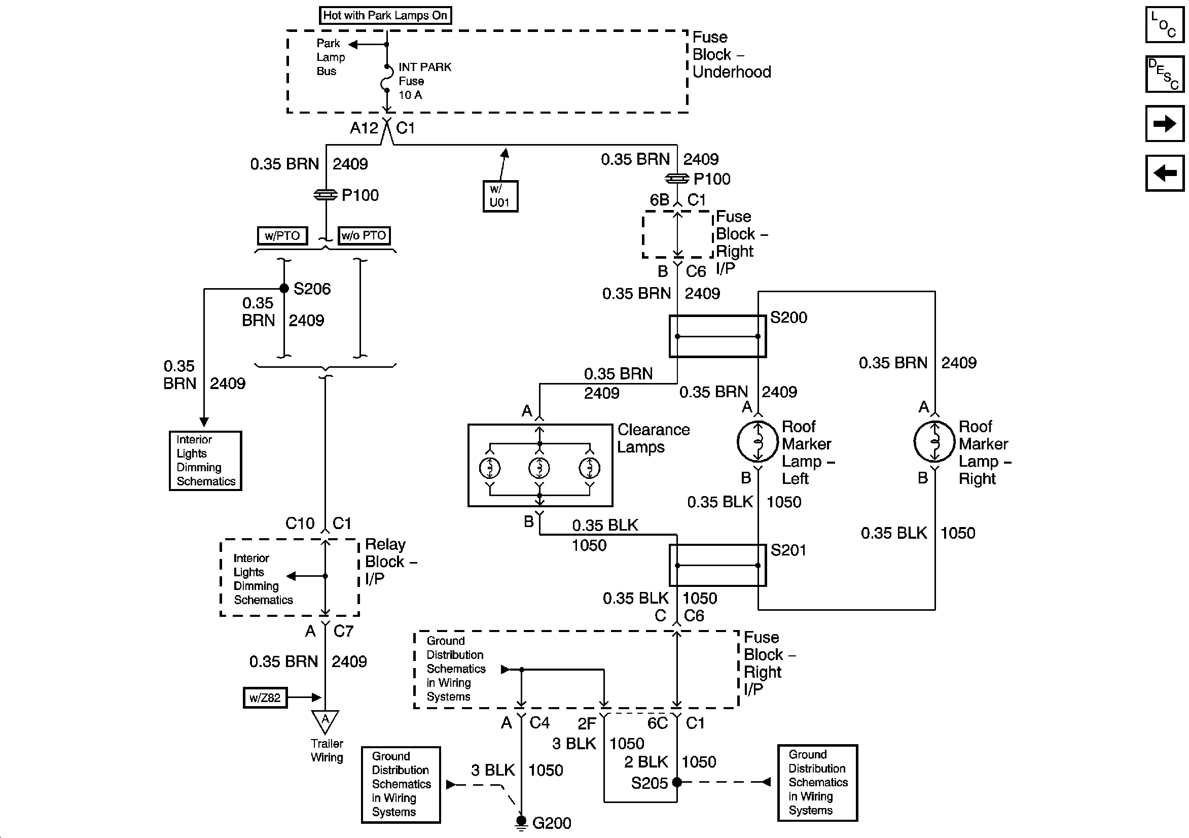
🢒 Interior Park
Interior Park
Interior Park
Master Electrical Component List
Exterior Lighting Systems Description and Operation
Right Rear Park Lamps - GMC
Front Park Lamps - Export
Park Lamp Relay - Domestic
Interior Lights and LED Dimming Control
Trailer Wiring/Connector
G200-1 of 3
G200-2 of 3