GM Service Manual Online
For 1990-2009 cars only
Makes
🢒
GMC_Truck
🢒
2003
🢒
GMC C Sierra - 2WD
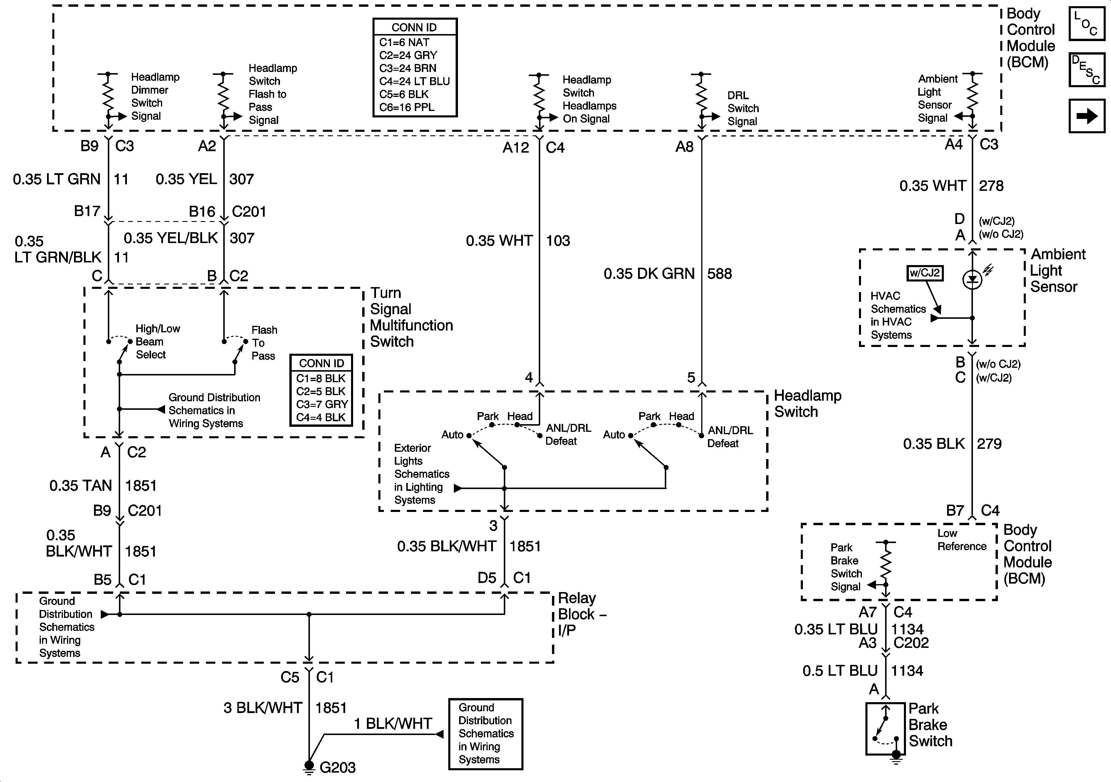
🢒 Headlights/DRL Control
Headlights/DRL Control
Headlights/DRL Controls
Master Electrical Component List
Exterior Lighting Systems Description and Operation
Headlights
G203-3 of 3
Park Lamp Relay - Domestic
Sun Load and Ambient Light Sensors
G203-1 of 3
G203-1 of 3