GM Service Manual Online
For 1990-2009 cars only
Makes
🢒
GMC_Truck
🢒
2003
🢒
GMC C Sierra - 2WD
🢒 Audible Warnings
Audible Warnings
Audible Warnings
Master Electrical Component List
Indicator/Warning Message Description and Operation
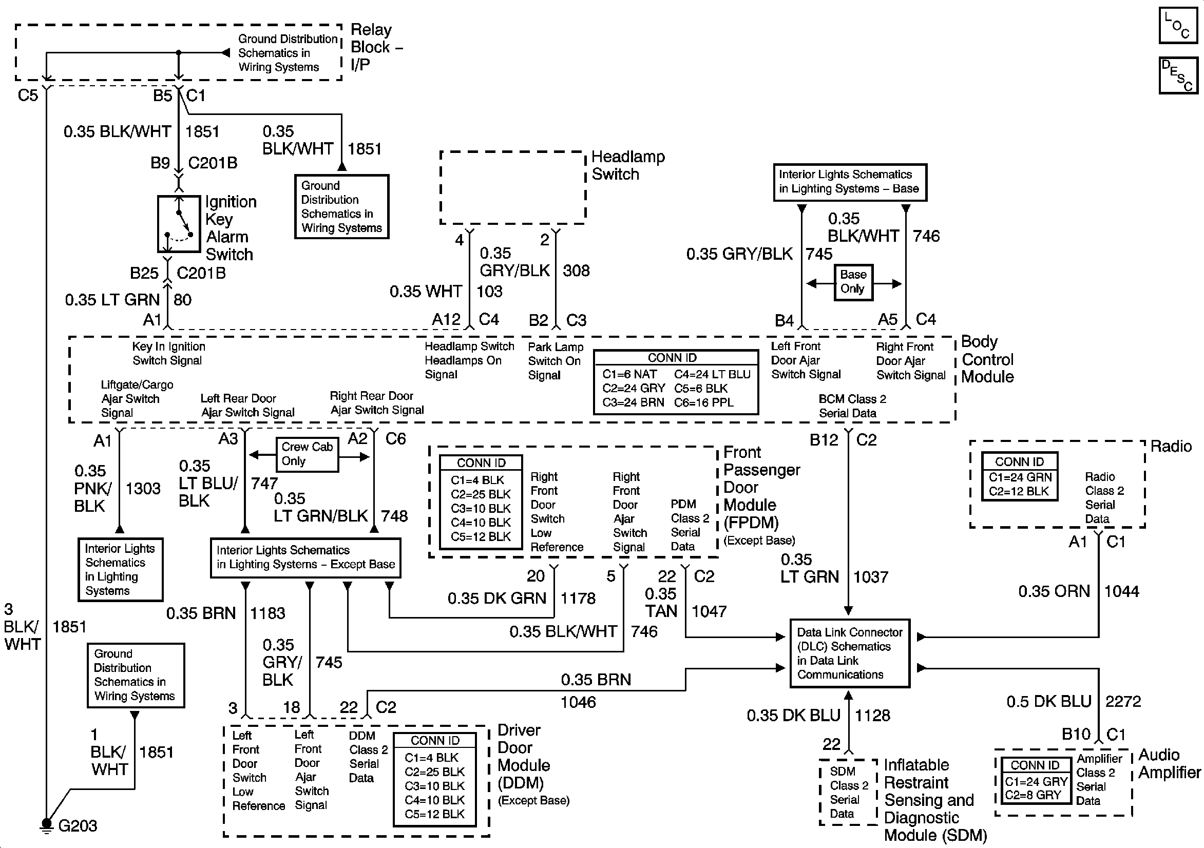
G203-1 of 3
G203-2 of 3
G203-1 of 3
Door Jamb Switches - w/YE9 or Y91
Door Jamb Switches - w/o YE9
SP205 - 2 of 2