GM Service Manual Online
For 1990-2009 cars only
Makes
🢒
GMC_Truck
🢒
2003
🢒
GMC C Sierra - 2WD
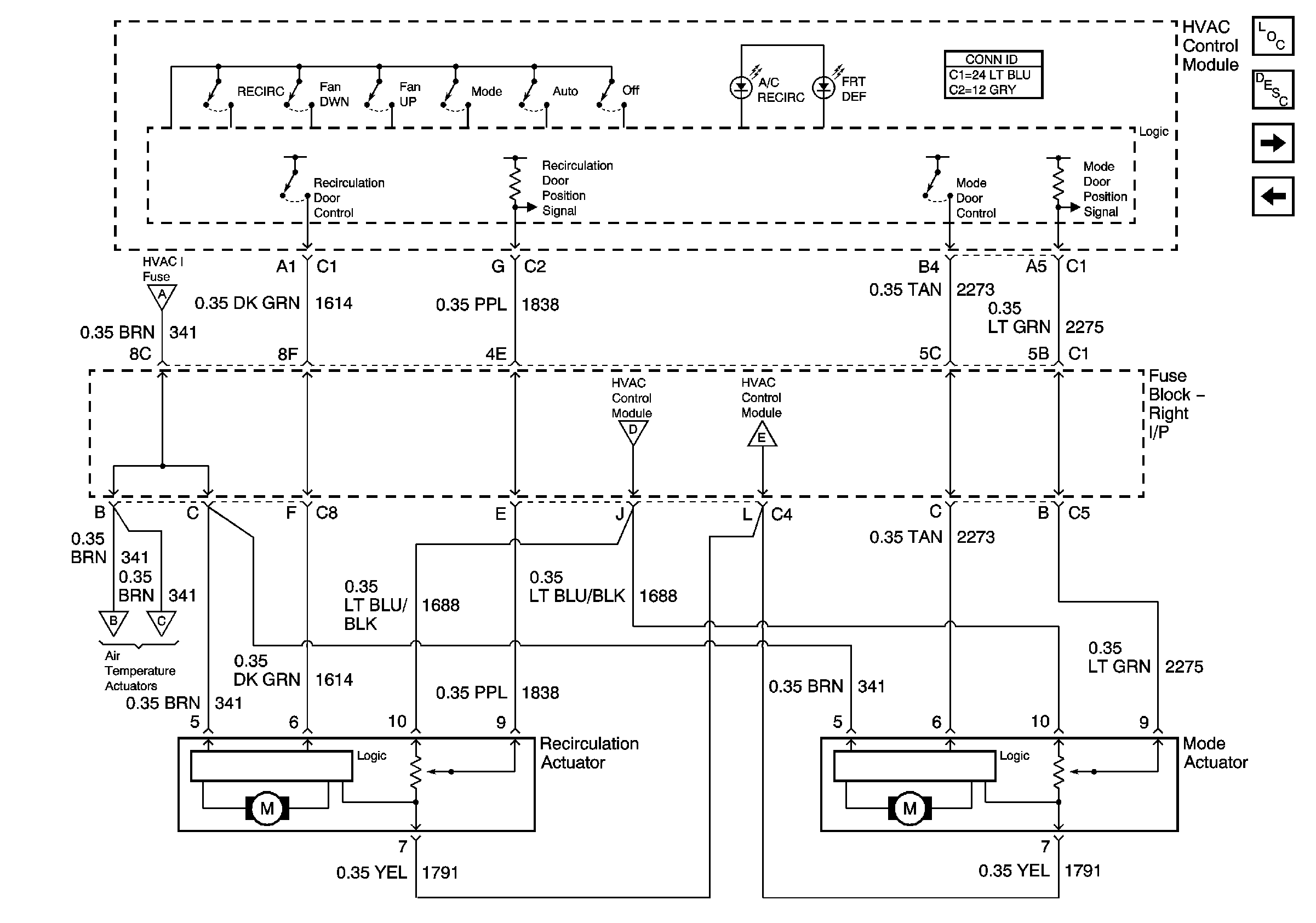
🢒 Recirculation and Mode Door Controls
Recirculation and Mode Door Controls
Recirculation and Mode Door Controls
Master Electrical Component List
Air Delivery Description and Operation
Front Air Temperature Sensors
Front Left and Right Temperature Control
Power, Ground, Serial Data, and Front Blower Controls
Front Left and Right Temperature Control
Front Left and Right Temperature Control
Front Left and Right Temperature Control
Front Left and Right Temperature Control