GM Service Manual Online
For 1990-2009 cars only
Figure 1:

Heated Seat Controls - Driver


Object Number: 875486  Size: FS
Master Electrical Component List
Heated Seats Description and Operation Front
Power, Ground, and Driver Heated Seat Elements
Power, Ground, Class 2, and Memory Set Controls
1 of 2
SP206
Figure 2:

Power, Ground, and Driver Heated Seat Elements


Object Number: 875489  Size: FS
Master Electrical Component List
Heated Seats Description and Operation Front
Heated Seat Controls - Front Passenger
Heated Seat Controls - Driver
LBEC 1, LBEC 2, MBEC 1
TBC 2A, TBC 2B, TBC 2C, LT DOORS, RT DOORS, SEATS
G304, G305
Seat Position Sensors - 2 of 2
Front Passenger Heated Seat Elements
Figure 3:

Heated Seat Controls - Front Passenger


Object Number: 875491  Size: FS
Master Electrical Component List
Heated Seats Description and Operation Front
Front Passenger Heated Seat Elements
Power, Ground, and Driver Heated Seat Elements
SP206
Figure 4:

Front Passenger Heated Seat Elements


Object Number: 1229722  Size: FS
Master Electrical Component List
Heated Seats Description and Operation Front
Rear Heated Seats - 1 of 3
Heated Seat Controls - Front Passenger
Power, Ground, and Driver Heated Seat Elements
Figure 5:

Rear Heated Seats (1 of 3)


Object Number: 875496  Size: FS
Master Electrical Component List
Heated Seats Description and Operation Rear
Rear Heated Seats - 2 of 3
Front Passenger Heated Seat Elements
RTD, RR WPR, EAP, SUNROOF, IPC/DIC, SEO B1
IGN 3
RTD, RR WPR, EAP, SUNROOF, IPC/DIC, SEO B1
RTD, RR WPR, EAP, SUNROOF, IPC/DIC, SEO B1
IGN 3
Rear Heated Seats - 3 of 3
Rear Heated Seats - 3 of 3
I/P Dimming Supply Voltage - 7 of 7
G200 - 2 Of 3
G200 - 1 of 3
G200 - 1 of 3
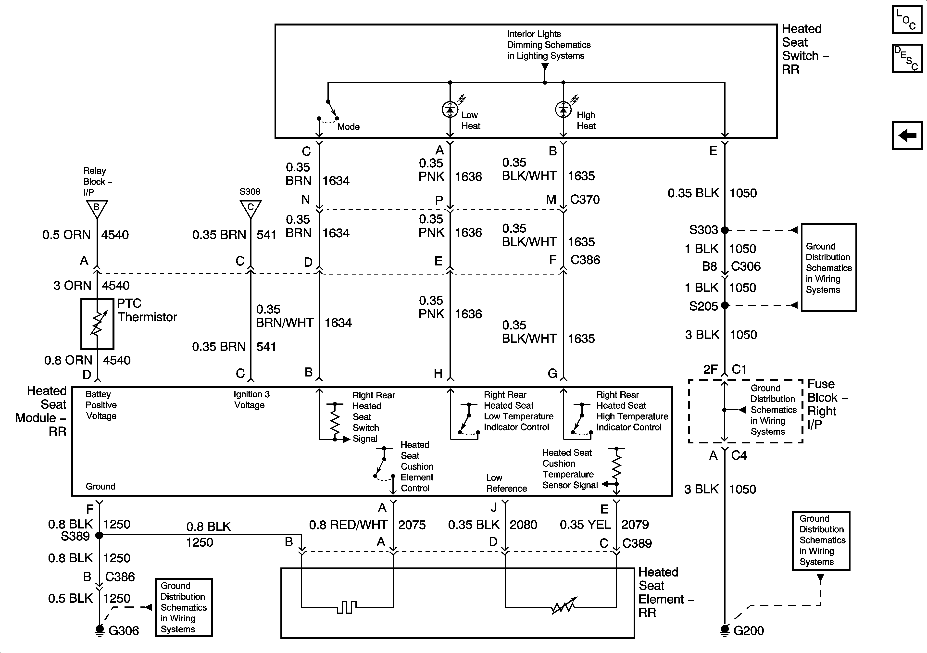
Figure 6:

Rear Heated Seats (2 of 3)


Object Number: 875497  Size: FS
Master Electrical Component List
Heated Seats Description and Operation Rear
Rear Heated Seats - 3 of 3
Rear Heated Seats - 1 of 3
G304, G305
Figure 7:

Rear Heated Seats (3 of 3)


Object Number: 875500  Size: FS
Master Electrical Component List
Heated Seats Description and Operation Rear
Rear Heated Seats - 2 of 3
I/P Dimming Supply Voltage - 7 of 7
Rear Heated Seats - 1 of 3
Rear Heated Seats - 1 of 3
G200 - 2 Of 3
G200 - 1 of 3
G306
G200 - 1 of 3