GM Service Manual Online
For 1990-2009 cars only

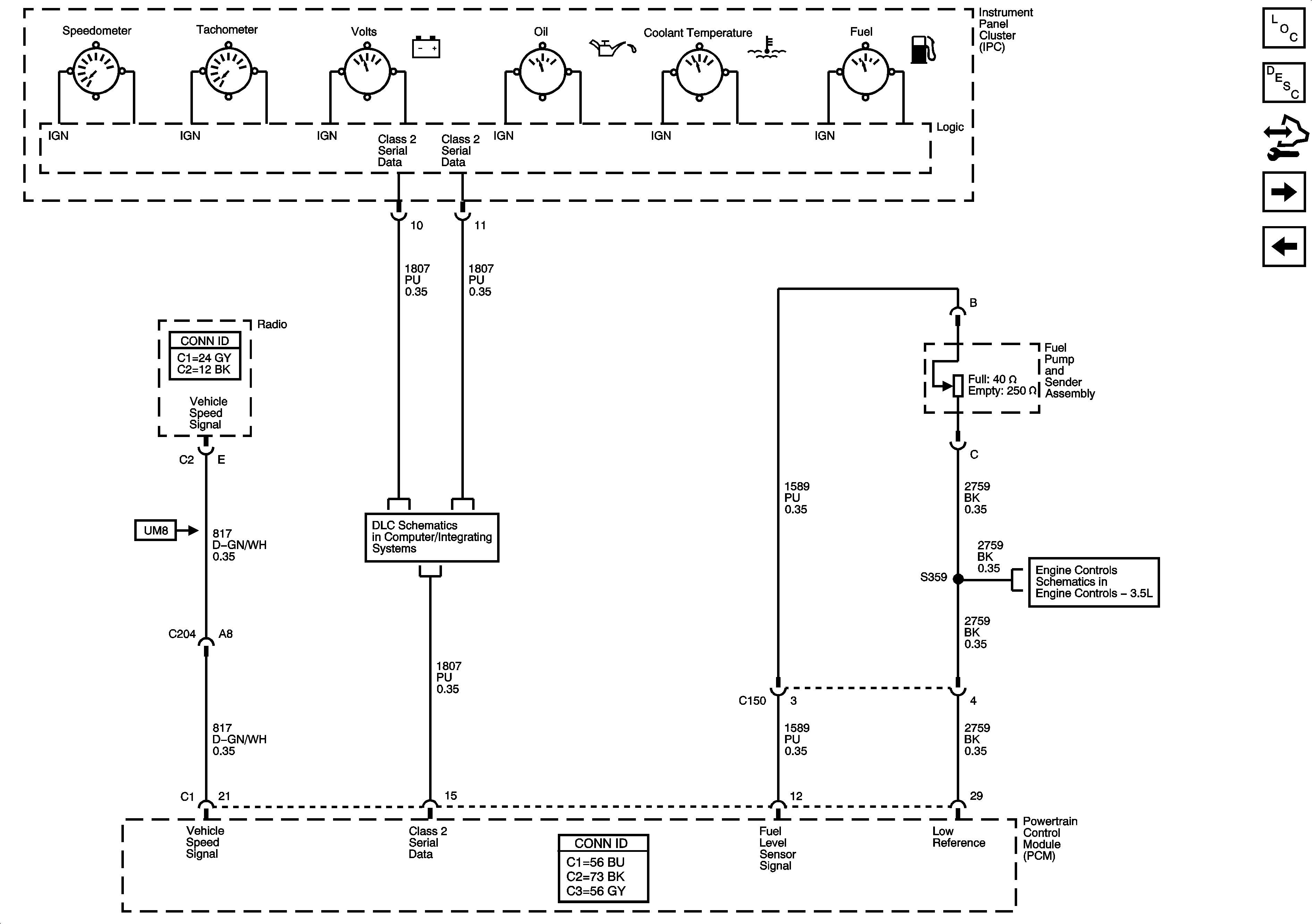
Gages

Gages


Object Number: 1566536  Size: FS
Master Electrical Component List
Instrument Cluster Description and Operation
Control Module References
Indicators
Power, Ground, MIL, and Security
Data Link Connector (DLC) Schematics
Fuel and EVAP Controls