GM Service Manual Online
For 1990-2009 cars only
Makes
🢒
Holden
🢒
2008
🢒
Barina
🢒
Transmission/Transaxle
🢒
Manual Transaxle - D16
🢒 Manual Transmission Schematics
Manual Transmission Schematics Notchback
Master Electrical Component List (Notchback)
Transmission System Description and Operation
Control Module References
SDM, EMS 1, EMS 2 Fuses
SDM, EMS 1, EMS 2 Fuses
ABS, HAZARD, ECU, FUEL PUMP Fuses
ABS, HAZARD, ECU, FUEL PUMP Fuses
G104
Manual Transmission Schematics Hatchback
Figure
1:
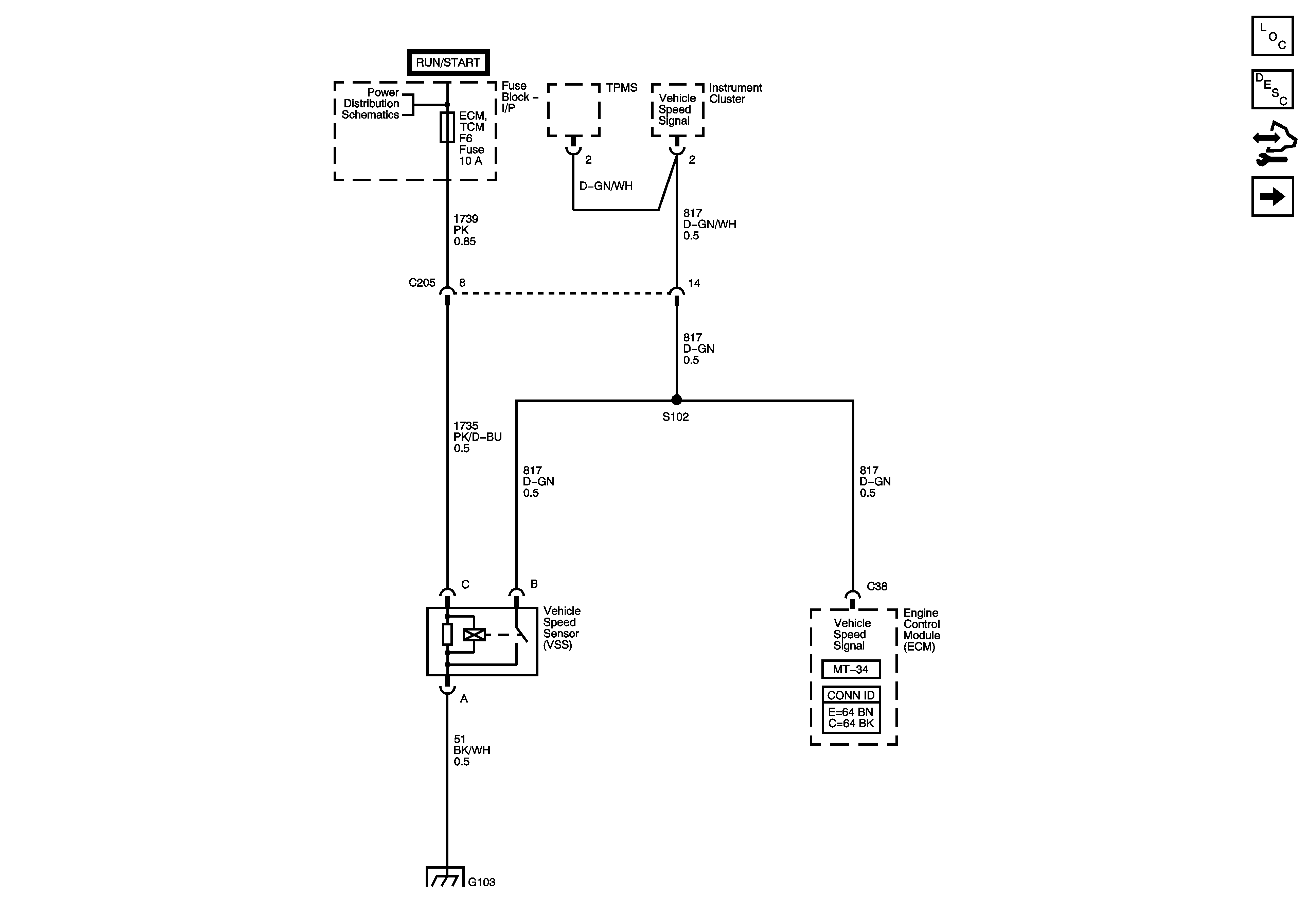
VSS 1.6L
Master Electrical Component List Hatchback
Transmission System Description and Operation
Control Module References
VSS 1.4L, 1.5L
Fuse Block - Underhood IGN 2 Fuse, Ignition Switch, Fuse Block - I/P, ABS, ALTERNATOR, ECM TCM, HVAC, WPR WSWA Fuses
Ground Distribution G103 - 1.6L
Figure
2:
VSS 1.4L, 1.5L
Master Electrical Component List Hatchback
Transmission System Description and Operation
Control Module References
VSS 1.6 L
Fuse Block - Underhood IGN 2 Fuse, Ignition Switch, Fuse Block - I/P, ABS, ALTERNATOR, ECM TCM, HVAC, WPR WSWA Fuses
Ground Distribution G103 - 1.4L
Ground Distribution G103 - 1.5L