GM Service Manual Online
For 1990-2009 cars only
Makes
🢒
Holden
🢒
2007
🢒
Viva
🢒 Wiper System - Notchback
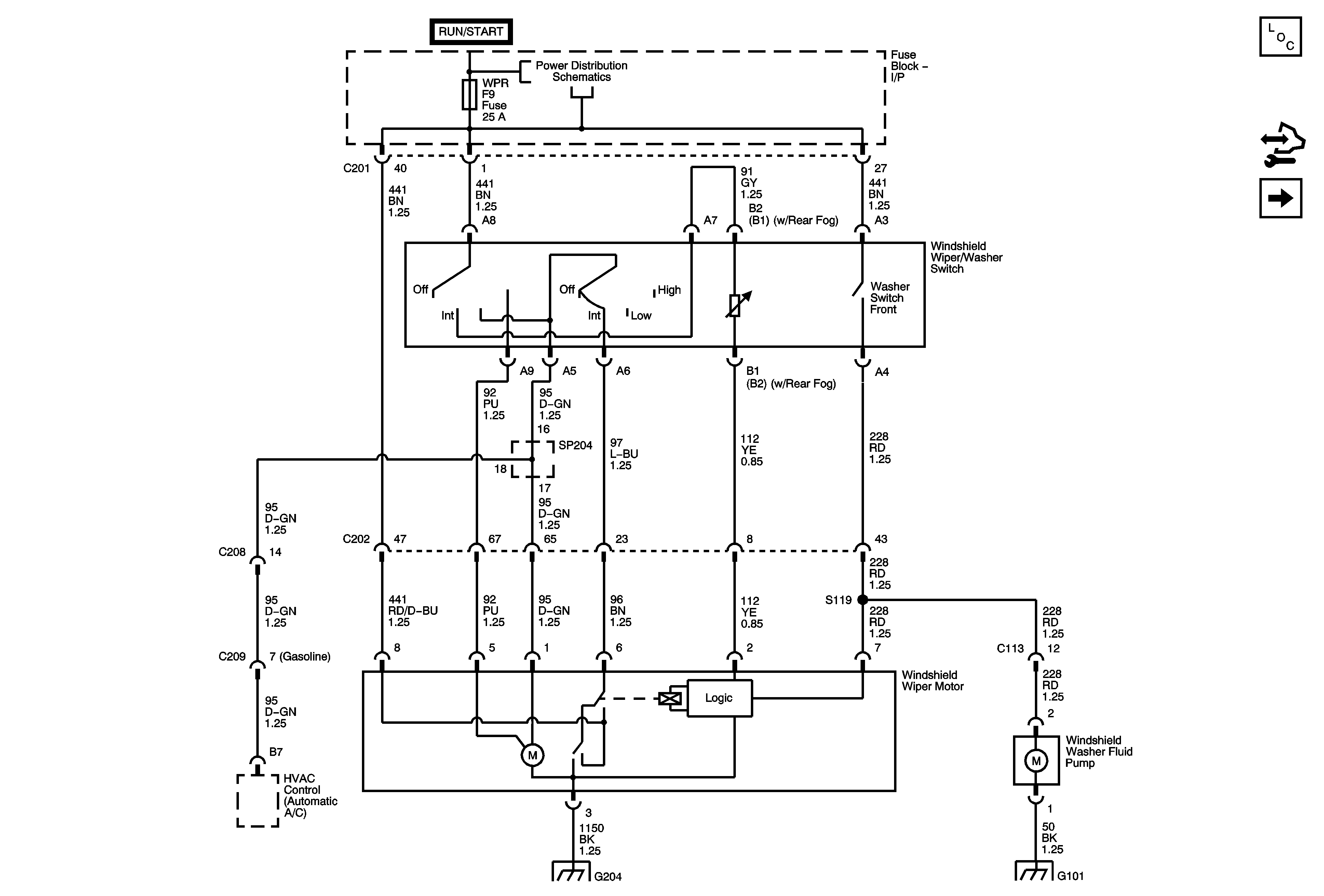
Wiper System - Notchback
Wiper System - Notchback
Master Electrical Component List
Control Module References
Wiper System - Hatchback and Station Wagon
Underhood Fuse Block - Battery Feeds - 1of 2
G202, G204
G101