GM Service Manual Online
For 1990-2009 cars only
Makes
🢒
Holden
🢒
2008
🢒
Viva
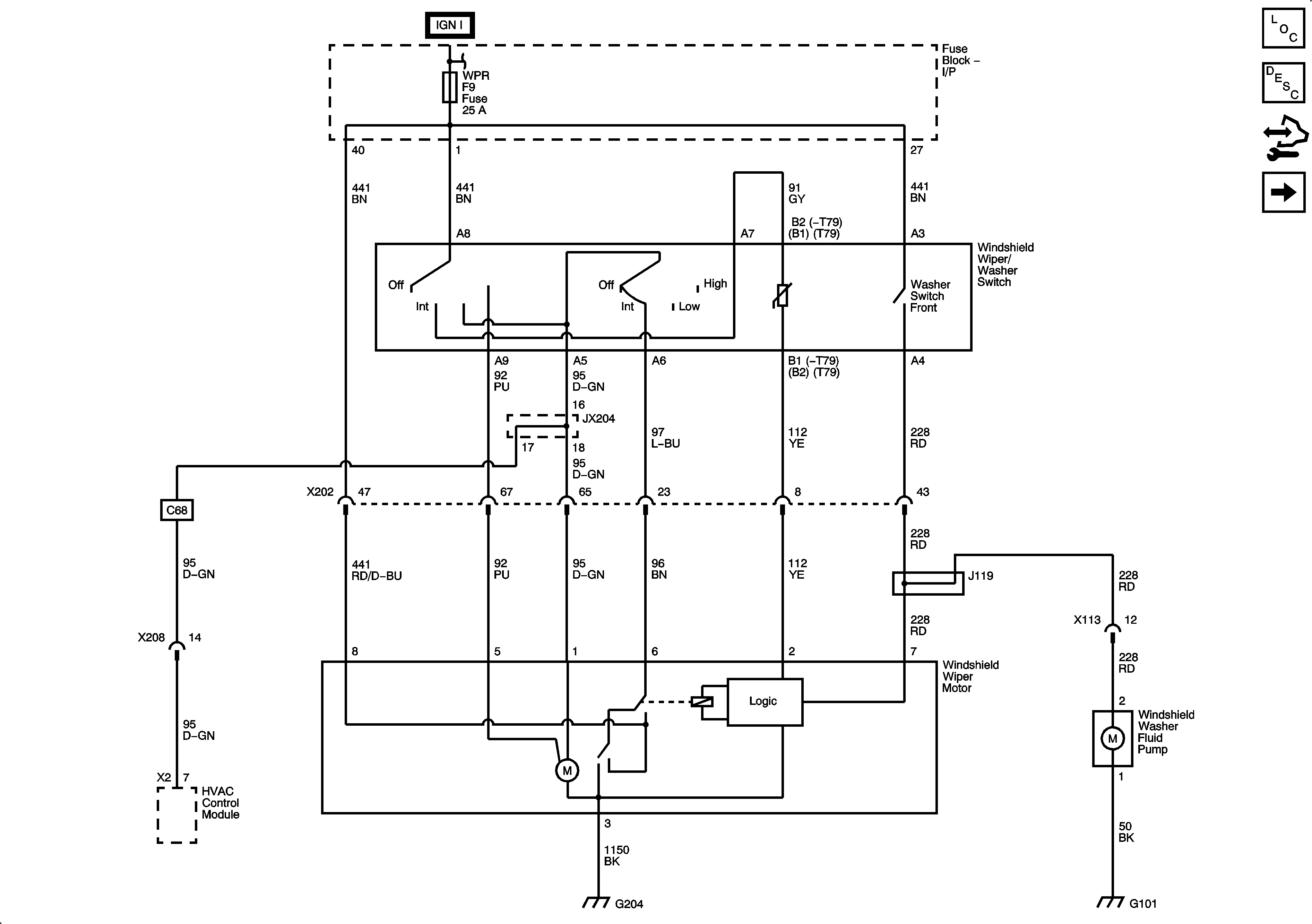
🢒 Wiper System - Notchback
Wiper System - Notchback
Wiper System - Notchback
Master Electrical Component List
Control Module References
Wiper System hatchback and Station Wagon
Fuse Block - Underhood B+ Bus, 1 of 3
G202, G204
G101