GM Service Manual Online
For 1990-2009 cars only
Makes
🢒
Isuzu
🢒
2004
🢒
Ascender - 2WD
🢒 Memory Controls
Memory Controls
Memory Controls
Master Electrical Component List
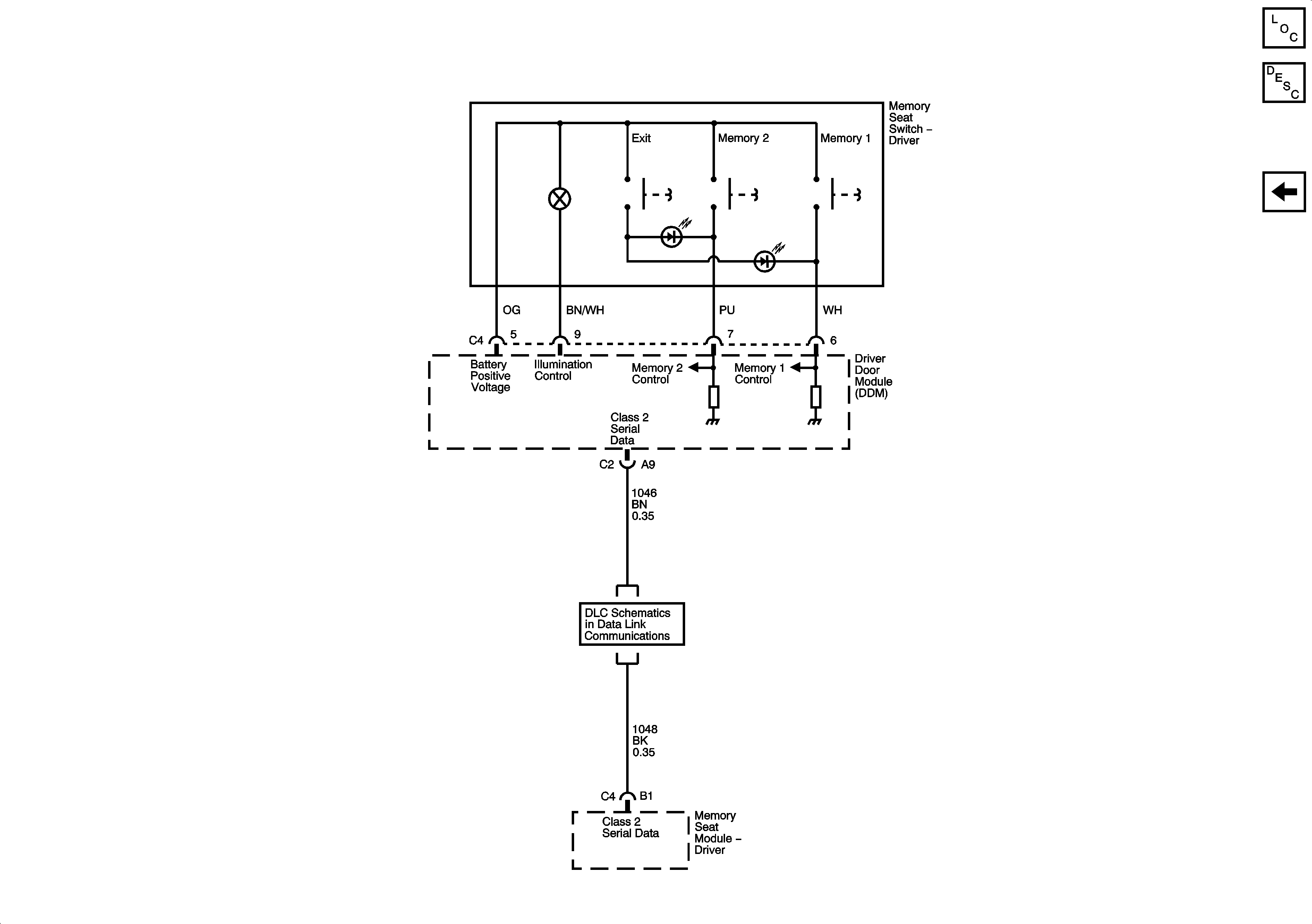
Memory Seats Description and Operation
Heat Controls
SP306