GM Service Manual Online
For 1990-2009 cars only
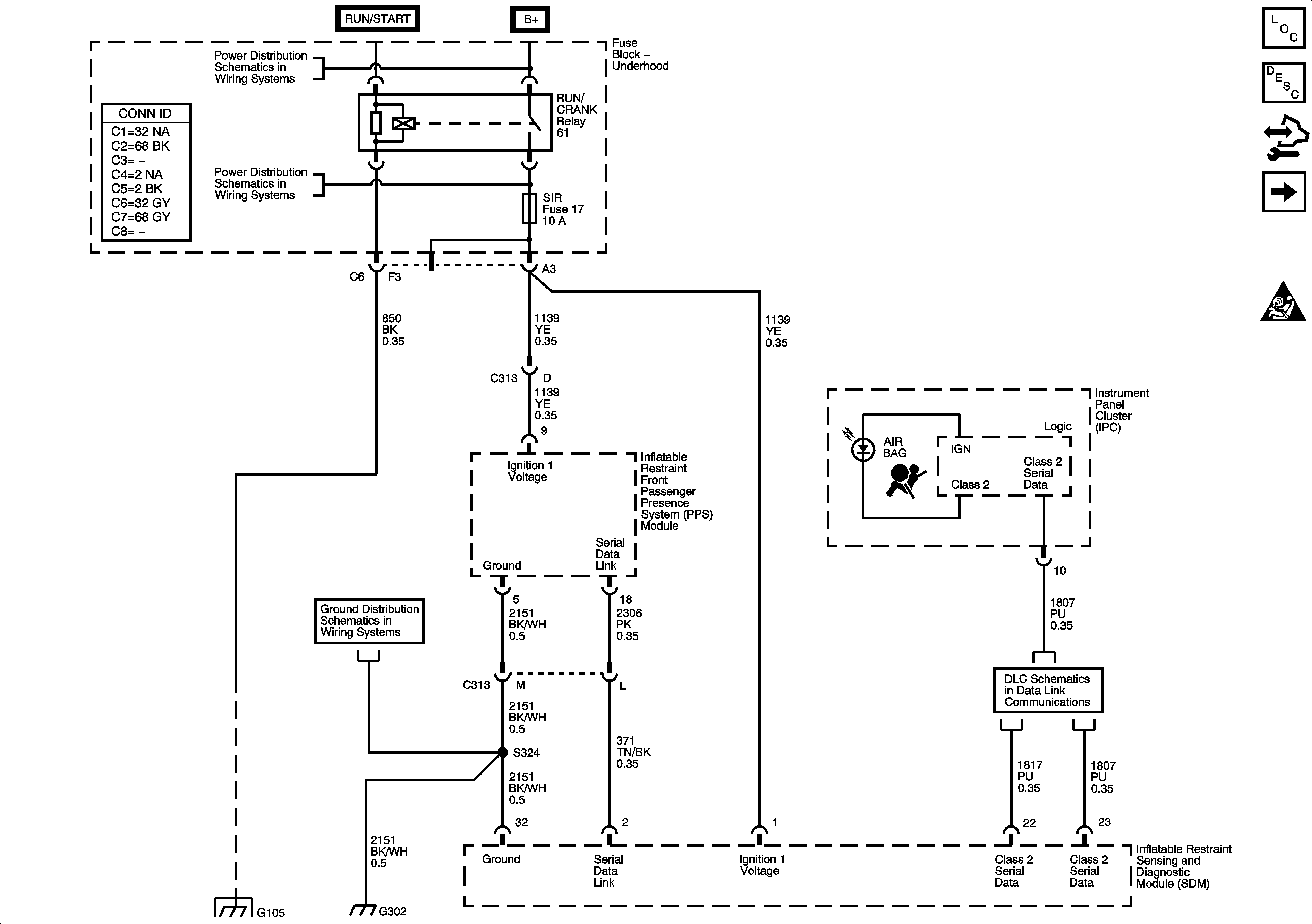
Figure 1:

Module Power, Ground, Serial Data, and Indicators


Object Number: 1673726  Size: FS
Master Electrical Component List
SIR System Description and Operation
Body Control Module (BCM) Programming/RPO Configuration
Driver and Passenger Inflatable Restraint Module and Sensors
SIR Schematic Icons
B+ Bus - Underhood Fuse Block
RUN/CRANK RELAY BUS - 1 of 3, CRUISE, SIR, and TRANS Fuses
G300, G301, G302, and G303
Splice Pack SP1`05 and G105 - 1 of 2
Data Link Connector (DLC) Schematics
Figure 2:

Front End Sensors, Side Impact Sensors, and Modules


Object Number: 1673734  Size: FS
Master Electrical Component List
SIR System Description and Operation
Body Control Module (BCM) Programming/RPO Configuration
Seat Position Switches and Seat Belt Pretensioners
Power, Ground, Serial Data, and Disable Switch
SIR Schematic Icons
SIR Schematic Icons
SIR Schematic Icons
SIR Schematic Icons
SIR Schematic Icons
SIR Schematic Icons
SIR Schematic Icons
SIR Schematic Icons
SIR Schematic Icons
Figure 3:

PPS Sensors and Indicators


Object Number: 1673740  Size: FS
Master Electrical Component List
SIR System Description and Operation
Body Control Module (BCM) Programming/RPO Configuration
SIR Schematics
Driver and Passenger Inflatable Restraint Module and Sensors
SIR Schematic Icons
B+ Bus - Underhood Fuse Block
RUN/CRANK RELAY BUS - 1 of 3, CRUISE, SIR, and TRANS Fuses
RUN/CRANK RELAY BUS - 1 of 3, CRUISE, SIR, and TRANS Fuses
Shift Control Switch Inputs
Seat Belts Schematics
Splice Pack SP1`05 and G105 - 1 of 2
Splice Pack SP1`05 and G105 - 1 of 2
Figure 4:

Seat Position Sensors, Seat Belt Pretensioners


Object Number: 1673742  Size: FS
Master Electrical Component List
SIR System Description and Operation
Body Control Module (BCM) Programming/RPO Configuration
Seat Position Switches and Seat Belt Pretensioners
SIR Schematic Icons
SIR Schematic Icons
Seat Belts Schematics