GM Service Manual Online
For 1990-2009 cars only
Makes
🢒
Isuzu
🢒
2005
🢒
Isuzu MD F-Series
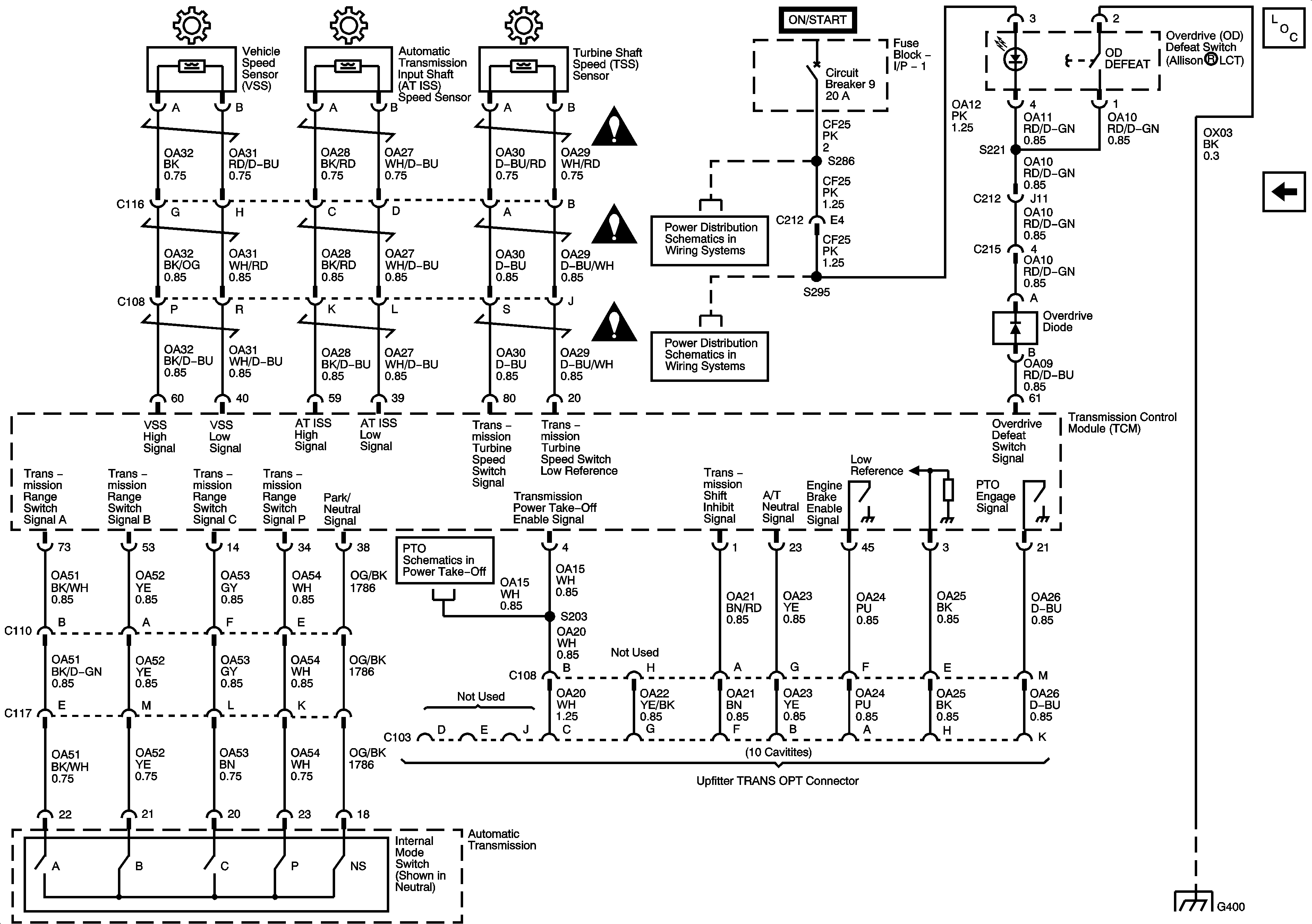
🢒 Speed Sensors, Switches, C103 - Upfitter TRANS OPT Connector
Speed Sensors, Switches, C103 - Upfitter TRANS OPT Connector
Speed Sensors, Switches, C103 - Upfitter TRANS OPT Connector
Master Electrical Component List
Power, Ground, Serial Data, MIL, Solenoids, Temperature Sensor and Switches
Automatic Transmission Schematic Icons
Automatic Transmission Schematic Icons
Automatic Transmission Schematic Icons
Fuse Block 1: Fuse 5 and Fuse Block - I/P - 1: Circuit Breakers 5, 9 - 1 of 2 and 10
Fuse Block 1: Fuse 5 and Fuse Block - I/P - 1: Circuit Breakers 5, 9 - 1 of 2 and 10
Fuse Block 1: Fuse 5 and Fuse Block - I/P - 1: Circuit Breakers 5, 9 - 1 of 2 and 10
Splice S358 and Splice Pack SP212