GM Service Manual Online
For 1990-2009 cars only
Makes
🢒
Isuzu
🢒
2007
🢒
Isuzu MD F-Series
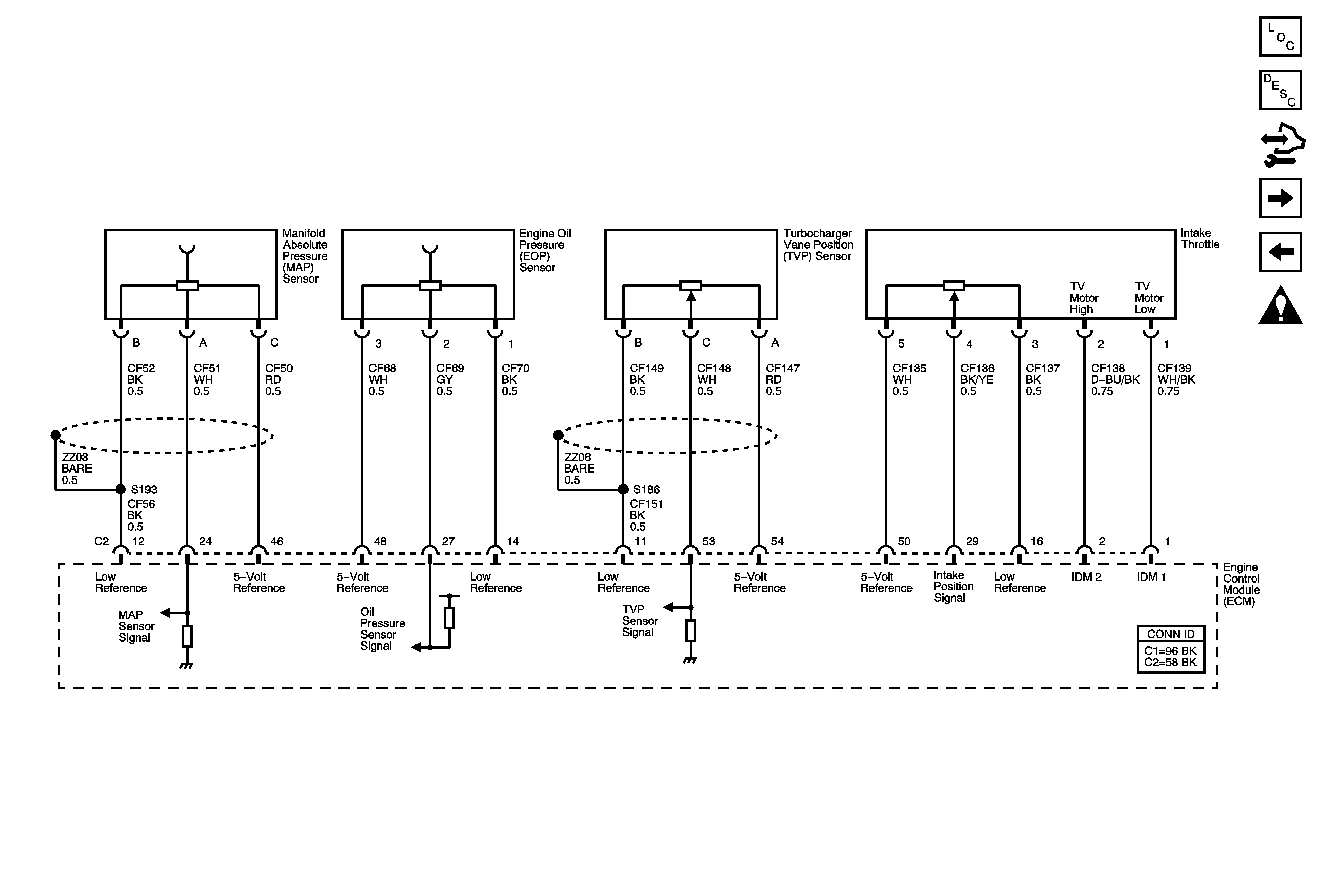
🢒 Engine Data Sensors - Pressure, Turbocharger Controls, and Intake Throttle
Engine Data Sensors - Pressure, Turbocharger Controls, and Intake Throttle
Engine Data Sensors - Pressure, Turbocharger Controls, and Intake Throttle
Master Electrical Component List
Turbocharger System Description
Control Module References
Engine Data Sensors - Pressure, Temperature, and Turbocharger Controls
Engine Data Sensors - 5-Volt and Low Reference
Engine Controls Schematic Icons