GM Service Manual Online
For 1990-2009 cars only
Makes
🢒
Isuzu
🢒
2007
🢒
Isuzu MD F-Series
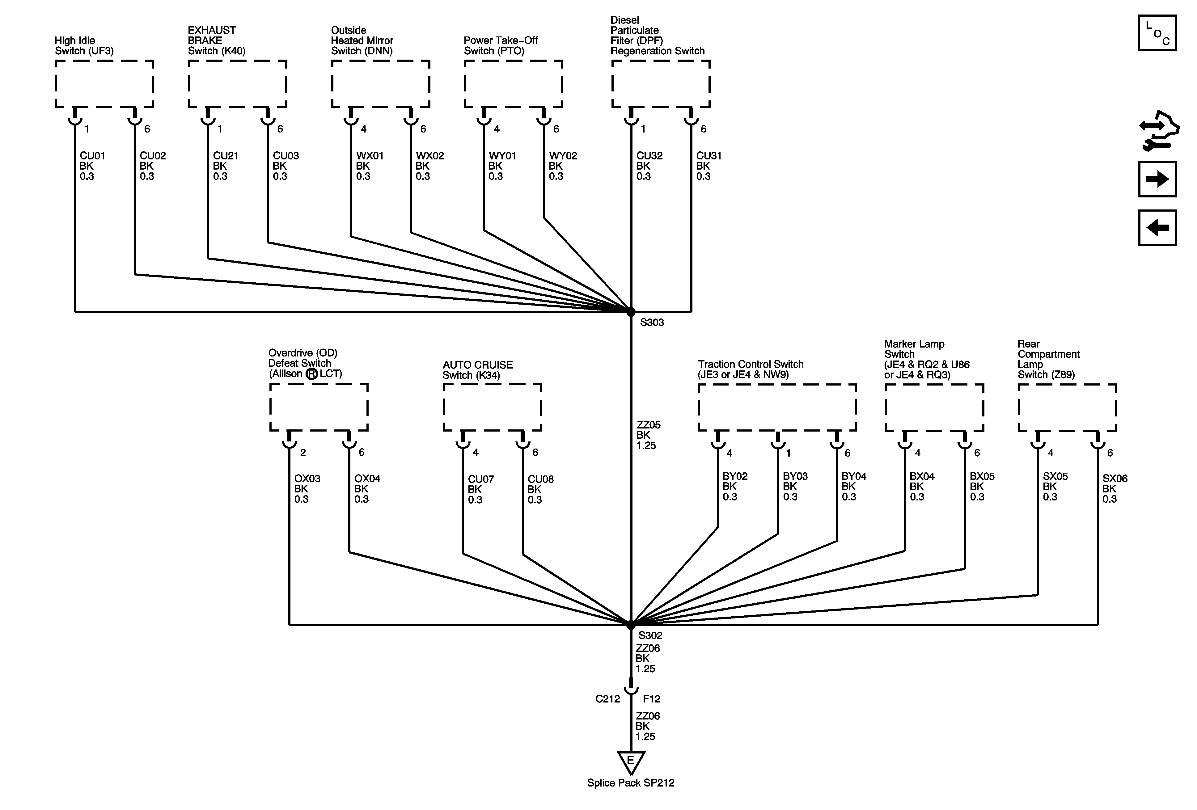
🢒 G400 and G402 - 3 of 8 (w/CTF)
G400 and G402 - 3 of 8 (w/CTF)
G400 and G402 - 3 of 8 w/CTF
Master Electrical Component List
Control Module References
G400 and G402 - 4 of 8
G400 and G402 - 2 of 8
G400 and G402 - 7 of 8