GM Service Manual Online
For 1990-2009 cars only
Makes
🢒
Isuzu
🢒
2008
🢒
Isuzu MD F-Series
🢒 Shift Controls
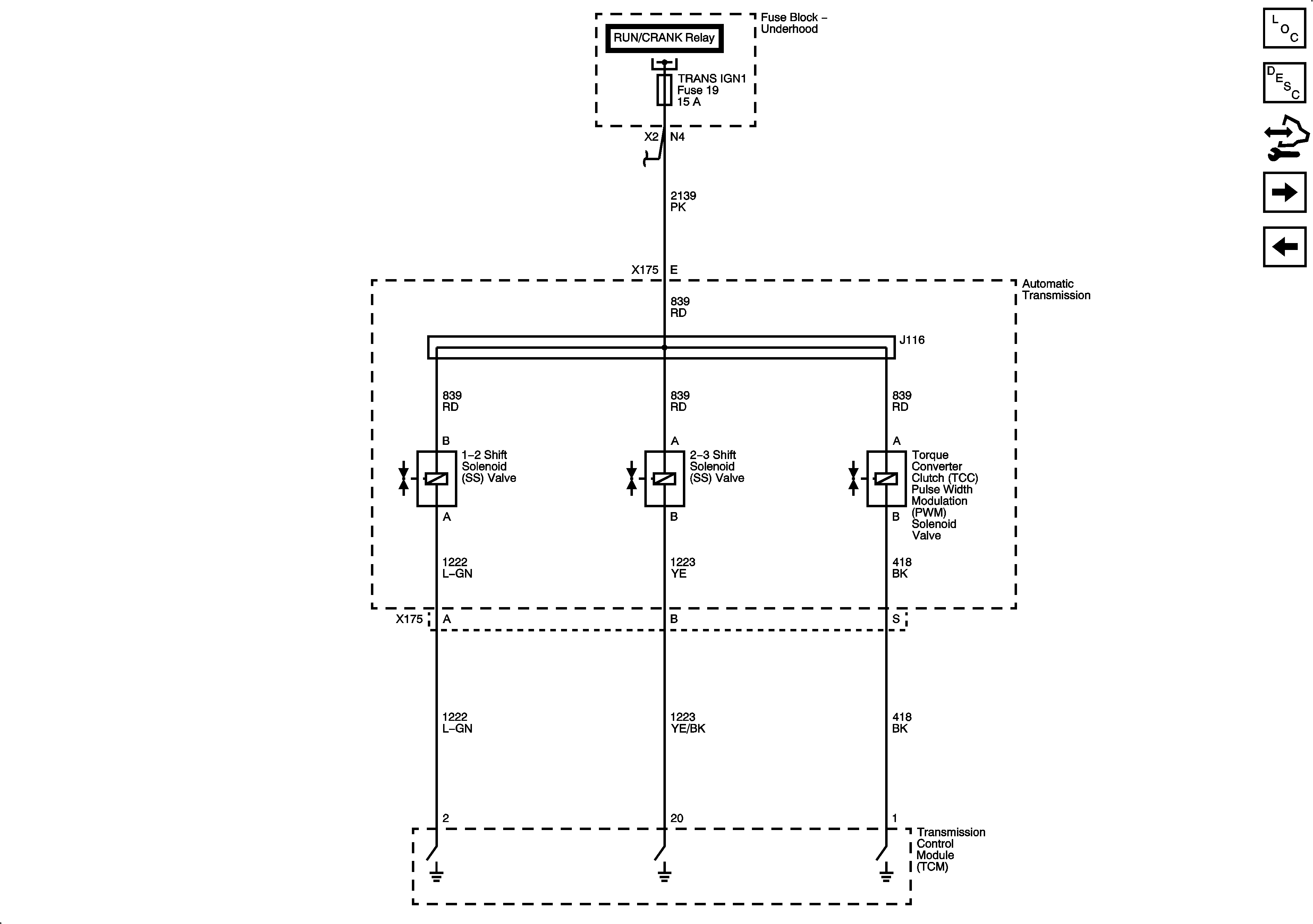
Shift Controls
Shift Controls
Master Electrical Component List
Control Module References
Pressure and Temperature Controls
Module Power, Ground, Serial Data, and Stop Lamp Signal