GM Service Manual Online
For 1990-2009 cars only
Figure 1:

Power and Ground


Object Number: 777676  Size: FS
Master Electrical Component List
Air ABS Description and Operation
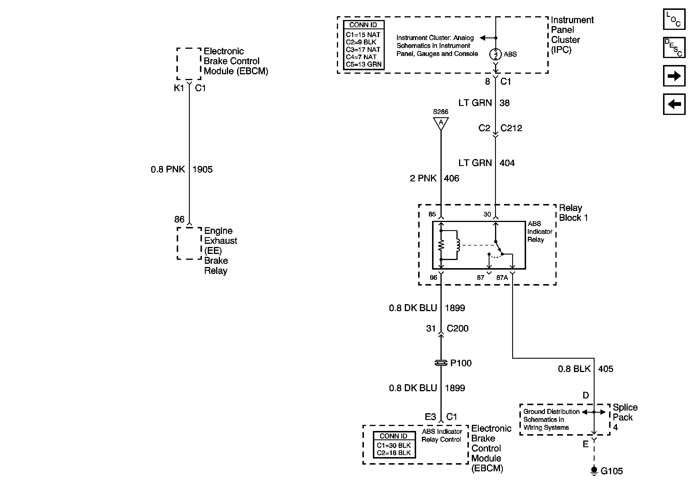
ABS Indicator Lamp Relay, EBCM
Fuse Block 2, 2-SPEED AXLE, HVAC, TURN SIGNAL, IGNITION, HYD ABS MODULE, AIR ABS RELAY, AIR ABS TRAILER RELAY Fuses
IP Fuse Block Circuit Breaker 9, Page 1 of 2
ABS Indicator Lamp Relay, EBCM
G107, S107
G107, S101, S103, S105
Air Antilock Brake System Schematic Icons
Air Antilock Brake System Schematic Icons
Air Antilock Brake System Schematic Icons
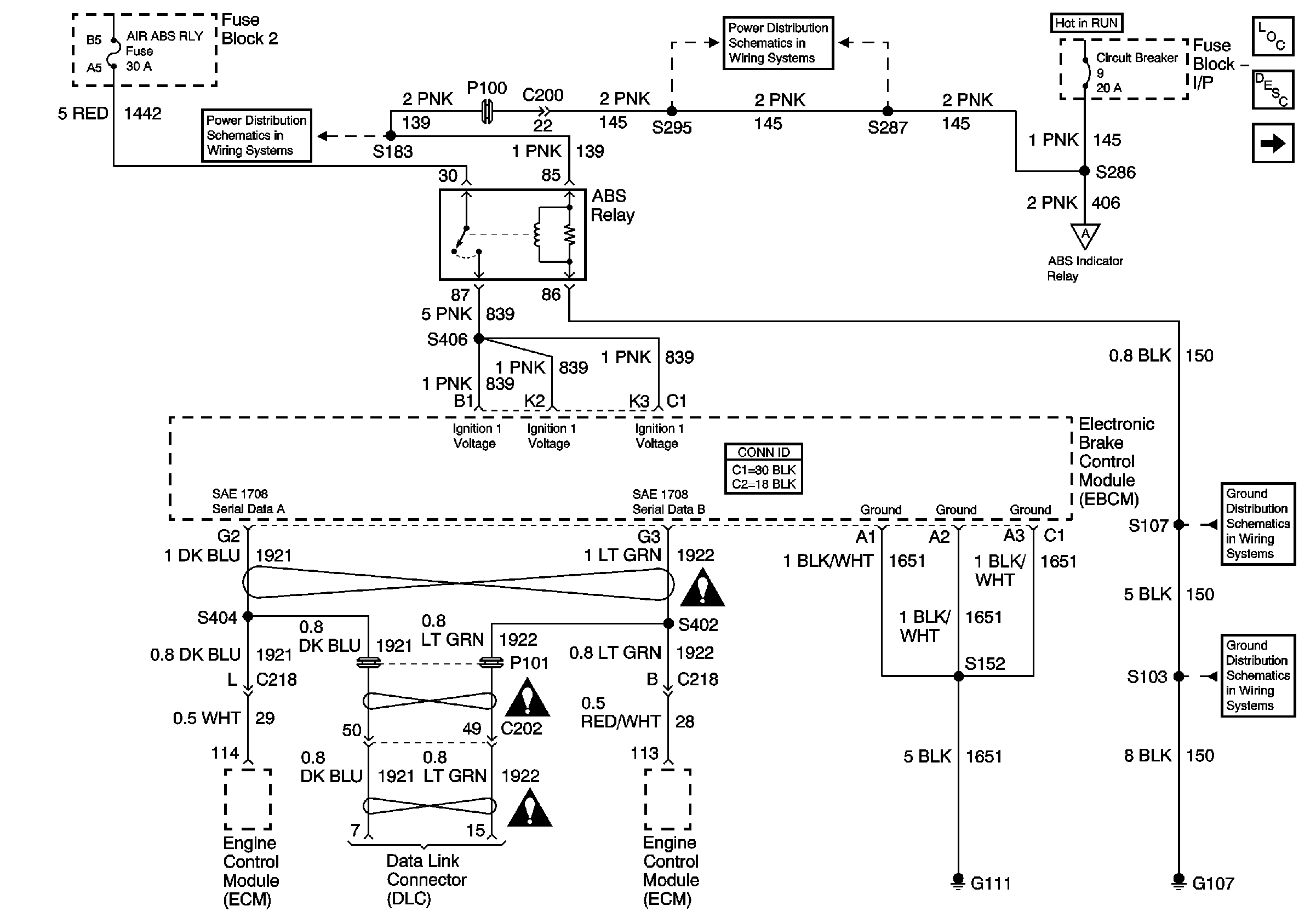
Figure 2:

ABS Indicator Lamp Relay, EBCM


Object Number: 777677  Size: FS
Master Electrical Component List
Air ABS Description and Operation
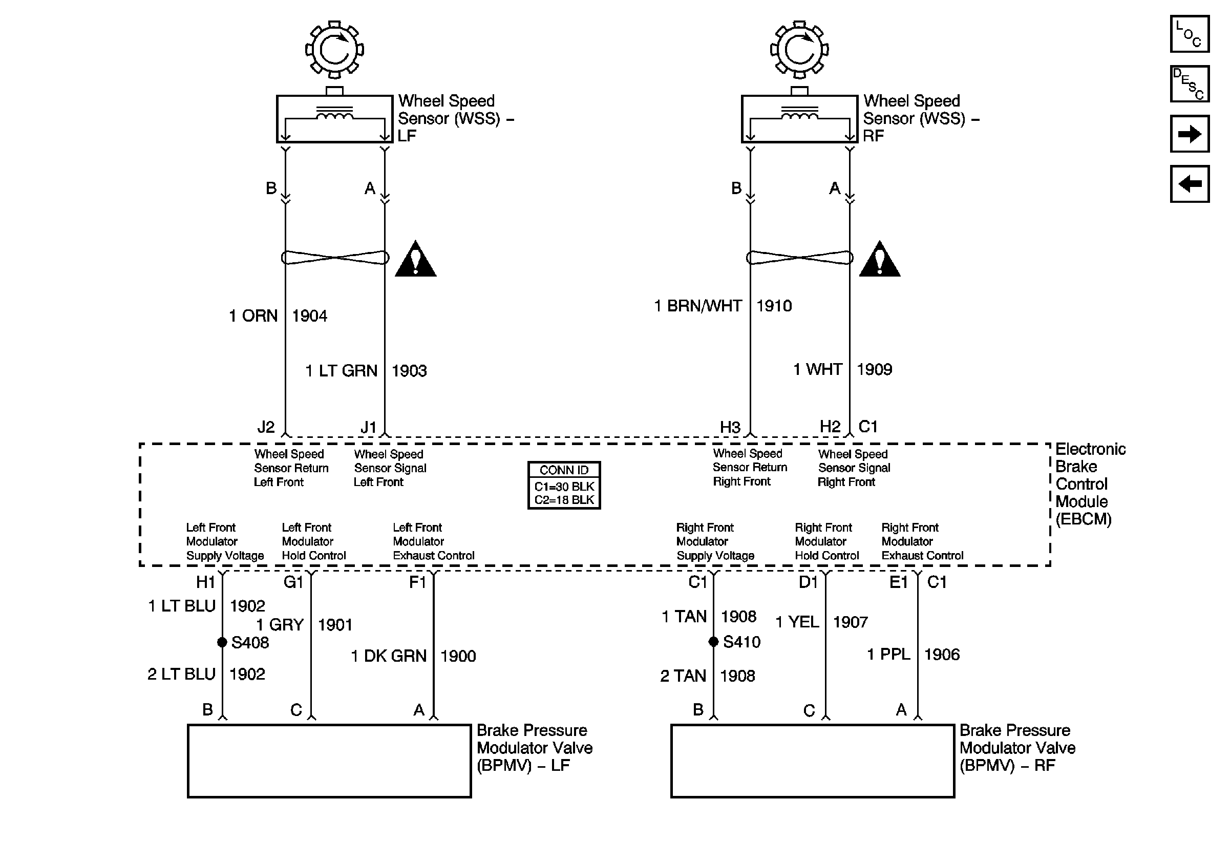
EBCM, Front Wheel Speed Sensor
Power and Ground
Illumination, Seat Belt, Primary Brake, ABS, and Park Brake Lamps
Power and Ground
G105, Splice Pack 1, Splice Pace 4, S450
Figure 3:

EBCM, Front Wheel Speed Sensors


Object Number: 777678  Size: FS
Master Electrical Component List
Air ABS Description and Operation
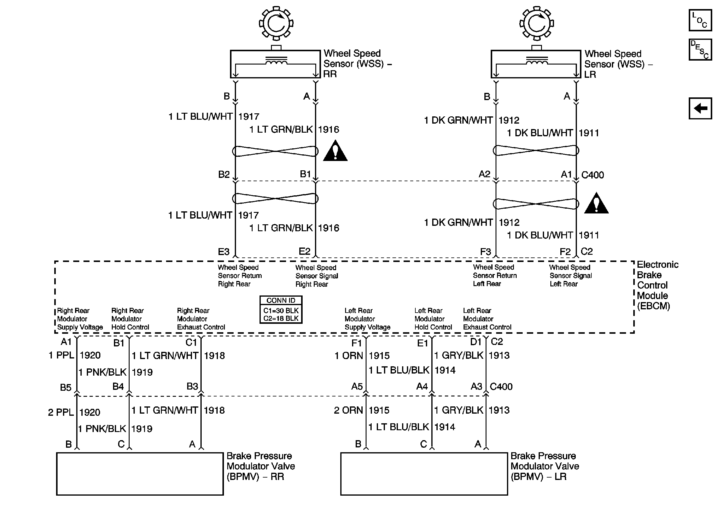
EBCM, Rear Wheel Speed Sensors
ABS Indicator Lamp Relay, EBCM
Air Antilock Brake System Schematic Icons
Air Antilock Brake System Schematic Icons
Figure 4:

EBCM, Rear Wheel Speed Sensors


Object Number: 777674  Size: FS
Master Electrical Component List
Air ABS Description and Operation
EBCM, Front Wheel Speed Sensor
Air Antilock Brake System Schematic Icons
Air Antilock Brake System Schematic Icons