GM Service Manual Online
For 1990-2009 cars only
Makes
🢒
Isuzu
🢒
2000
🢒
S/T Isuzu - 2WD
🢒 Power and Ground
Power and Ground
Power and Ground
Data Link Communications Components
Data Link Communications Circuit Description
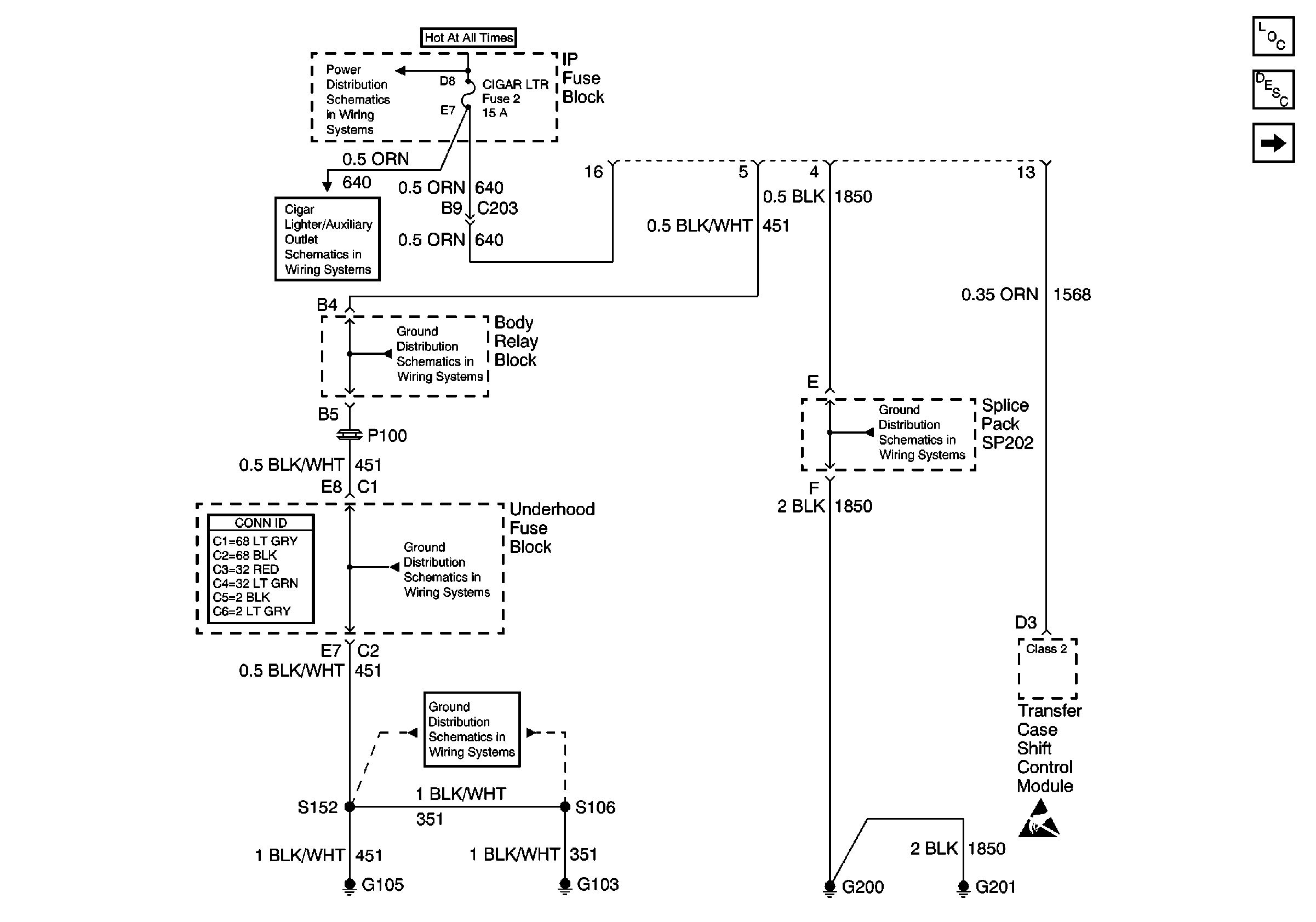
SP201 (2.2L)
INT BATT, PWR LKS, CTSY LP and CIGAR LTR Fuses
Cigar Lighter/Auxiliary Outlets Schematics
G103 and G105 (4.3L)
Power and Grounding Connector End Views
G103 and G105 (4.3L)
G103 and G105 (4.3L)
G200, G201 and G207
Handling ESD Sensitive Parts Notice