GM Service Manual Online
For 1990-2009 cars only
Makes
🢒
Oldsmobile
🢒
2002
🢒
Aurora
🢒
Restraints
🢒
SIR
🢒 SIR Schematics
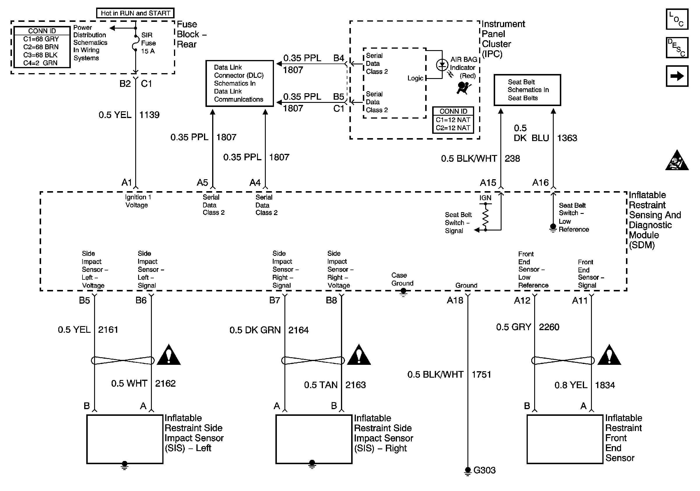
Figure
1:
Power, Ground and Sensors
Master Electrical Component List
SIR System Description and Operation
Module Controls
IGN-1, VENT SOL, SIR Fuses and IGN 1 Relay (Fuse Block-Rear)
Serial Data Class 2
Seat Belt Schematics
SIR Handling Caution
Figure
2:
Module Controls
Master Electrical Component List
SIR System Description and Operation
Power, Ground and Sensors
SIR Handling Caution
Important Icon
Important Icon
Important Icon
Important Icon