GM Service Manual Online
For 1990-2009 cars only
Makes
🢒
Oldsmobile
🢒
2003
🢒
Aurora
🢒
Body and Accessories
🢒
Wiring Systems
🢒 Cruise Control Schematics
Figure
1:
Power and Ground
Master Electrical Component List
Cruise Control Description and Operation
CCM, PCM Controls and Vehicle Speed Input
Battery Feed to the Fuse Block-Rear
Car Battery Feed to the Fuse Block-Underhood
IGN-1, VENT SOL, SIR Fuses and IGN 1 Relay (Fuse Block-Rear)
Transmission Solenoids
G106, G107, and G101
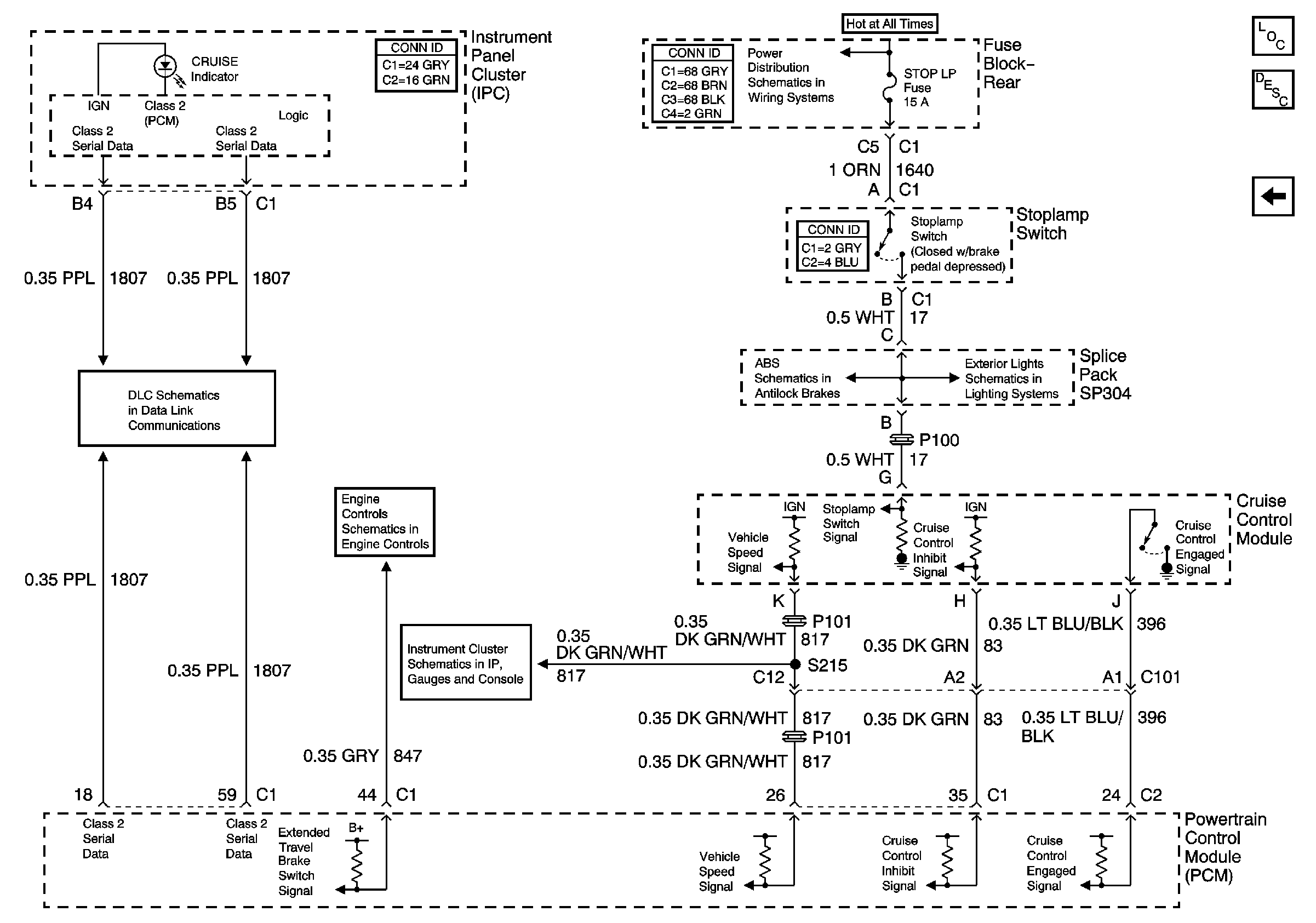
Figure
2:
CCM, PCM Controls and Vehicle Speed Input
Master Electrical Component List
Cruise Control Description and Operation
Power and Ground
TSIG/HAZ, STOP LAMP, AUDIO and CD Fuses, Rear Fuse Block
Battery Feed to the Fuse Block-Rear
Power, Ground, Stoplamp Switch, Solenoid Valves, and Pump Motor
Tail/Stop Lamps