GM Service Manual Online
For 1990-2009 cars only
Figure 1:

Power, Ground, Stop Lamp Switch, Solenoid Valves, and Pump Motor


Object Number: 886784  Size: FS
Master Electrical Component List
ABS Description and Operation
Wheel Speed Sensors
Battery Feed to the Fuse Block-Rear
Battery Feed to the Fuse Block-Rear
Battery Feed to the Fuse Block-Rear
CCM, PCM Controls and Vehicle Speed Input
Tail/Stop Lamps
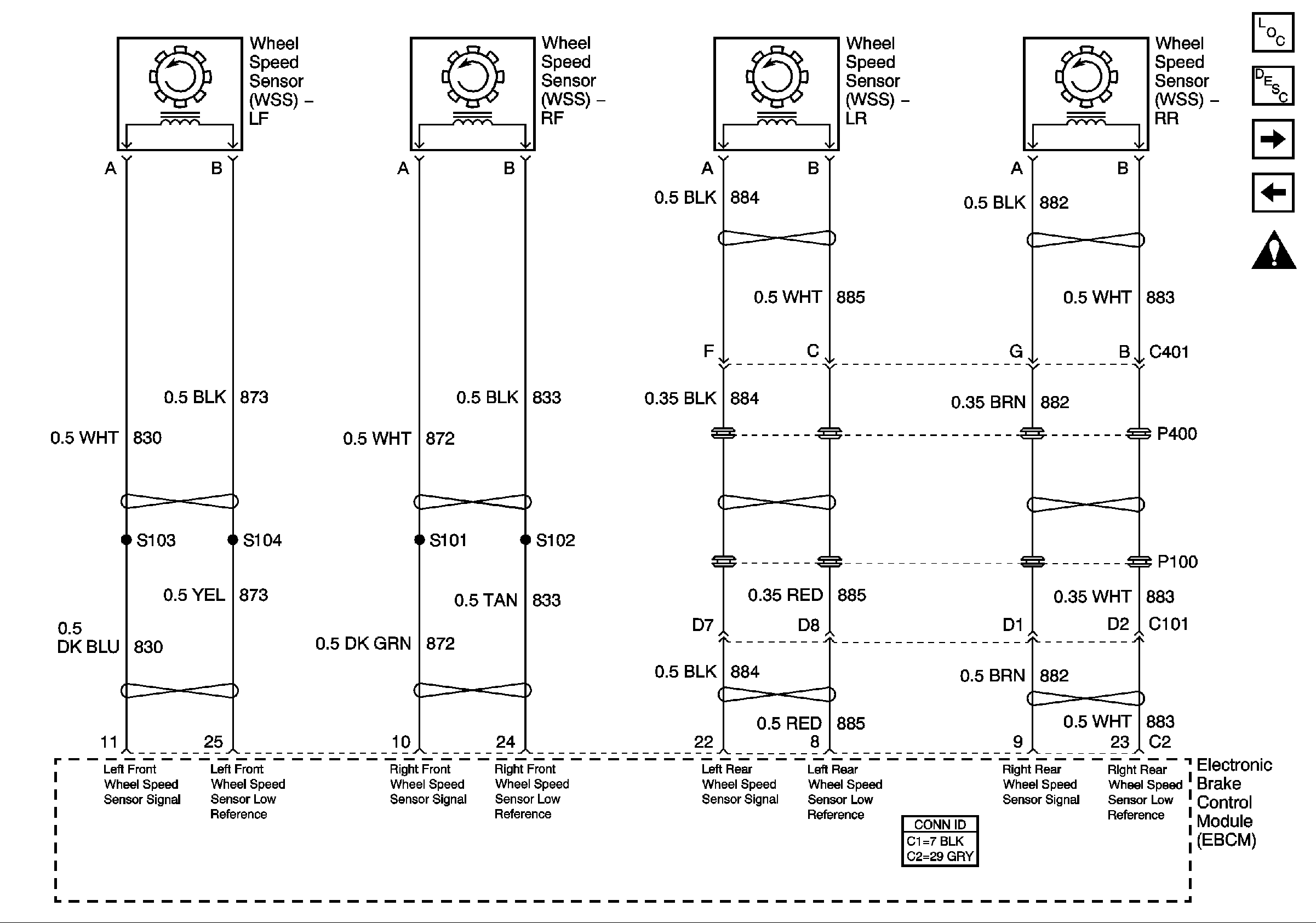
Figure 2:

Wheel Speed Sensors


Object Number: 629327  Size: FS
Master Electrical Component List
ABS Description and Operation
Vehicle Stability Enhancement System (w/JL4)
Power, Ground, Stoplamp Switch, Solenoid Valves, and Pump Motor
Antilock Brake System Schematic Icons
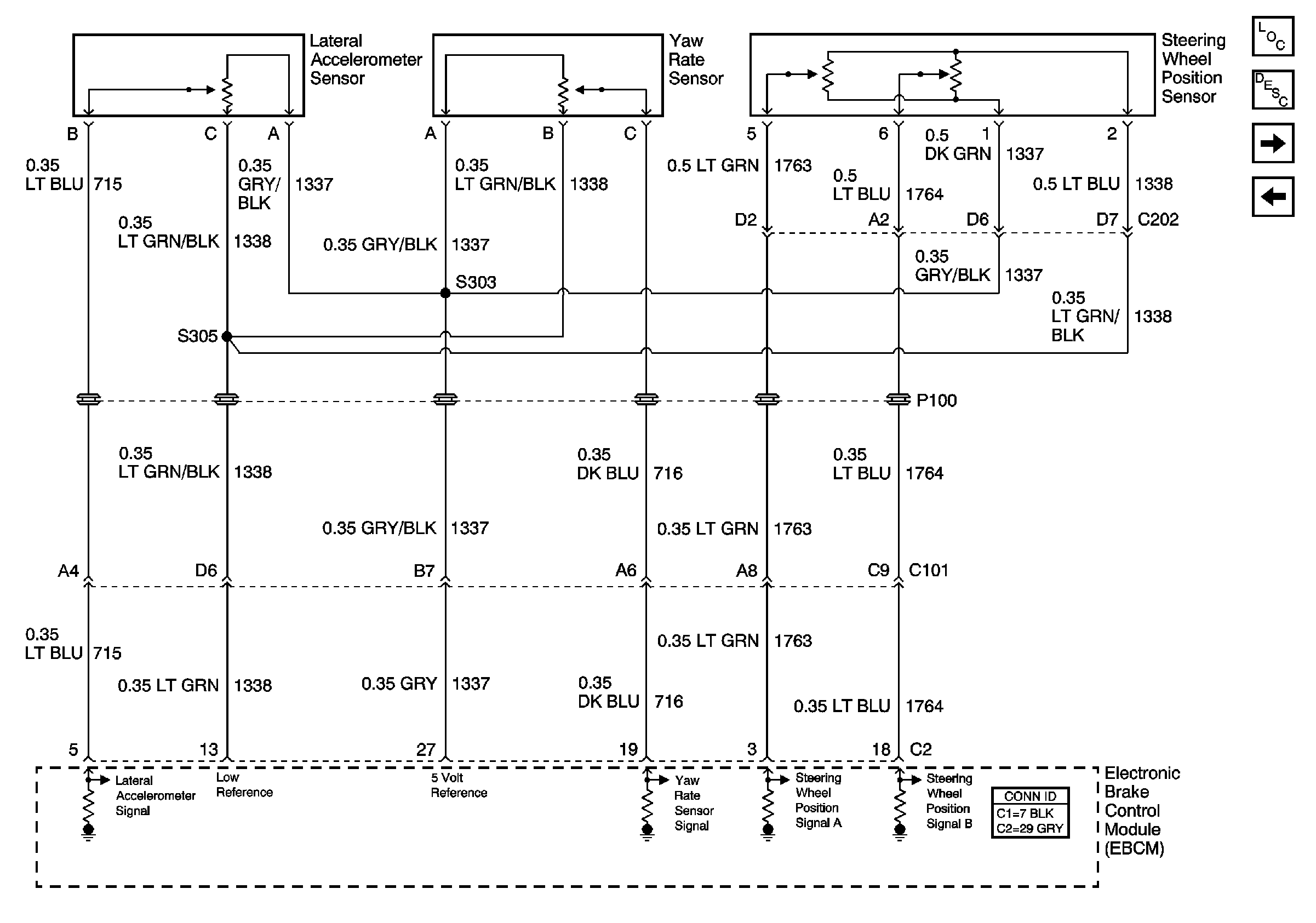
Figure 3:

Vehicle Stability Enhancement System (w/JL4)


Object Number: 629329  Size: FS
Master Electrical Component List
ABS Description and Operation
Traction Control (w/NW9) and Variable Effort Steering (w/NV8)
Wheel Speed Sensors
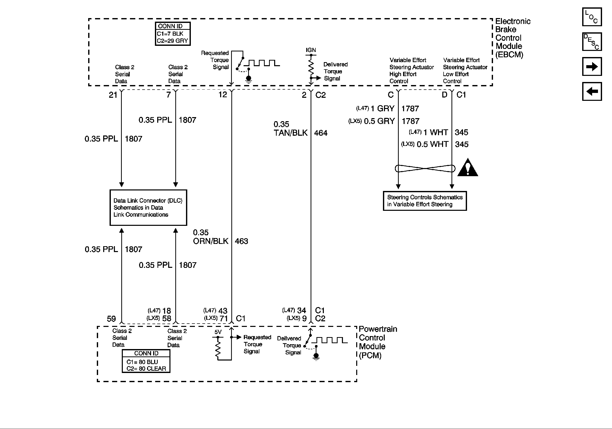
Figure 4:

Traction Control (w/NW9) and Variable Effort Steering (w/NV8)


Object Number: 629333  Size: FS
Master Electrical Component List
ABS Description and Operation
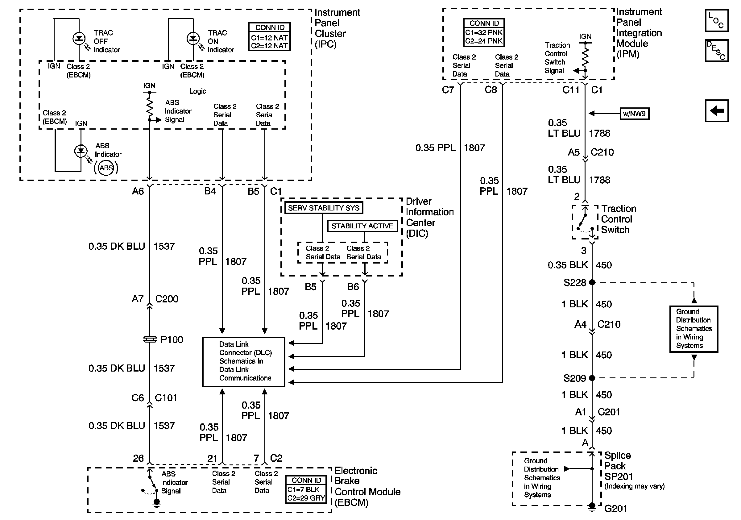
Indicators and Traction Control Switch
Vehicle Stability Enhancement System (w/JL4)
Internal Mode Switch Inputs
Steering Controls Schematics (w/NV8)
Antilock Brake System Schematic Icons
Figure 5:

Indicators and Traction Control Switch


Object Number: 764966  Size: FS
Master Electrical Component List
ABS Description and Operation
Traction Control (w/NW9) and Variable Effort Steering (w/NV8)
Internal Mode Switch Inputs
G201, 1 of 3
G201, 1 of 3