GM Service Manual Online
For 1990-2009 cars only
Makes
🢒
Oldsmobile
🢒
2003
🢒
Aurora
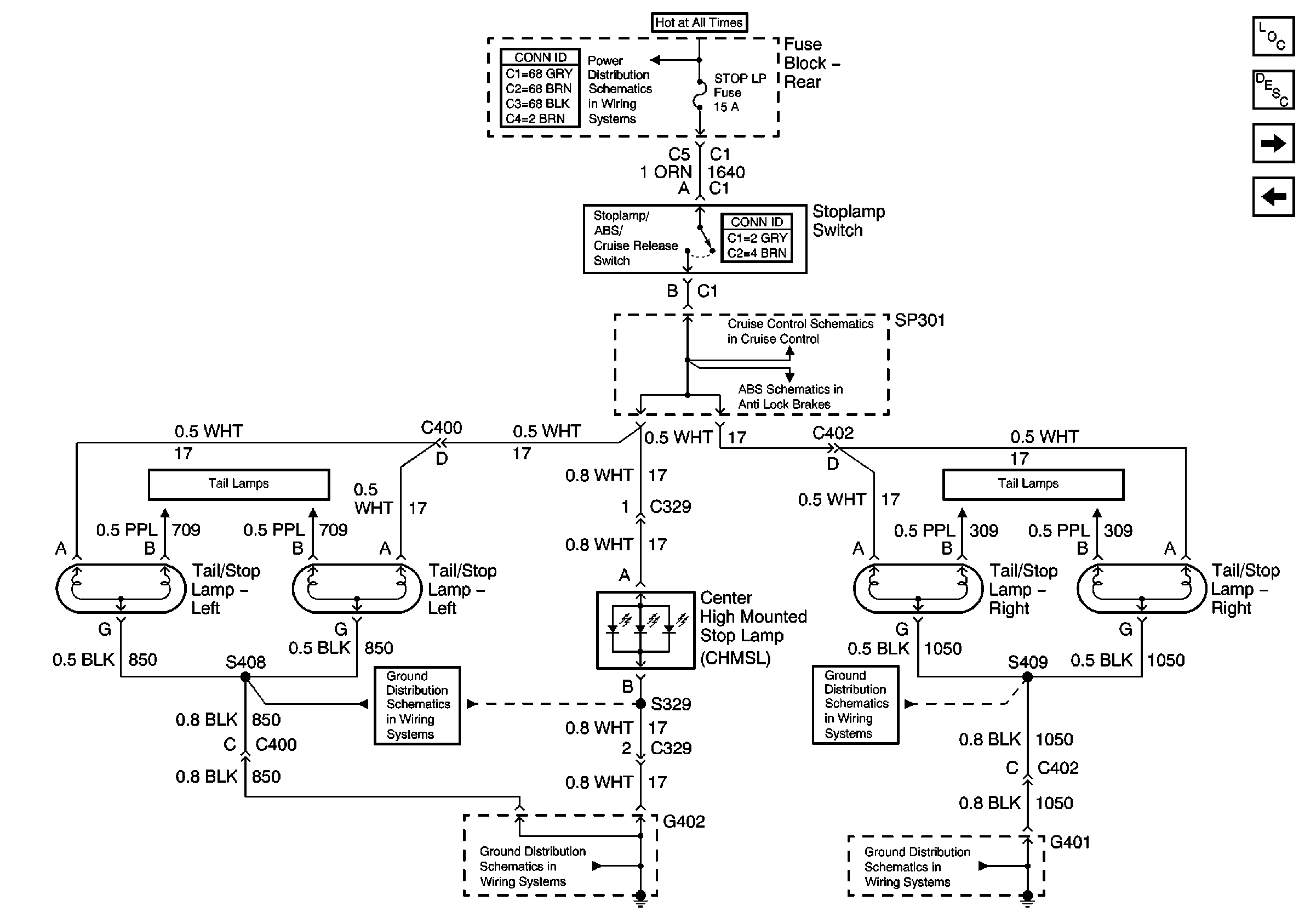
🢒 Tail/Stop Lamps
Tail/Stop Lamps
Tail/Stop Lamps
Master Electrical Component List
Exterior Lighting Systems Description and Operation
Park/Tail/Stop Lamps-Left
RH Turn Signal/Hazard Lamps
Battery Feed to the Fuse Block-Rear
CCM, PCM Controls and Vehicle Speed Input
Power, Ground, Stoplamp Switch, Solenoid Valves, and Pump Motor
Park/Tail/Stop Lamps-Left
Park/Tail/Stop Lamps-Right
G402
G401 (2 of 2)
G402
G401 (2 of 2)