GM Service Manual Online
For 1990-2009 cars only
Makes
🢒
Oldsmobile
🢒
2003
🢒
Aurora
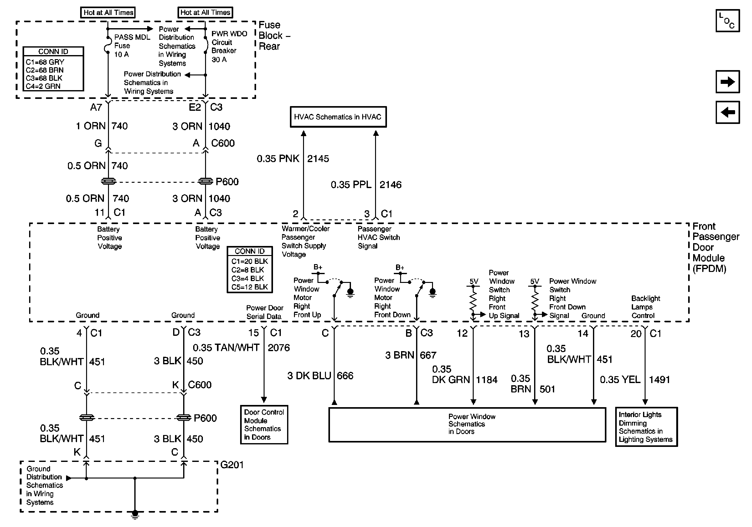
🢒 Passenger Door Module (PDM) Power and Ground
Passenger Door Module (PDM) Power and Ground
Passenger Door Module (PDM) Power and Ground
Driver Door Module (DDM) Inputs/Outputs
G201 (1 of 2)
Driver Door Module (DDM) Power and Ground
Front Passenger Window Switch and Window Motor
Master Electrical Component List
Front Door Dimming
Power Door Serial Data
Heater AC Control
Battery Feed to the Fuse Block-Rear