GM Service Manual Online
For 1990-2009 cars only
Makes
🢒
Oldsmobile
🢒
2003
🢒
Aurora
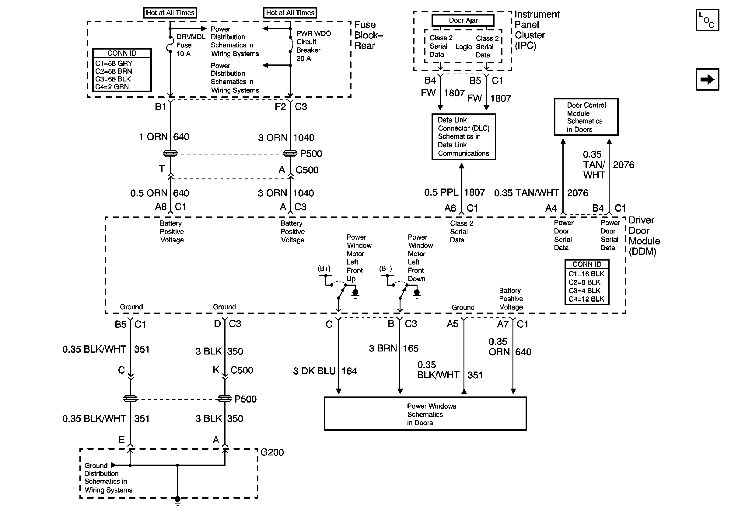
🢒 Driver Door Module (DDM) Power and Ground
Driver Door Module (DDM) Power and Ground
Driver Door Module (DDM) Power and Ground
Driver Door Switch Assembly
Passenger Door Module (PDM) Power and Ground
Power Door Serial Data
Serial Data Class 2
G200
Battery Feed to the Fuse Block-Rear
Master Electrical Component List