Step | Action | Value(s) | Yes | No |
|---|---|---|---|---|
1 | Did you perform the Instrument Cluster Diagnostic System Check? | -- | Go to Step 2 | |
2 | Verify that the instrument cluster is inoperative. Does the instrument cluster operate normally? | -- | Go to Testing for Intermittent Conditions and Poor Connections in Wiring Systems | Go to Step 3 |
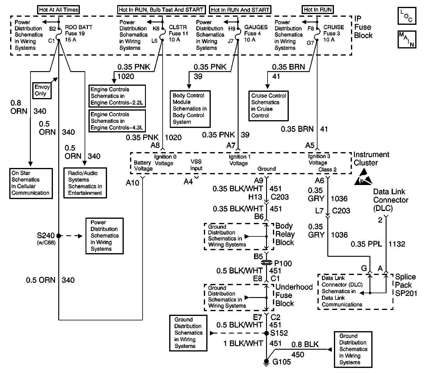
3 |
Does the test lamp illuminate? | -- | Go to Step 4 | Go to Step 8 |
4 | Using a test lamp, test between the ignition 1 voltage circuit and the ground circuit (terminal A9). Refer to Circuit Testing in Wiring Systems. Does the test lamp illuminate? | -- | Go to Step 5 | Go to Step 7 |
5 | Using a test lamp, test between the ignition 3 voltage circuit and a good ground. Refer to Circuit Testing in Wiring Systems. Does the test lamp illuminate? | -- | Go to Step 9 | Go to Step 6 |
6 | Repair the open, high resistance or short to ground in the ignition 3 voltage circuit. Refer to Wiring Repairs in Wiring Systems. Did you complete the repair? | -- | Go to Step 10 | -- |
7 | Repair the open or high resistance in the ground circuit. Refer to Wiring Repairs in Wiring Systems. Did you complete the repair? | -- | Go to Step 10 | -- |
8 | Repair the open, high resistance or short to ground in the ignition 1 voltage circuit. Refer to Wiring Repairs in Wiring Systems. Did you complete the repair? | -- | Go to Step 10 | -- |
9 | Replace the instrument cluster. Refer to Instrument Cluster Replacement . Did you complete the replacement? | -- | Go to Step 10 | -- |
10 | Operate the system in order to verify the repair. Did you correct the condition? | -- | System OK | Go to Step 3 |