GM Service Manual Online
For 1990-2009 cars only
Makes
🢒
Oldsmobile
🢒
2000
🢒
Bravada
🢒 Power and Ground (Chevy/GMC)
Power and Ground (Chevy/GMC)
Power and Ground (Chevy/GMC)
Entertainment Components
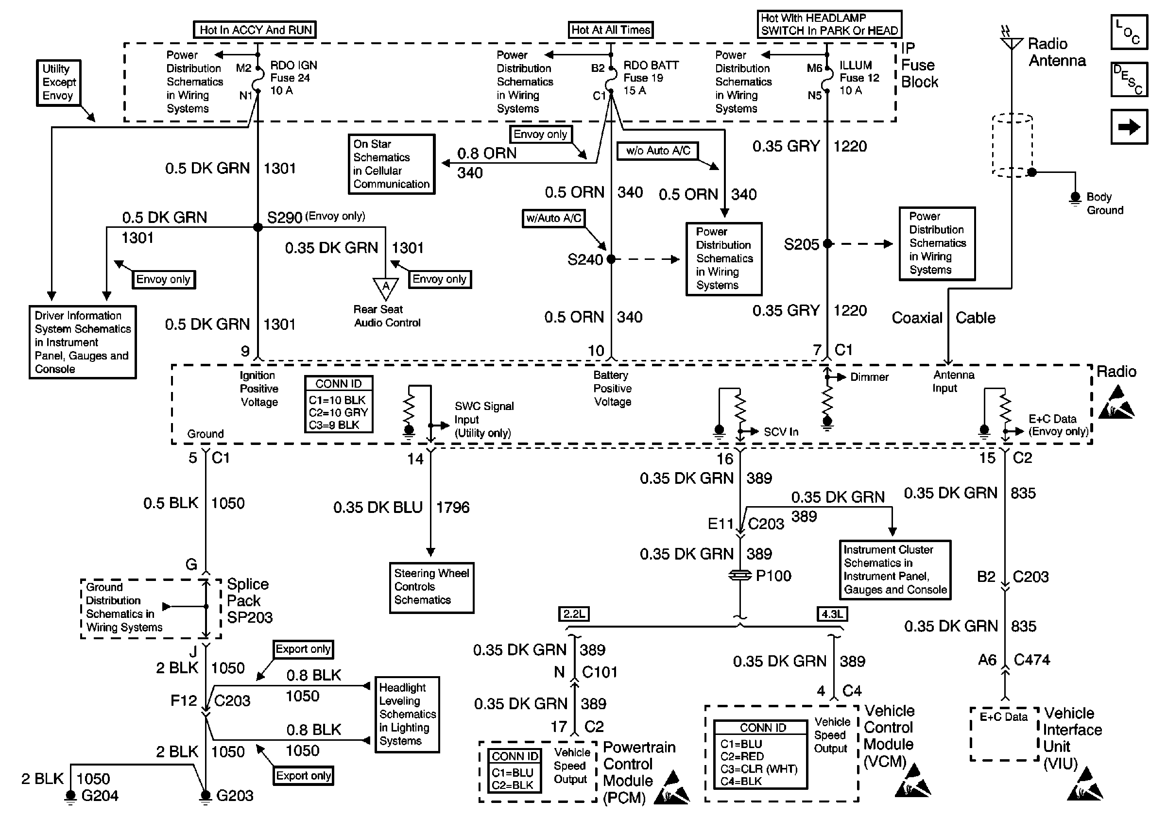
Radio/Audio System Circuit Description
BCM (Chevy/GMC)
Ign ACC, RUN and RAP Bus Bar
AUX PWR, RDO BATT and HDLP SW Fuses
ILLUM and PARK LP Fuses
Vehicle Interface Unit (VIU) (Gen 1 - Dealer Installed)
w/o Trip Computer
Rear Seat Audio Control (Envoy)
Entertainment Connector End Views
G203 and G204 (Pickup)
Steering Wheel Controls Schematics
2000 S/T Headlight Leveling
AUX PWR, RDO BATT and HDLP SW Fuses
ILLUM Power (Pickup)
Handling ESD Sensitive Parts Notice
G200, G201, G203, G204, Park Position Switch and PCM/VCM
Powertrain Control Module Connector End Views
Handling ESD Sensitive Parts Notice
VCM Connector End Views
Handling ESD Sensitive Parts Notice
Handling ESD Sensitive Parts Notice