GM Service Manual Online
For 1990-2009 cars only
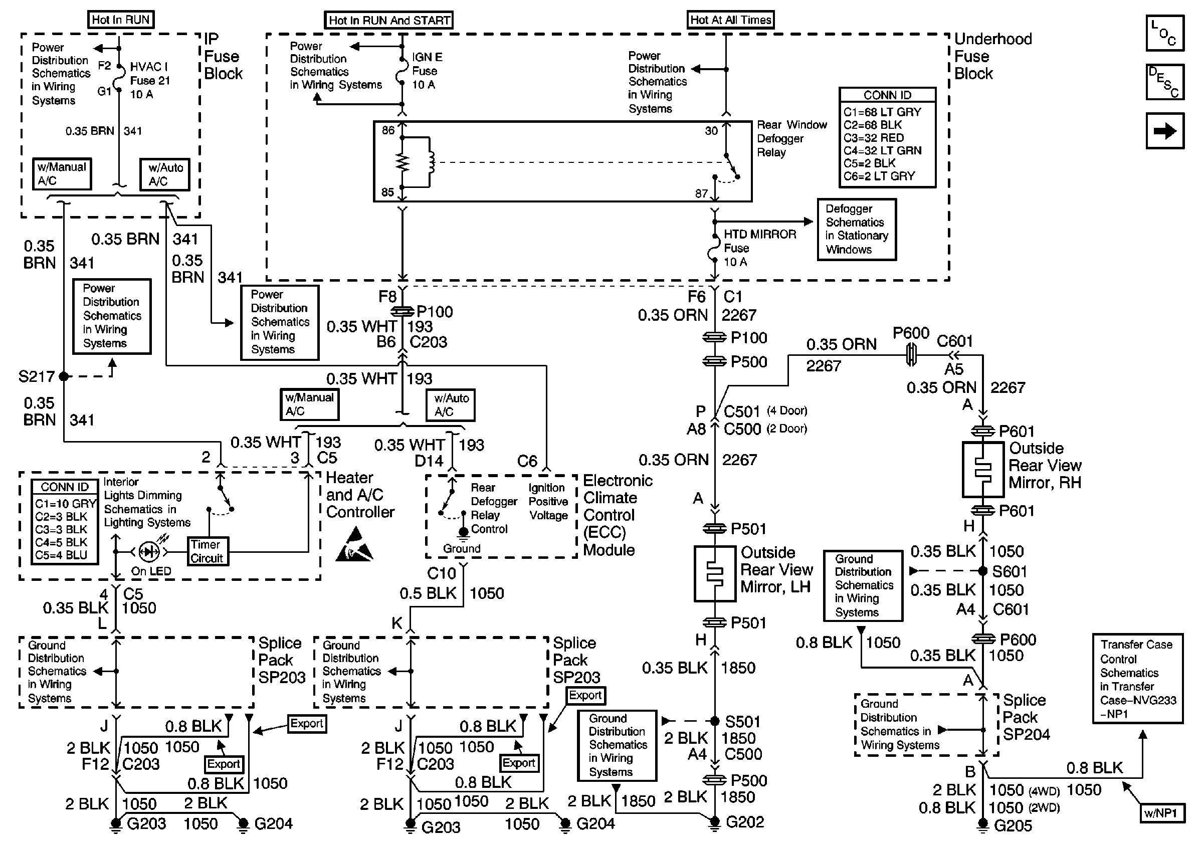
Figure 1:

Heated Mirrors


Object Number: 558724  Size: FS
Power Door Systems Components
Heated Mirror Circuit Description
Outside Rear View Mirror Switch
HVAC I Fuse
HVAC I Fuse
IGN E Fuse and A/C Compressor, Rear Defogger, DRL Relays
IGN E Fuse and A/C Compressor, Rear Defogger, DRL Relays
Power and Grounding Connector End Views
Defogger Schematic
HVAC Connector End Views
ILLUM Fuse 12
Handling ESD Sensitive Parts Notice
G205 and G208 (Envoy)
G203 and G204 (Utility w/ Manual A/C)
G203 and G204 (Utility w/ Automatic A/C)
G202 (Pickup)
G205 and G208 (Envoy)
Power and Ground
Figure 2:

Outside Rear View Mirror Switch


Object Number: 558725  Size: FS
Power Door Systems Components
Heated Mirror Circuit Description
Folding Mirrors (Envoy and Export Only)
Heated Mirrors
B+ Bus Bar
Power and Grounding Connector End Views
Headlamp Switch
MIR/LKS, FOG LP Fuses and DRL, Headlamp Power Relays
Door Lock Switch Inputs
Door Lock Switch Inputs
G202 (Pickup)
Figure 3:

Folding Mirrors (Envoy and Export Only)


Object Number: 558726  Size: FS
Power Door Systems Components
Heated Mirror Circuit Description
Outside Rear View Mirror Switch
Ign ACC, RUN and RAP Bus Bar
RDO IGN and STR WHL RDO IGN Fuses
RDO IGN and STR WHL RDO IGN Fuses
Power and Ground (w/ Trip Computer)
G202 (Pickup)
G202 (Pickup)