GM Service Manual Online
For 1990-2009 cars only
Makes
🢒
Oldsmobile
🢒
1999
🢒
Intrigue
🢒
Transmission/Transaxle
🢒
Automatic Transaxle - 4T65-E
🢒 Automatic Transmission Controls Schematics
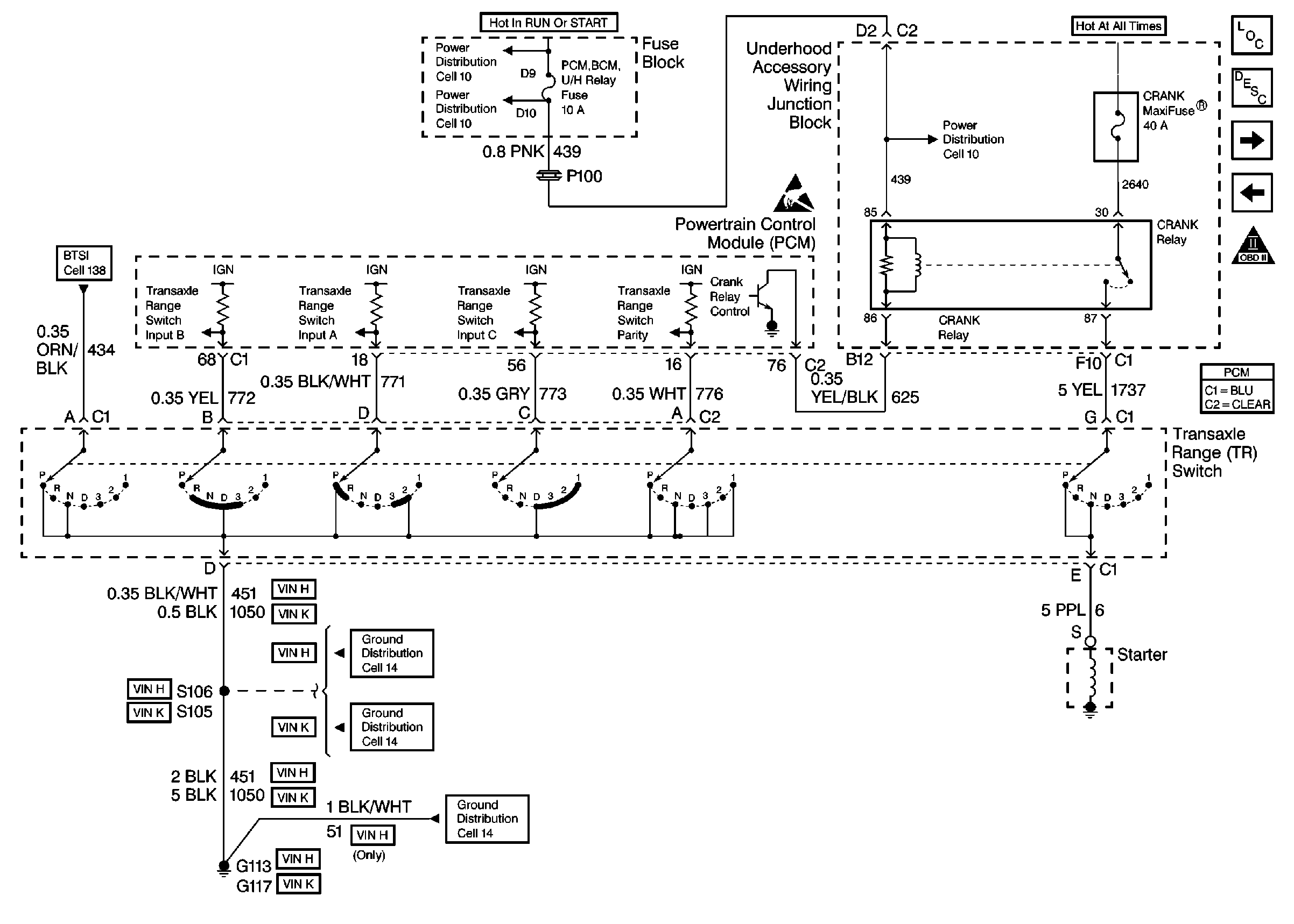
Figure
1:
Cell 39: Power, Ground and VSS
Handling ESD Sensitive Parts Notice
Handling ESD Sensitive Parts Notice
Cell 10: Underhood Accessory Wiring Junction Block
Cell 10: Underhood Accessory Wiring Junction Block
Cell 10: ENG EMIS Fuse
Cell 10: TRANS, TRANS/ABS, DFI, F/INJR (25), and OXY SEN Fuses
Cell 39: Transaxle Range Switch
OBD II Symbol Description Notice
Engine Data Sensors
Engine Data Sensors
Handling ESD Sensitive Parts Notice
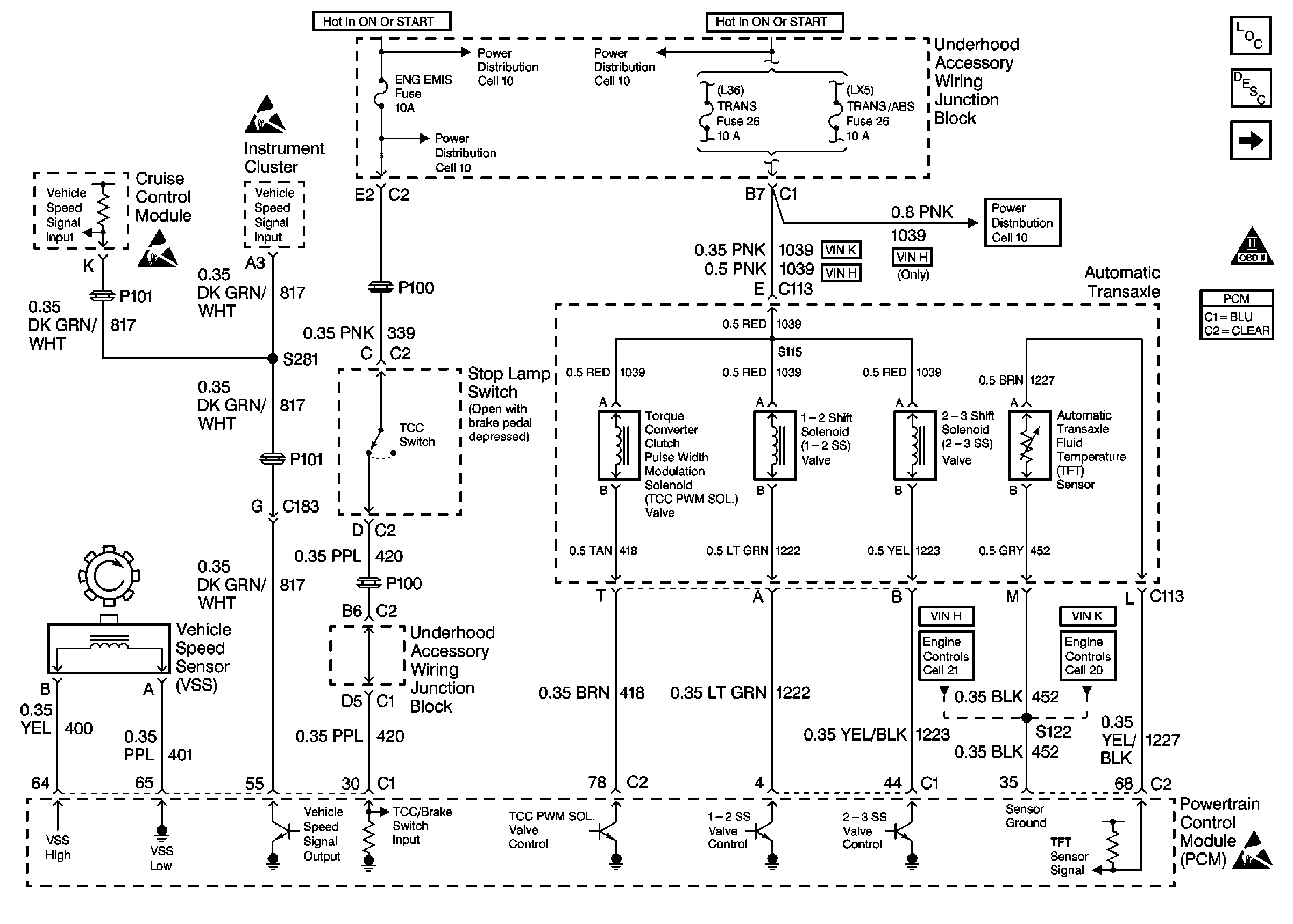
Figure
2:
Cell 39: Transaxle Range Switch
Automatic Transmission Components
Electronic Component Description
Cell 10: IGN 2 MaxiFuse®, and Ignition Switch
Cell 10: AIR BAG, CLUSTER, DRL, PCM BCM U/H RELAY, and TURN SIGNALSCORN LPS Fuses
Handling ESD Sensitive Parts Notice
Cell 10: AIR BAG, CLUSTER, DRL, PCM BCM U/H RELAY, and TURN SIGNALSCORN LPS Fuses
Cell 39: A/T Fluid Pressure Manual Valve Position Switch, PC SOL Valve and A/T ISS Sensor
Cell 39: Power, Ground and VSS
OBD II Symbol Description Notice
Cell 14: LX5 Engine Grounds G100, G110, and G113
Cell 14: L36 Engine Ground G117
Cell 14: LX5 Engine Grounds G100, G110, and G113
Figure
3:
Cell 39: A/T Fluid Pressure Manual Valve Position Switch, PC SOL Valve and A/T ISS Sensor
Cell 39: Transaxle Range Switch
OBD II Symbol Description Notice
Handling ESD Sensitive Parts Notice
Handling ESD Sensitive Parts Notice