GM Service Manual Online
For 1990-2009 cars only
Makes
🢒
Oldsmobile
🢒
1999
🢒
Intrigue
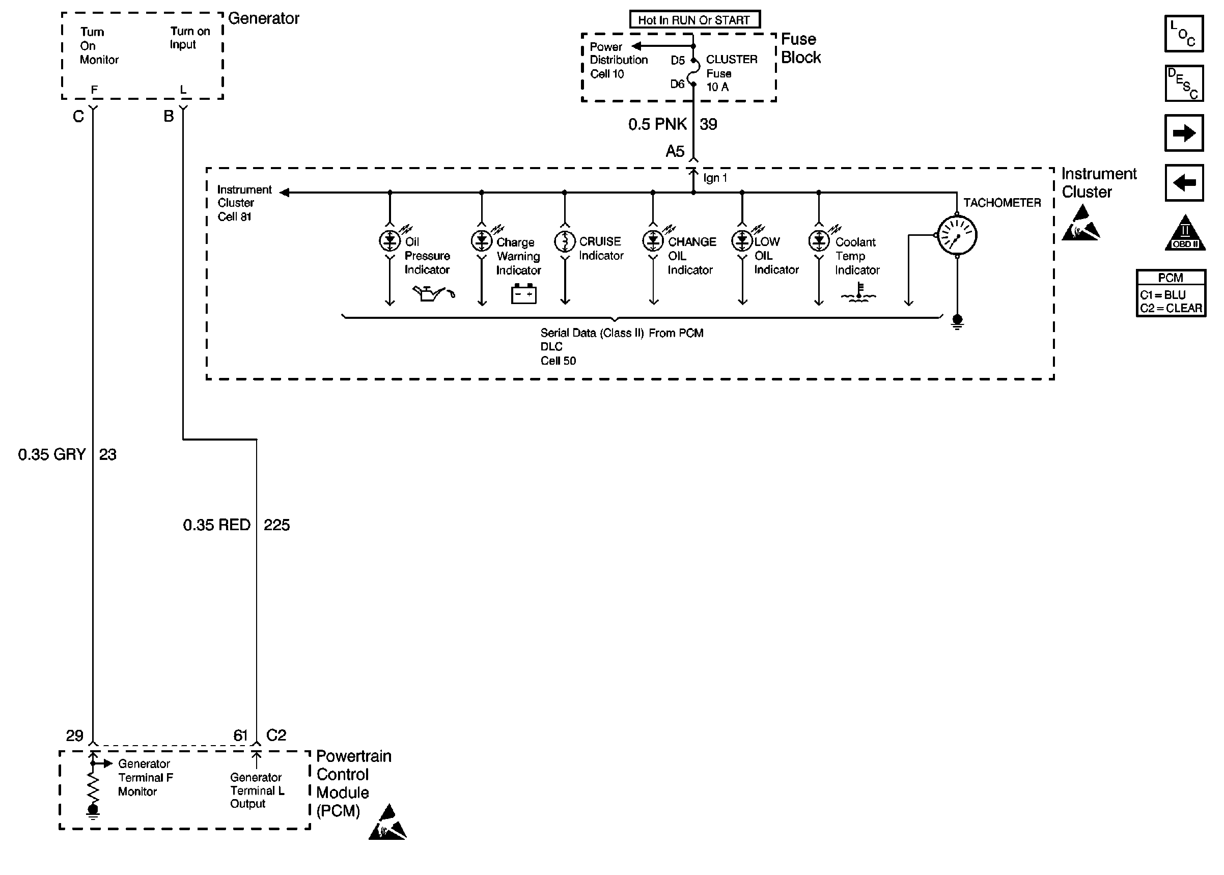
🢒 Instrument Cluster, Generator
Instrument Cluster, Generator
Miscellaneous
Engine Controls Components
Information Sensors/Switches Description
(IAC) Valve, Engine Oil Level Indicator Switch, Engine Oil Pressure Switch
Transaxle Range (TR) Switch
OBD II Symbol Description Notice
Handling ESD Sensitive Parts Notice
Handling ESD Sensitive Parts Notice