GM Service Manual Online
For 1990-2009 cars only
Makes
🢒
Oldsmobile
🢒
1999
🢒
Intrigue
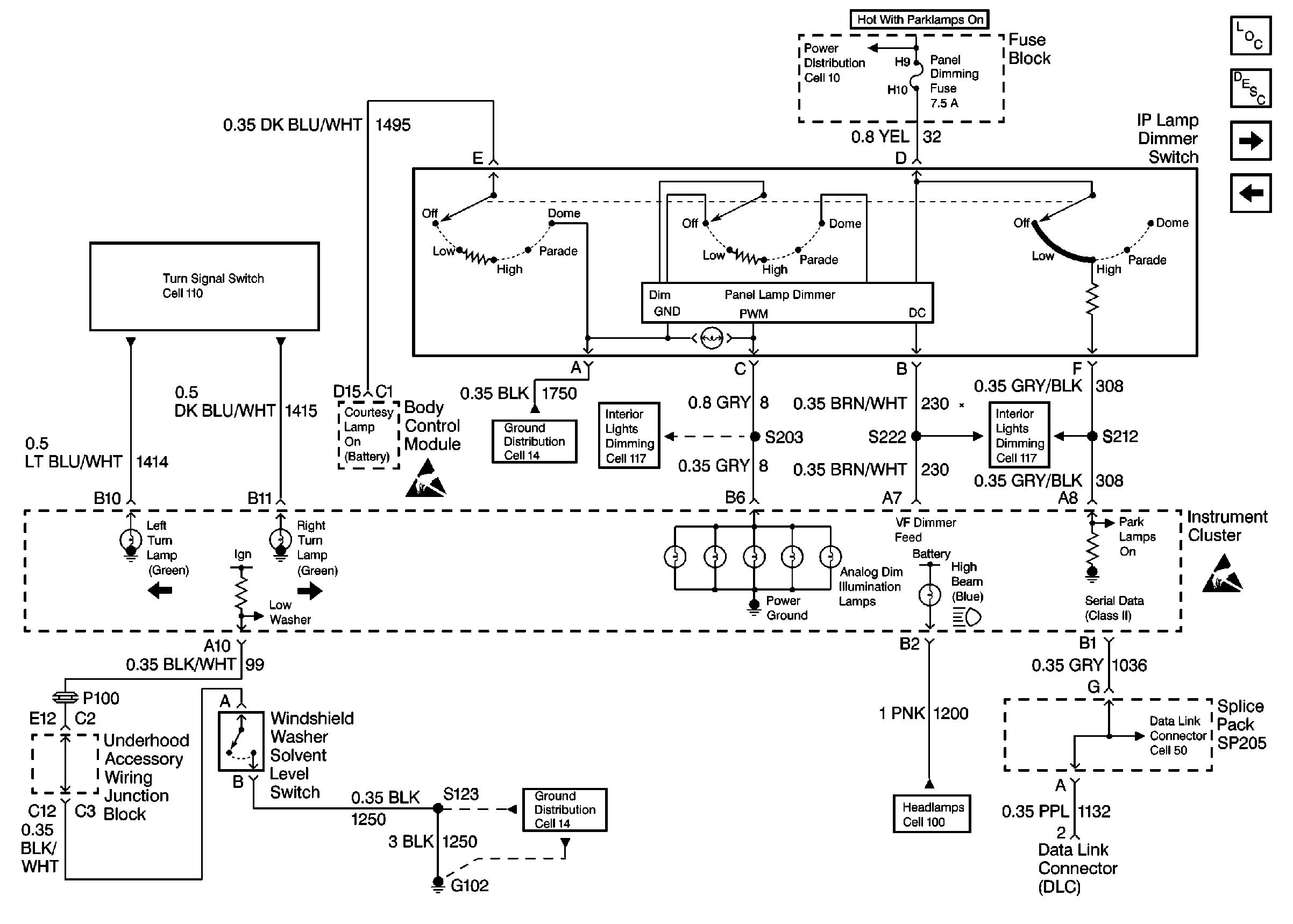
🢒 Cell 81: I/P Lamp Dimmer Switch, Windshield Washer Solvent Level Switch, and Serial Data
Cell 81: I/P Lamp Dimmer Switch, Windshield Washer Solvent Level Switch, and Serial Data
Cell 81: I/P Lamp Dimmer Switch, Windshield Washer Solvent Level Switch, and Serial Data
Instrument Cluster Components
Instrument Cluster Circuit Description
Cell 81: Low Engine Coolant Level Switch, Engine Coolant Level Indicator Module, PCM and SDM
Cell 81: Power Distribution, Ground Distribution and Trip Odometer Reset Switch
Handling Electrostatic Discharge Sensitive Parts Notice
Handling Electrostatic Discharge Sensitive Parts Notice
Power Distribution Schematics
Interior Lights Dimming Schematics
Interior Lights Dimming Schematics
Headlights Schematics
Data Link Connector Schematics
Ground Distribution Schematics
Ground Distribution Schematics