GM Service Manual Online
For 1990-2009 cars only
Makes
🢒
Oldsmobile
🢒
2000
🢒
Intrigue
🢒
Body and Accessories
🢒
Lighting Systems
🢒 Fog Lights Schematics
Figure
1:
Headlamp Switch, Instrument Cluster and Headlamps
Radio/HVAC/RFA/Cluster/DATA Link, Cigar LTR./AUX Power and CD Changer Fuses
Radio/HVAC/RFA/Cluster/DATA Link, Cigar LTR./AUX Power and CD Changer Fuses
Handling ESD Sensitive Parts Notice
Engine MaxiFuses, Underhood Fuses and Ignition Main Relay
Headlamp Switch, Instrument Cluster and Headlamps
Engine MaxiFuses, Underhood Fuses and Ignition Main Relay
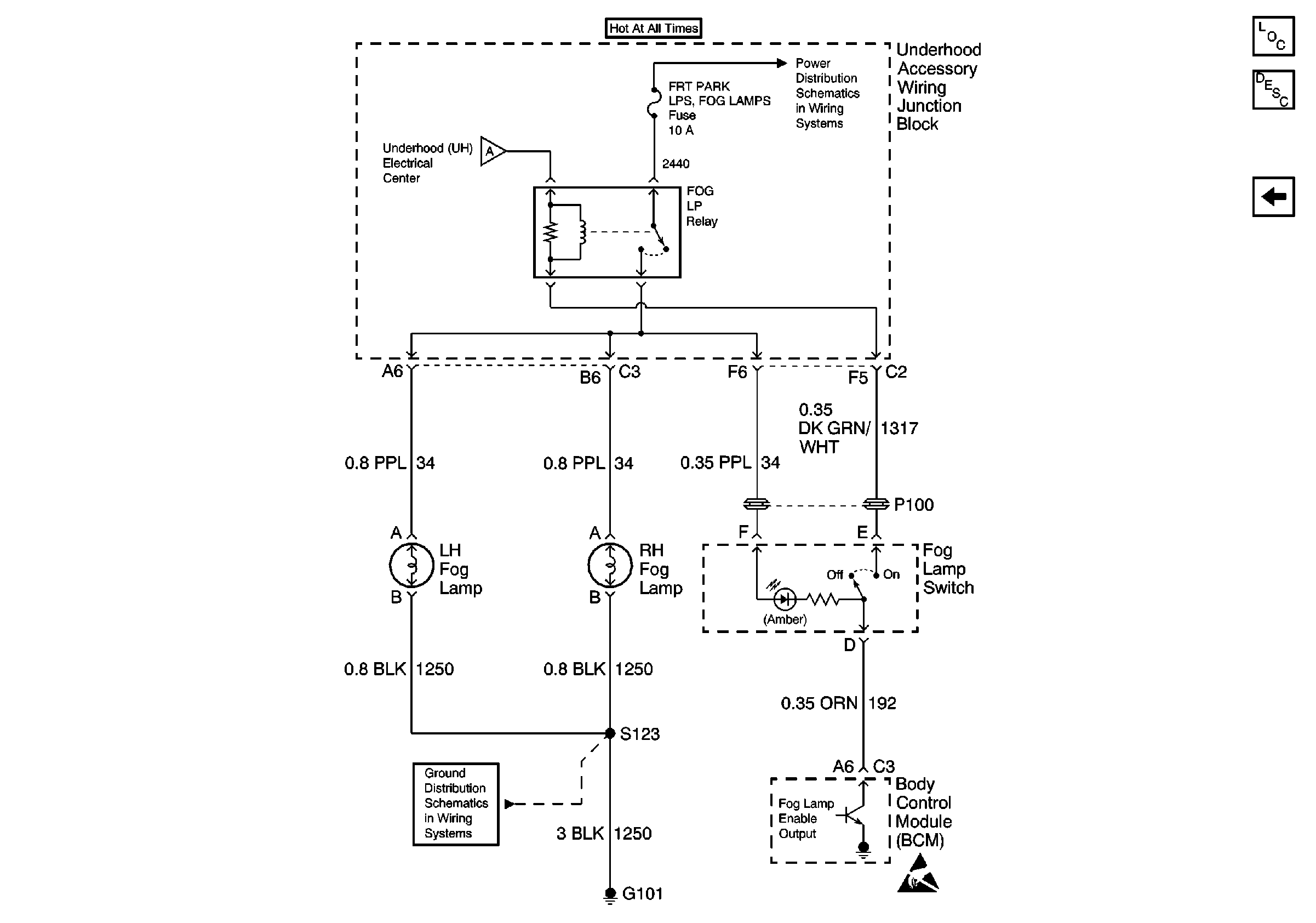
Fog Lamp Switch and Fog Lamps
Headlamp Switch, Instrument Cluster and Headlamps
Ground G201
Lighting Systems Components
Fog Lights Circuit Description
Fog Lamp Switch and Fog Lamps
Figure
2:
Fog Lamp Switch and Fog Lamps
Headlamp Switch, Instrument Cluster and Headlamps
Grounds G100, G101, G110
Rear Cmpt Rel, ECM, GEN, Fog Lamps, Fuel Pump, A/C Clutch and Horn FusEs
Handling ESD Sensitive Parts Notice
Lighting Systems Components
Fog Lights Circuit Description
Headlamp Switch, Instrument Cluster and Headlamps