GM Service Manual Online
For 1990-2009 cars only
Makes
🢒
Oldsmobile
🢒
2000
🢒
Intrigue
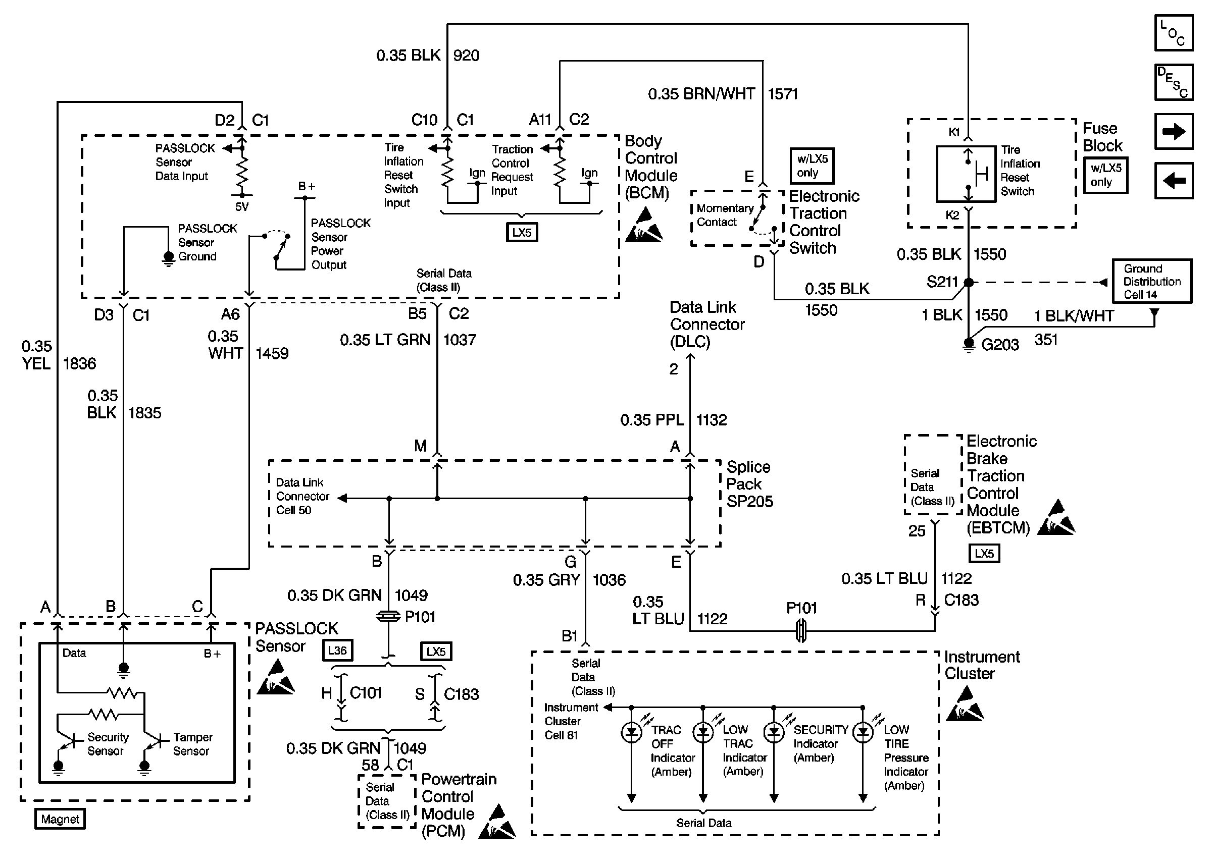
🢒 Cell 51: PASSLOCK Sensor, Tire Pressure Monitor, TCS, Serial Data (Class2) (w/Electronic Traction Control Switch)
Cell 51: PASSLOCK Sensor, Tire Pressure Monitor, TCS, Serial Data (Class2) (w/Electronic Traction Control Switch)
Cell 51: PASSLOCK Sensor, Tire Pressure Monitor, TCS, Serial Data (Class 2) (w/Electronic Traction Control Switch)
Body Control Module Components
Body Control System Description
Cell 51: PASSLOCK Sensor, Serial Data (Class 2) (w/o Electronic TRACtIon Control Switch)
Cell 51: BCM Power, DRL Link, Fog Lamps, and Horn
Handling Electrostatic Discharge Sensitive Parts Notice
Handling Electrostatic Discharge Sensitive Parts Notice
Handling Electrostatic Discharge Sensitive Parts Notice
Handling Electrostatic Discharge Sensitive Parts Notice
Handling Electrostatic Discharge Sensitive Parts Notice
Data Link Connector Schematics
Instrument Cluster: Analog Schematics
Ground Distribution Schematics