GM Service Manual Online
For 1990-2009 cars only
Makes
🢒
Oldsmobile
🢒
2000
🢒
Intrigue
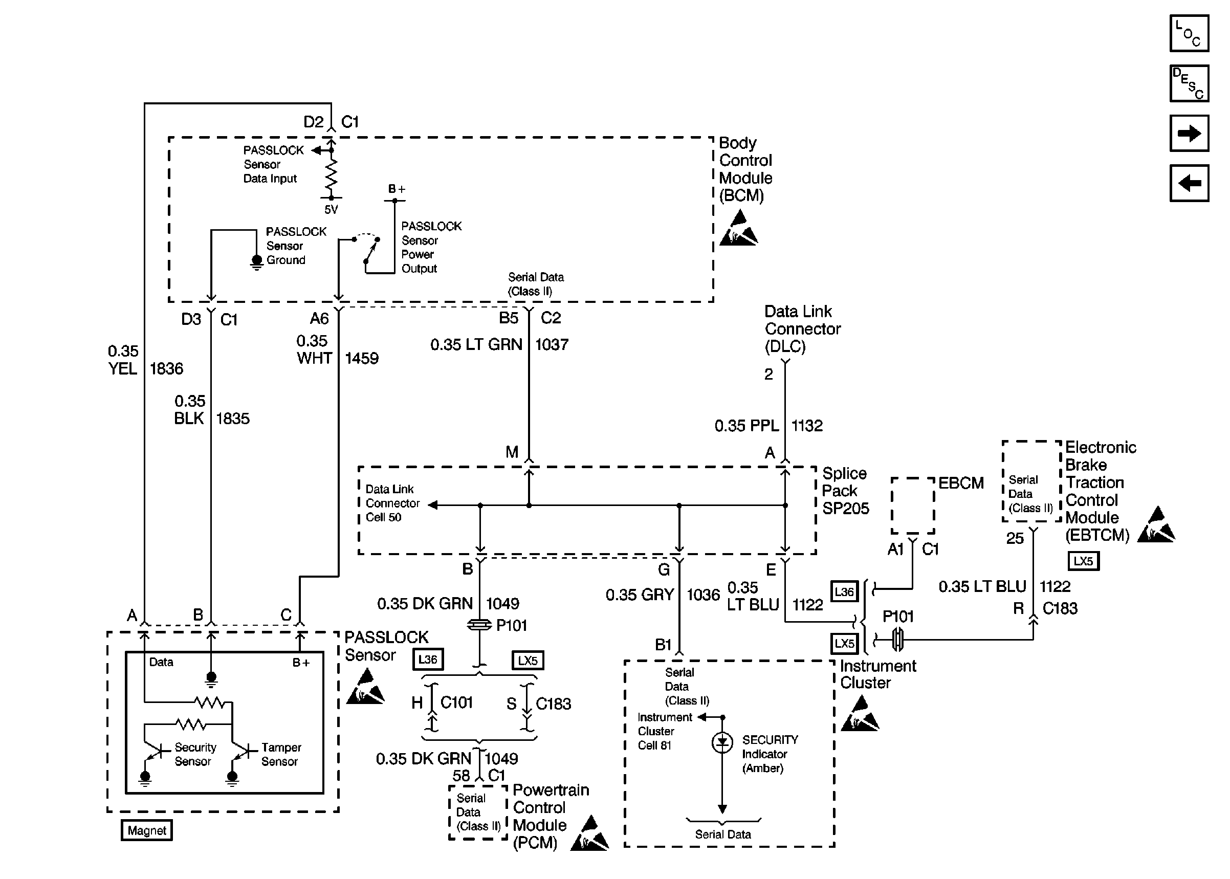
🢒 Cell 51: PASSLOCK Sensor, Serial Data (Class 2) (w/o Electronic TRACtIon Control Switch)
Cell 51: PASSLOCK Sensor, Serial Data (Class 2) (w/o Electronic TRACtIon Control Switch)
Cell 51: PASSLOCK Sensor, Serial Data (Class 2) (w/o Electronic Traction Control Switch)
Body Control Module Components
Body Control System Description
Cell 51: Audible Warnings
Cell 51: PASSLOCK Sensor, Tire Pressure Monitor, TCS, Serial Data (Class2) (w/Electronic Traction Control Switch)