GM Service Manual Online
For 1990-2009 cars only
Makes
🢒
Oldsmobile
🢒
2000
🢒
Intrigue
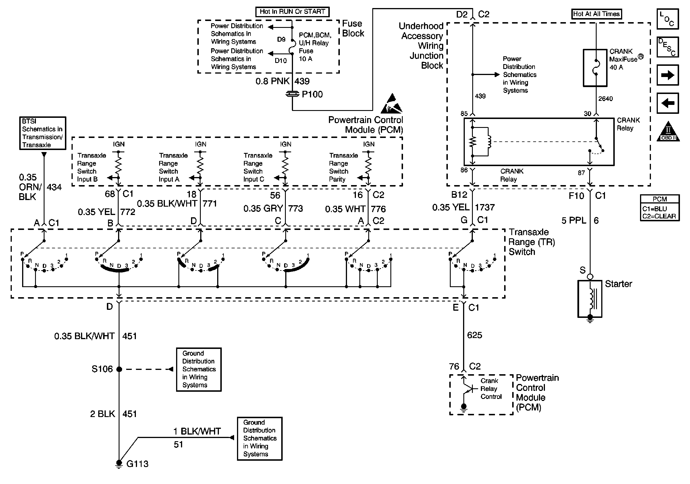
🢒 Park/Neutral Position (PNP) Switch Outputs
Park/Neutral Position (PNP) Switch Outputs
Park/Neutral Position (PNP) Switch Outputs
Ignition 1 MaxiFuse and Ignition Switch
Turn Signal/Corn Lps, Air Bag, Cluster
Ground Feed and Actuator
Handling ESD Sensitive Parts Notice
Ground G113
Ground G113
Turn Signal/Corn Lps, Air Bag, Cluster
Automatic Transmission Electronic Component Views
Transmission General Description
Transaxle Outputs
PCM Inputs
OBD II Symbol Description Notice