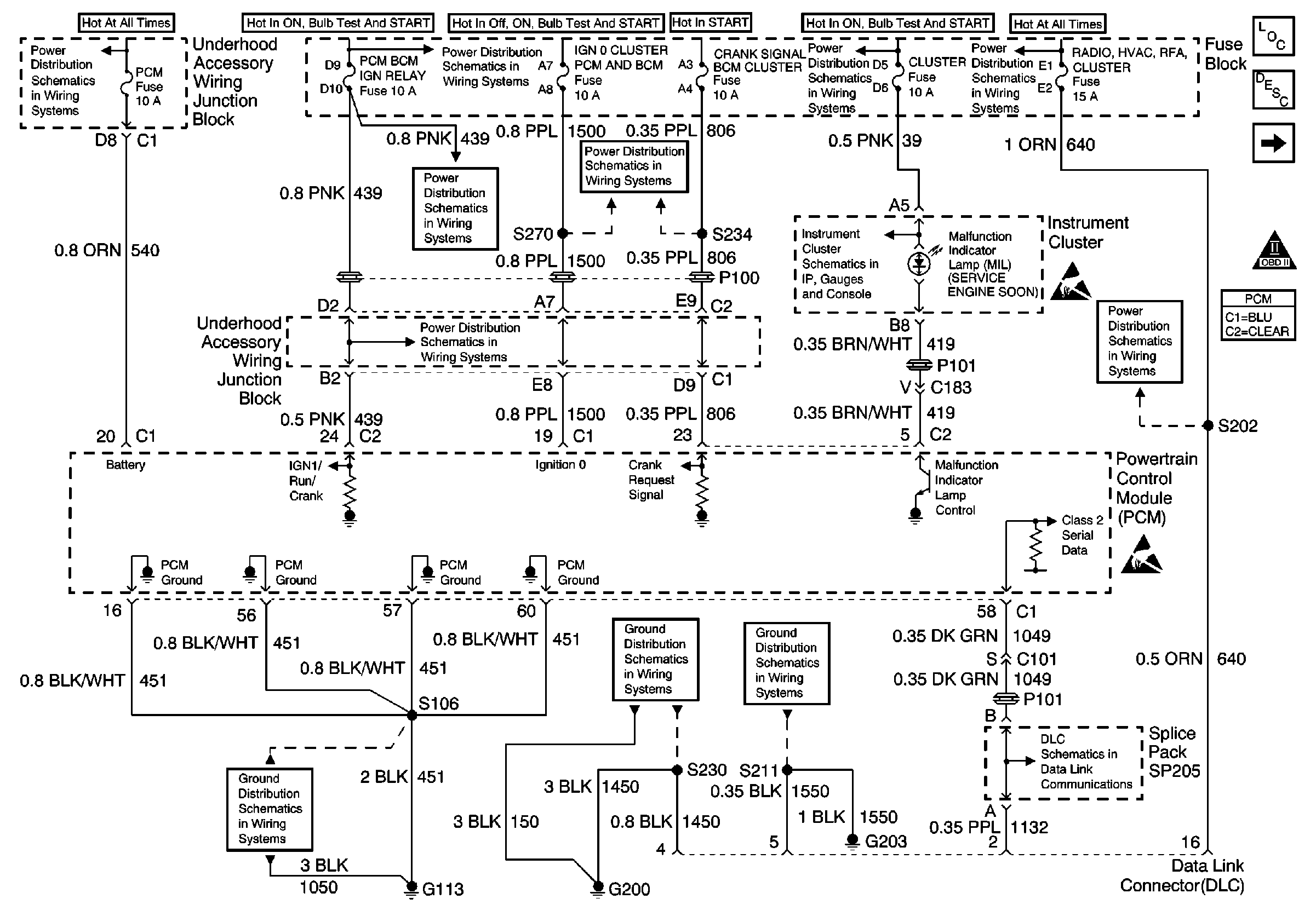
Refer to Engine Controls Schematics 
 PCM Power and Grounds
 
 
.
The powertrain control module (PCM) contains integrated knock sensor (KS) diagnostic circuitry. The input signal from the knock sensor is used to detect engine detonation, allowing the PCM to retard ignition control (IC) spark timing based on the amplitude and frequency of the KS signal being received. The knock sensor produces an AC signal under all engine operating conditions. During engine operation, the PCM calculates the average voltage range of the knock sensor signal. If the KS system is operating normally, the PCM should monitor the KS signal voltage varying over 0.5 volt above and below the calculated average range. If the PCM malfunctions in a manner which will not allow proper diagnosis of the KS circuit, DTC P0325 will set.
| • | The following sensor diagnostic trouble codes (DTCs) are not set: | 
| - | AIR sensor | 
| - | Vehicle speed sensor (VSS) | 
| - | Throttle position (TP) sensor | 
| - | Crankshaft position (CKP) sensor | 
| - | Mass air flow (MAF) | 
| - | Engine coolant temperature (ECT) | 
| • | Engine speed is between 1,000 and 3,000 RPM. | 
| • | Throttle angle is more than 15 percent. | 
| • | Engine load is more than 45 percent. | 
| • | Engine coolant temperature is more than 65°C (149°F). | 
| • | Maximum spark retard is less than 15 degrees. | 
| • | System voltage is more than 9 volts. | 
| • | Engine run time is more than 30 seconds. | 
The PCM detects a malfunction in the integrated knock sensor diagnostic circuitry which will not allow proper diagnosis of the knock sensor circuit.
| • | The PCM illuminates the malfunction indicator lamp (MIL) on the second consecutive ignition cycle that the diagnostic runs and fails. | 
| • | The PCM records the operating conditions at the time the diagnostic fails. The first time the diagnostic fails, the PCM stores this information in the Failure Records. If the diagnostic reports a failure on the second consecutive ignition cycle, the PCM records the operating conditions at the time of the failure. The PCM writes the conditions to the Freeze Frame and updates the Failure Records. | 
The PCM will use a calculated spark retard value to minimize knock during conditions when knock is likely to occur. The calculated value will vary based on engine speed and load.
| • | The PCM turns the MIL OFF after 3 consecutive drive trips during which the diagnostic runs and passes. | 
| • | A last test failed, or the current DTC, clears when the diagnostic runs and passes. | 
| • | A History DTC clears after 40 consecutive warm-up cycles, if no other emission related diagnostic failures are reported. | 
| • | Use a scan tool in order to clear the MIL diagnostic trouble code. | 
| • | Interrupting the PCM battery voltage may or may not clear DTCs. This practice is not recommended. Refer to Powertrain Control Module Description , Clearing Diagnostic Trouble Codes. | 
Notice: Use the connector test adapter kit J 35616-A  for any test that
requires probing the following items:
   •  The PCM harness connectors    •  The electrical center fuse/relay cavities    •  The component terminals    •  The component harness connector 
If the problem is intermittent, refer to Intermittent Conditions .
The numbers below refer to the step numbers on the diagnostic table.
| Step | Action | Value(s) | Yes | No | 
|---|---|---|---|---|
| 1 | Did you perform the Powertrain On-Board Diagnostic (OBD) System Check? | -- | ||
| 2 | 
 Was a problem found and corrected? | -- | ||
| Important: The replacement PCM must be programmed. Replace the PCM. Refer to Powertrain Control Module Replacement/Programming . Is the action complete? | -- | -- | ||
| 4 | 
 Does the scan tool indicate that this test ran and passed? | -- | ||
| 5 | Review Captured Info using the scan tool. Are there any DTCs that have not been diagnosed? | -- | Go to the applicable DTC table 
 | System OK |