GM Service Manual Online
For 1990-2009 cars only
Makes
🢒
Oldsmobile
🢒
1998
🢒
LSS
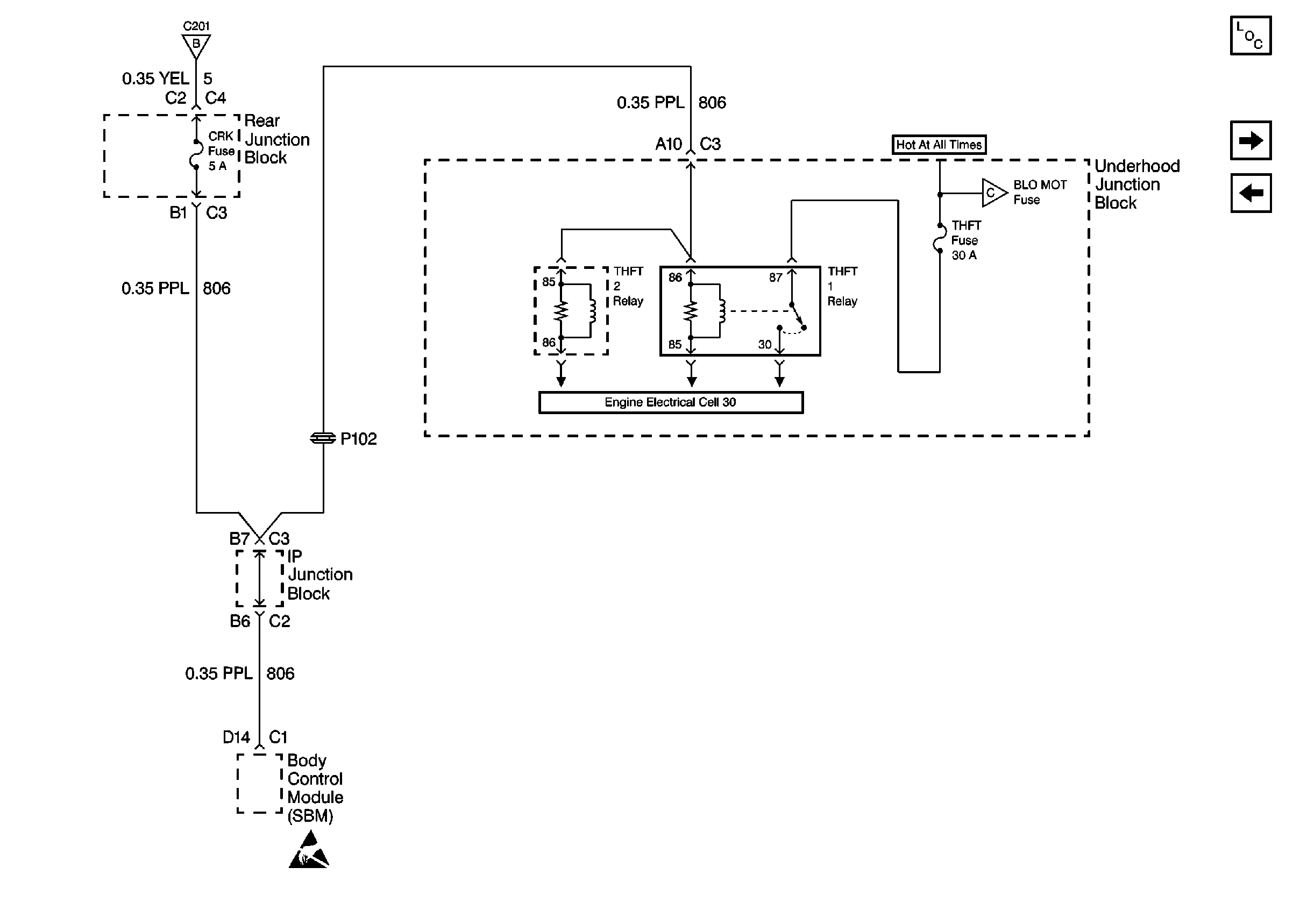
🢒 Cell 10: CRK and THEFT Fuses
Cell 10: CRK and THEFT Fuses
Cell 10: CRK and THEFT Fuses
Power and Grounding Components
Cell 10: BLO MOT, COOL FAN 2 and COOL FAN 1 Fuses
Cell 10: IGN, RUN/CRK, RUN, SBM, and PCM/CRU Fuses
Cell 10: IGN, RUN/CRK, RUN, SBM, and PCM/CRU Fuses
Cell 10: BLO MOT, COOL FAN 2 and COOL FAN 1 Fuses
Handling ESD Sensitive Parts Notice
Cell 10: PCM, SIR, C31, INJR, and A/C CLU Fuses